GM Service Manual Online
For 1990-2009 cars only

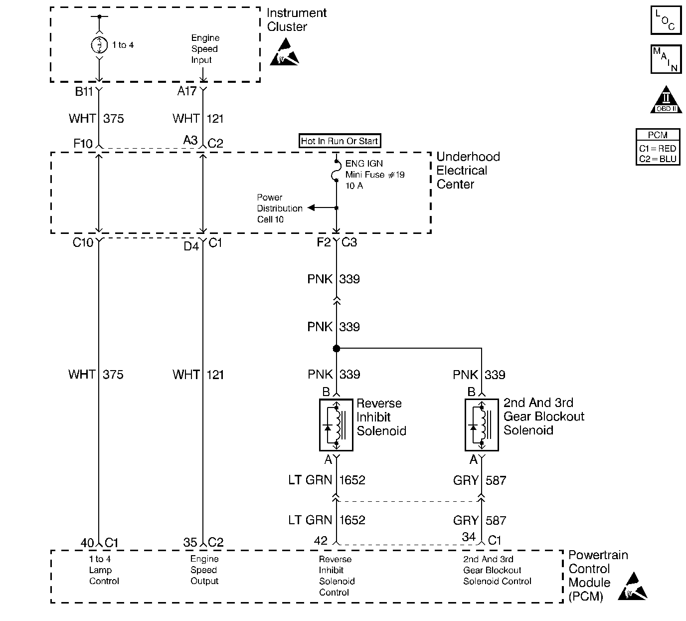
Object Number: 101473  Size: LF
OBD II Symbol Description Notice
Engine Controls Components
Cell 20: Manual Transmission Controls
Handling ESD Sensitive Parts Notice
Handling ESD Sensitive Parts Notice

Circuit Description

The PCM supplies a voltage to the Engine Speed Output circuit. The PCM creates the Engine Speed Output signal by rapidly grounding this circuit via an internal switch called a driver. The other components on this circuit recognize the voltage being pulled to ground as an indication of engine speed.

The driver supplies the ground for the component being controlled. Each driver has a fault line which the PCM monitors. When the PCM commands a component ON, the voltage of the control circuit should be low (near 0 volts). When the PCM commands the control circuit to a component OFF, the voltage potential of the circuit should be high (near battery voltage). If the fault detection circuit senses a voltage other than what is expected, the fault line status changes causing the DTC to set.

Conditions for Setting the DTC

    • Engine speed is greater than 600 RPM.
    • The PCM detects that the commanded state of the driver and the actual state of the control circuit do not match.
    • Condition must exist for a minimum of 10.0 seconds.

Action Taken When the DTC Sets

    • The powertrain control module (PCM) stores the DTC information into memory when the diagnostic runs and fails.
    • The malfunction indicator lamp (MIL) will not illuminate.
    • The PCM records the operating conditions at the time the diagnostic fails. The PCM stores this information in the Failure Records.

Conditions for Clearing the MIL/DTC

    • A last test failed, or the current DTC, clears when the diagnostic runs and does not fail.
    • A history DTC clears after 40 consecutive warm-up cycles, if failures are not reported by this or any other emission related diagnostic.
    • Use a scan tool in order to clear the MIL/DTC.

Diagnostic Aids

Using Freeze Frame and/or Failure Records data may aid in locating an intermittent condition. If you cannot duplicate the DTC, the information included in the Freeze Frame and/or Failure Records data can aid in determining how many miles since the DTC set. The Fail Counter and Pass Counter can also aid determining how many ignition cycles the diagnostic reported a pass and/or a fail. Operate the vehicle within the same freeze frame conditions (RPM, load, vehicle speed, temperature etc.) that you observed. This will isolate when the DTC failed. For an intermittent, refer to Symptoms .

Test Description

The numbers below refer to the step numbers on the diagnostic table.

  1. Important: If the I/P is completely inoperative, refer to Body and Accessories for further diagnosis.

    Further circuit diagnosis may require I/P removal. Check the circuit from the PCM to the tachometer for being open, shorted to ground or, voltage. If you can not find any trouble, follow the appropriate I/P diagnostic procedure.

  2. This DTC will not report a pass. The scan tool status for this DTC will never report a pass. The scan tool will only display when the diagnostic fails. The repair is not complete if the scan tool indicates that the diagnostic ran and failed.

Step

Action

Value(s)

Yes

No

1

Did you perform the Powertrain On-Board Diagnostic (OBD) System Check?

--

Go to Step 2

Go to Powertrain On Board Diagnostic (OBD) System Check

2

With the engine running, does the vehicles tachometer indicate engine RPM?

--

Go to Diagnostic Aids

Go to Step 3

3

  1. Turn OFF the ignition.
  2. Disconnect the PCM connector located on the same side as the manufacturer's logo.
  3. Install the Signal Generator Tester (J 33431-B) to PCM harness connector terminal containing the Engine Speed Output circuit and the other to ground.
  4. Turn ON the ignition.
  5. Turn ON the Signal Generator Tester.
  6. Set the Signal Generator Tester to generate a tachometer signal.

Does the vehicle's tachometer indicate a RPM?

--

Go to Step 4

Further diagnosis of circuit is required. Go to Body and Accessories/Wiring Systems

4

Check for faulty connections at the PCM.

Did you find and correct the condition?

--

Go to Step 6

Go to Step 5

5

Important:: Program the replacement PCM. Refer to Powertrain Control Module/Throttle Actuator Control Module Replacement .

Replace the PCM.

Is the replacement complete?

--

Go to Step 6

--

6

  1. Select the Diagnostic Trouble Code (DTC) option and the Clear DTC option using the scan tool.
  2. Idle the engine at the normal operating temperature.
  3. Select the Diagnostic Trouble Code (DTC) option and the Specific DTC option, then enter the DTC number using the scan tool.
  4. Operate vehicle within the conditions for setting this DTC as specified in the supporting text, if applicable.

Does the scan tool indicate that this test failed?

--

Go to Step 2

Go to Step 7

7

Select the Capture Info option and the Review Info option using the scan tool.

Does the scan tool display any DTCs that you have not diagnosed?

--

Go to the applicable DTC table

System OK