GM Service Manual Online
For 1990-2009 cars only
Makes
🢒
Chevrolet
🢒
1998
🢒
Corvette
🢒
Restraints
🢒
SIR
🢒 SIR Schematics
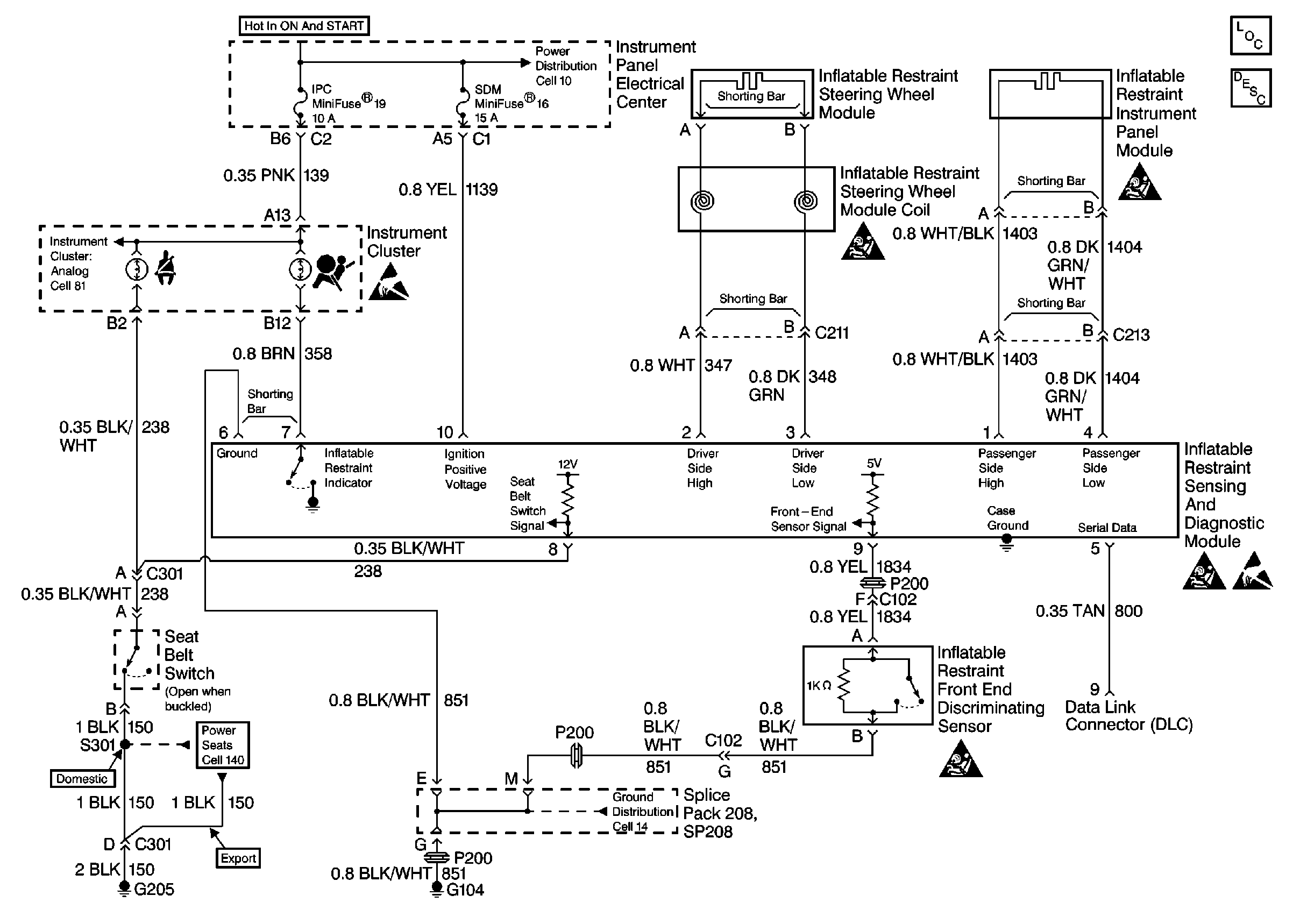
SIR Schematics Rear Mounted EBTCM/BPMV
Cell 47
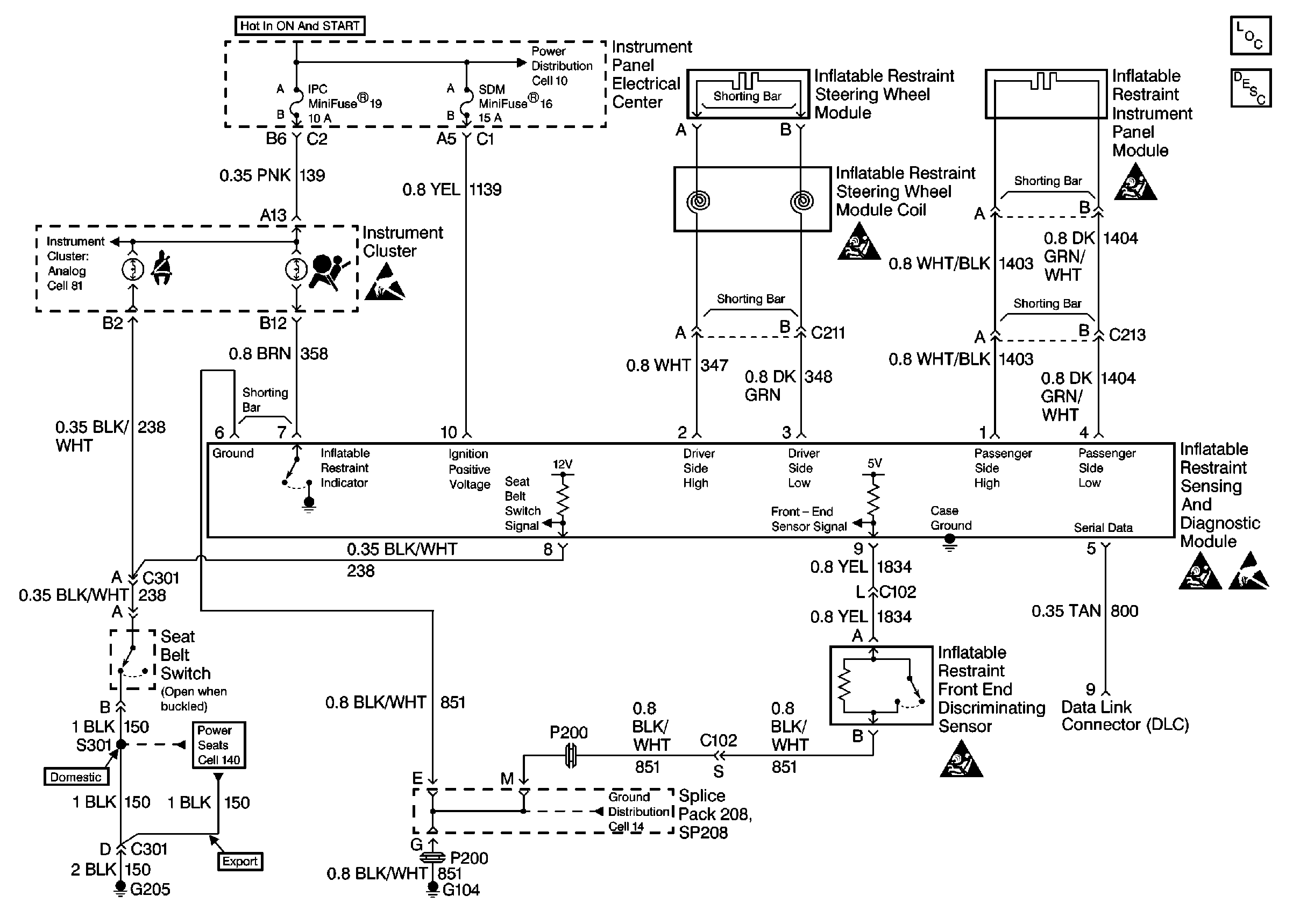
SIR Schematics Front Mounted EBTCM/BPMV
Cell 47