GM Service Manual Online
For 1990-2009 cars only
Makes
🢒
Chevrolet
🢒
2000
🢒
Corvette
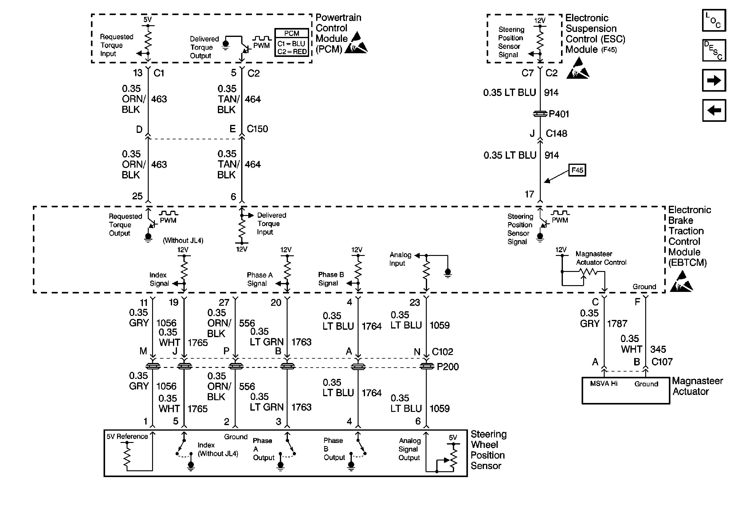
🢒 Cell 44: Magnasteer System (W/O JL4)
Cell 44: Magnasteer System (W/O JL4)
Cell 44: Magnasteer System (W/O JL4)
ABS Components
ABS Description
Cell 44: Data Link Connector (DLC)
Cell 44: Miscellaneous Sensor Inputs (JL4)
Handling ESD Sensitive Parts Notice
Handling ESD Sensitive Parts Notice
Handling ESD Sensitive Parts Notice
Powertrain Control Module Connector End Views