GM Service Manual Online
For 1990-2009 cars only
Makes
🢒
Chevrolet
🢒
2000
🢒
Corvette
🢒 Supplemental Inflatable Restraints (without PSIR)
Supplemental Inflatable Restraints (without PSIR)
Supplemental Inflatable Restraints (without PSIR)
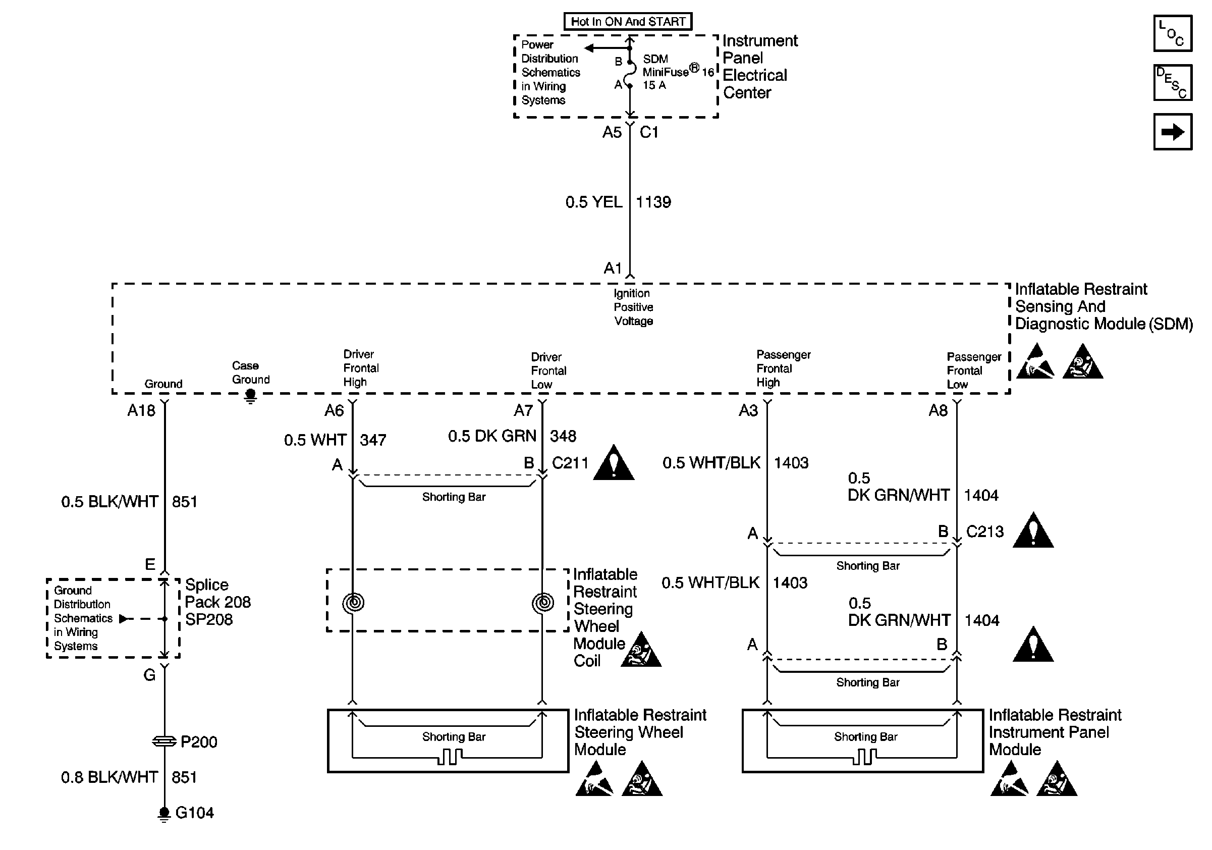
SIR Components
SIR System Component Description and Definitions
Supplemental Inflatable Restraints (without PSIR)
SIR Caution
Handling ESD Sensitive Parts Notice
SIR Handling Caution
Handling ESD Sensitive Parts Notice
SIR Handling Caution
Handling ESD Sensitive Parts Notice
SIR Handling Caution