GM Service Manual Online
For 1990-2009 cars only
Makes
🢒
Chevrolet
🢒
2001
🢒
Corvette
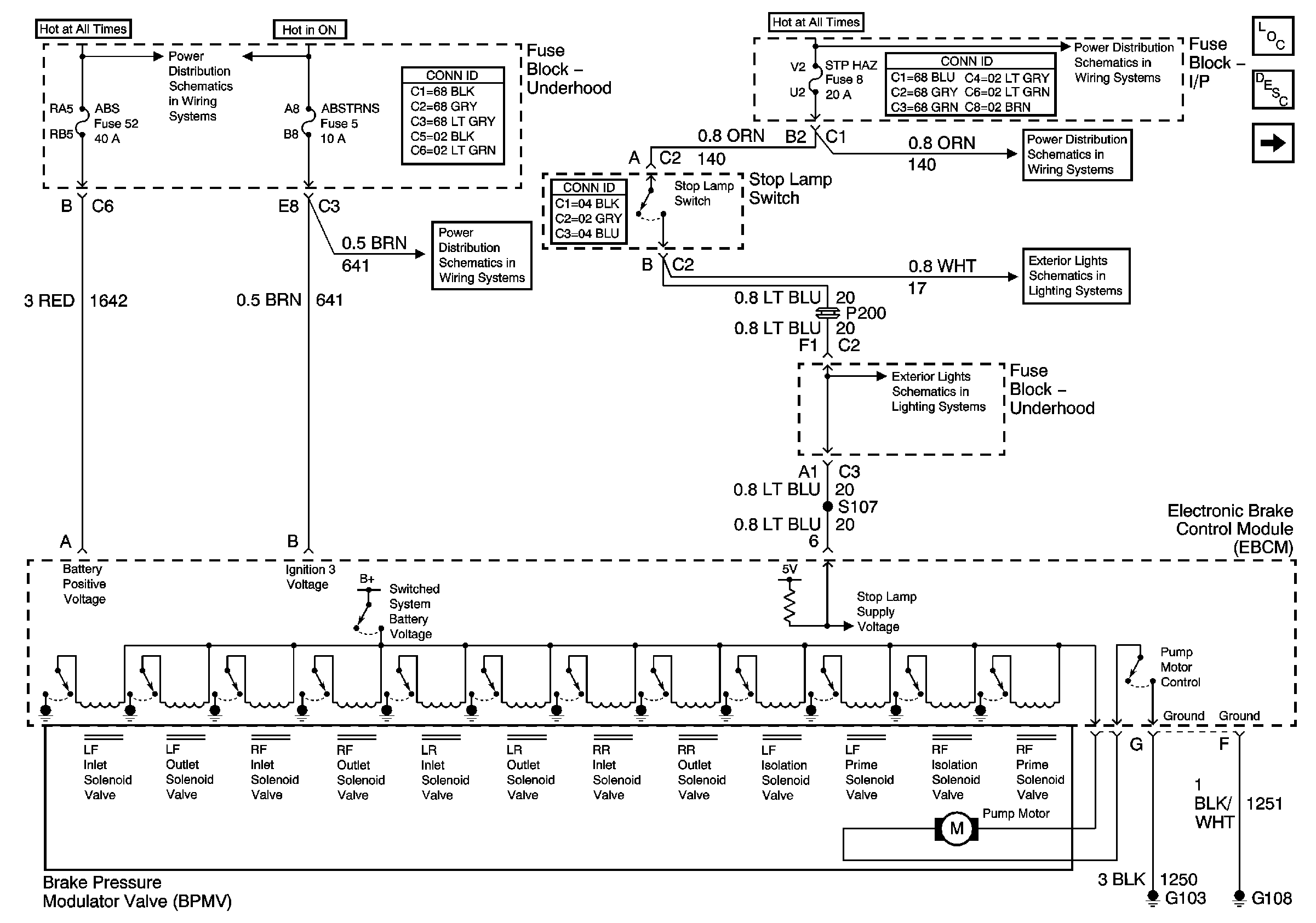
🢒 Power, Ground and Stoplamp Switch Signal
Power, Ground and Stoplamp Switch Signal
Power, Ground and Stoplamp Switch Signal
Master Electrical Component List
ABS Description and Operation
Traction Control Request, DLC, Torque and Steering Position Signals
Underhood Electrical Center Bussing (1 of 2)
Power, Ground and DLC
Instrument Panel Electrical Center Bussing (1 of 2)
Instrument Panel Electrical Center Fuses 51, 27, 8, 1 and 7
Stoplamp Switch and Center High Mount Stoplamp (CHMSL)
Stoplamp Switch and Center High Mount Stoplamp (CHMSL)