GM Service Manual Online
For 1990-2009 cars only
Makes
🢒
Chevrolet
🢒
2001
🢒
Corvette
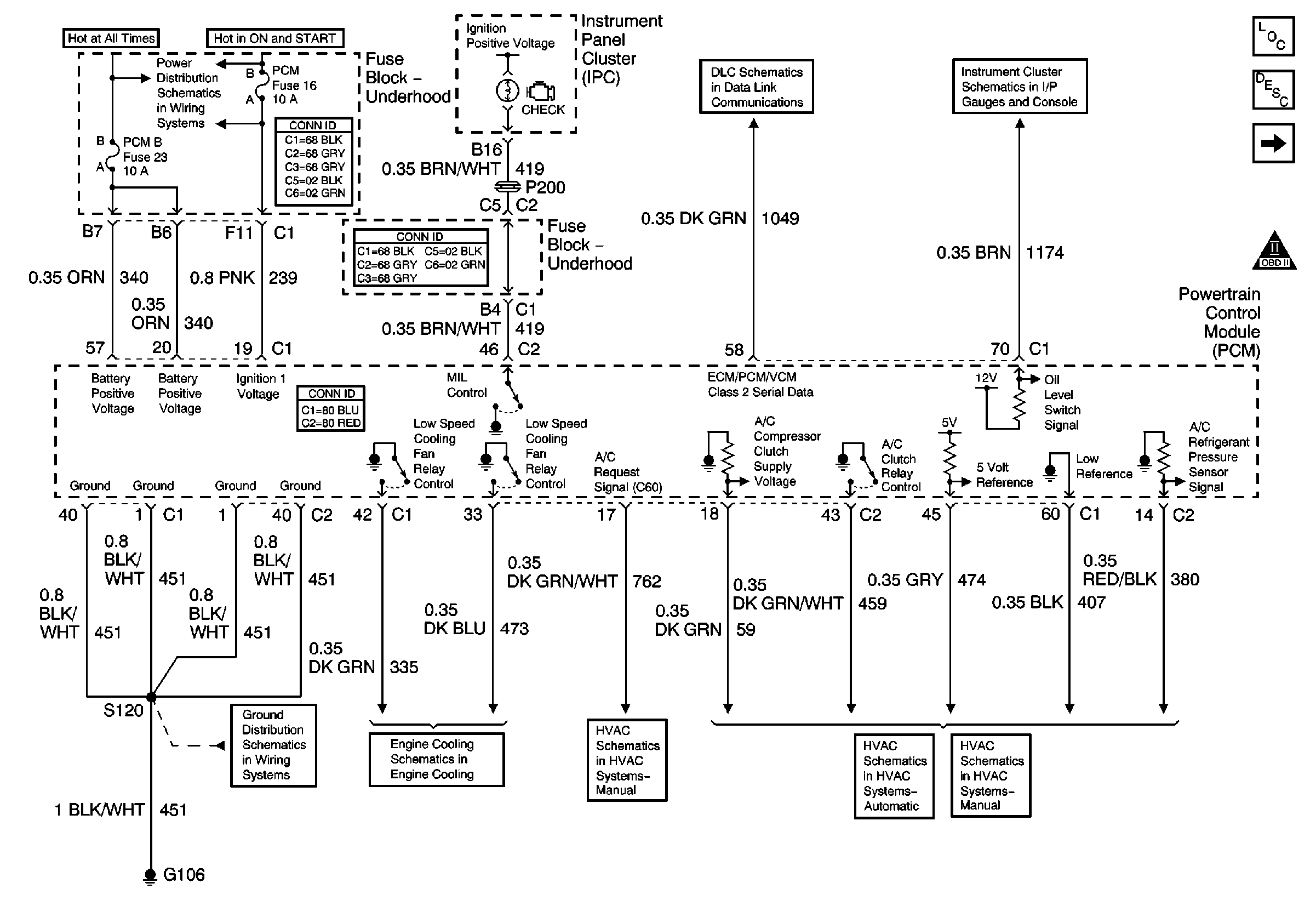
🢒 Power, Ground, DLC, MIL Control, Engine Cooling and HVAC
Power, Ground, DLC, MIL Control, Engine Cooling and HVAC
Power, Ground, DLC, MIL Control, Engine Cooling and HVAC
Master Electrical Component List
Powertrain Control Module Description
Fuel Injectors 2, 4, 6 and 8
OBD II Symbol Description Notice
Underhood Electrical Center Bussing (1 of 2)
G106 and G105
01 Y-Car: Cooling Fan Schematics
Compressor Controls
Star Connectors
Temperature, Fuel and Oil Pressure Gauges
Compressor Controls
Compressor Controls