GM Service Manual Online
For 1990-2009 cars only
Makes
🢒
Chevrolet
🢒
2001
🢒
Corvette
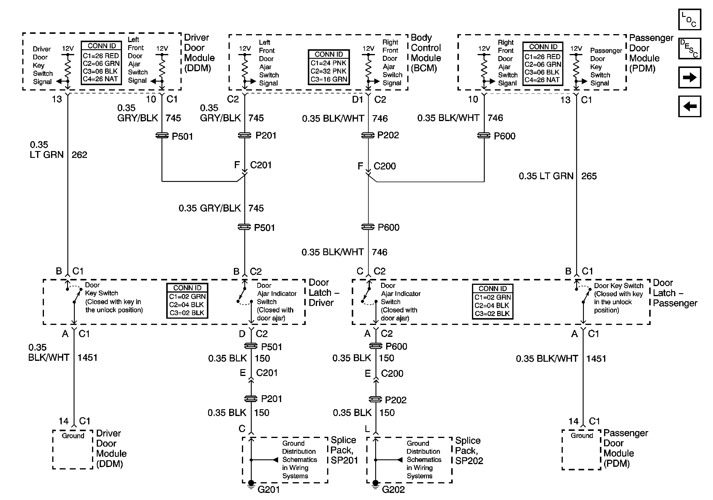
🢒 Door Signals
Door Signals
Door Signals
Master Electrical Component List
Theft Systems Description and Operation
Ignition Key Signals and Trunk Release Switch Signal
Theft Deterrent Relay, Security Indicator, Lighting and Horn References
G201
G202