GM Service Manual Online
For 1990-2009 cars only
Makes
🢒
Chevrolet
🢒
2001
🢒
Corvette
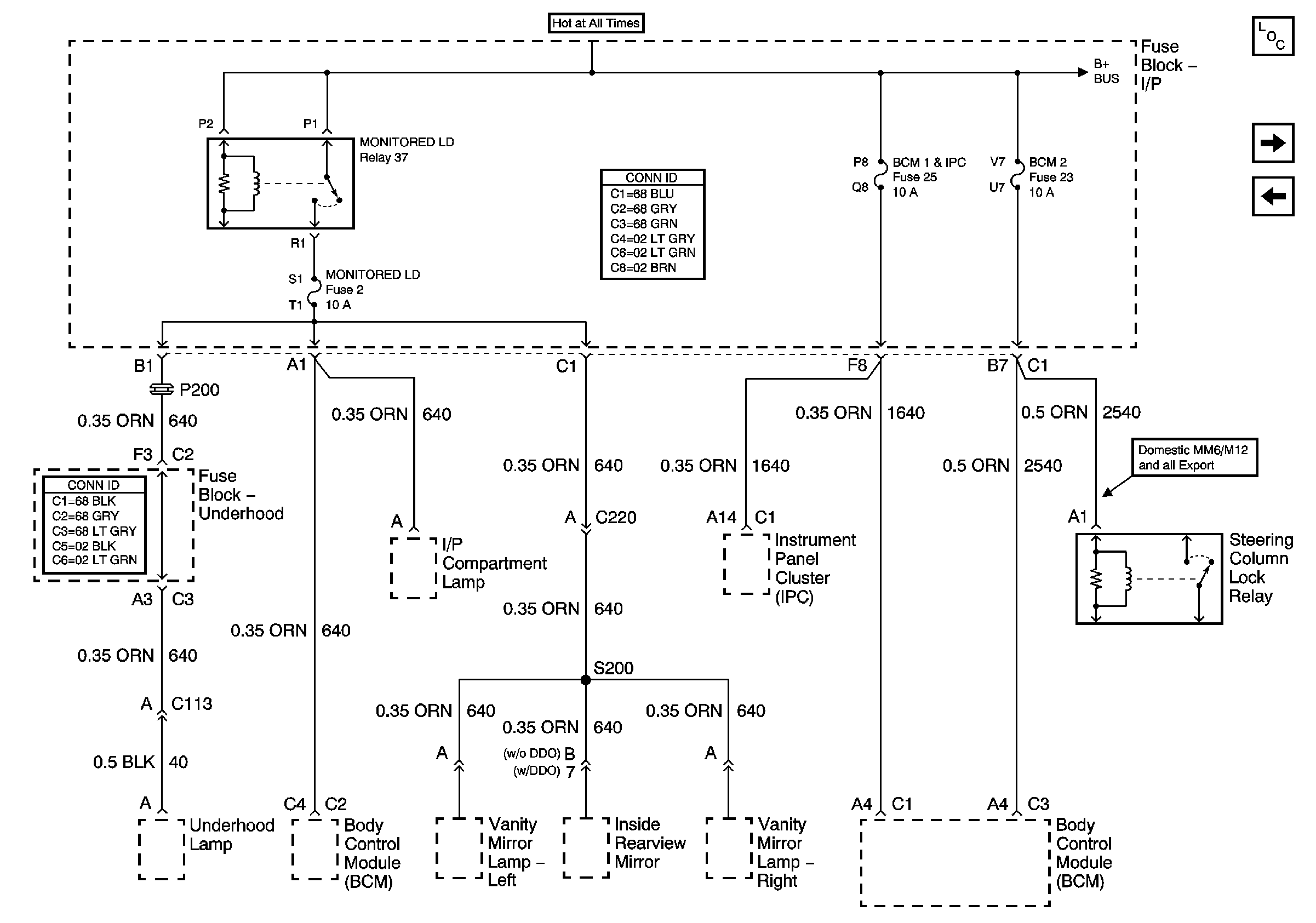
🢒 Instrument Panel Electrical Center Fuses 2, 25, 23 and Relay 37
Instrument Panel Electrical Center Fuses 2, 25, 23 and Relay 37
Fuse Block -- I/P Fuses 2, 25, 23 and Relay 37
Master Electrical Component List
Instrument Panel Electrical Center Fuses 6, 29, Circuit Breaker 54,Relays 43, 44 and 42
Instrument Panel Electrical Center Fuses 32, 26, 52 and Relay 39