GM Service Manual Online
For 1990-2009 cars only
Makes
🢒
Chevrolet
🢒
2003
🢒
Corvette
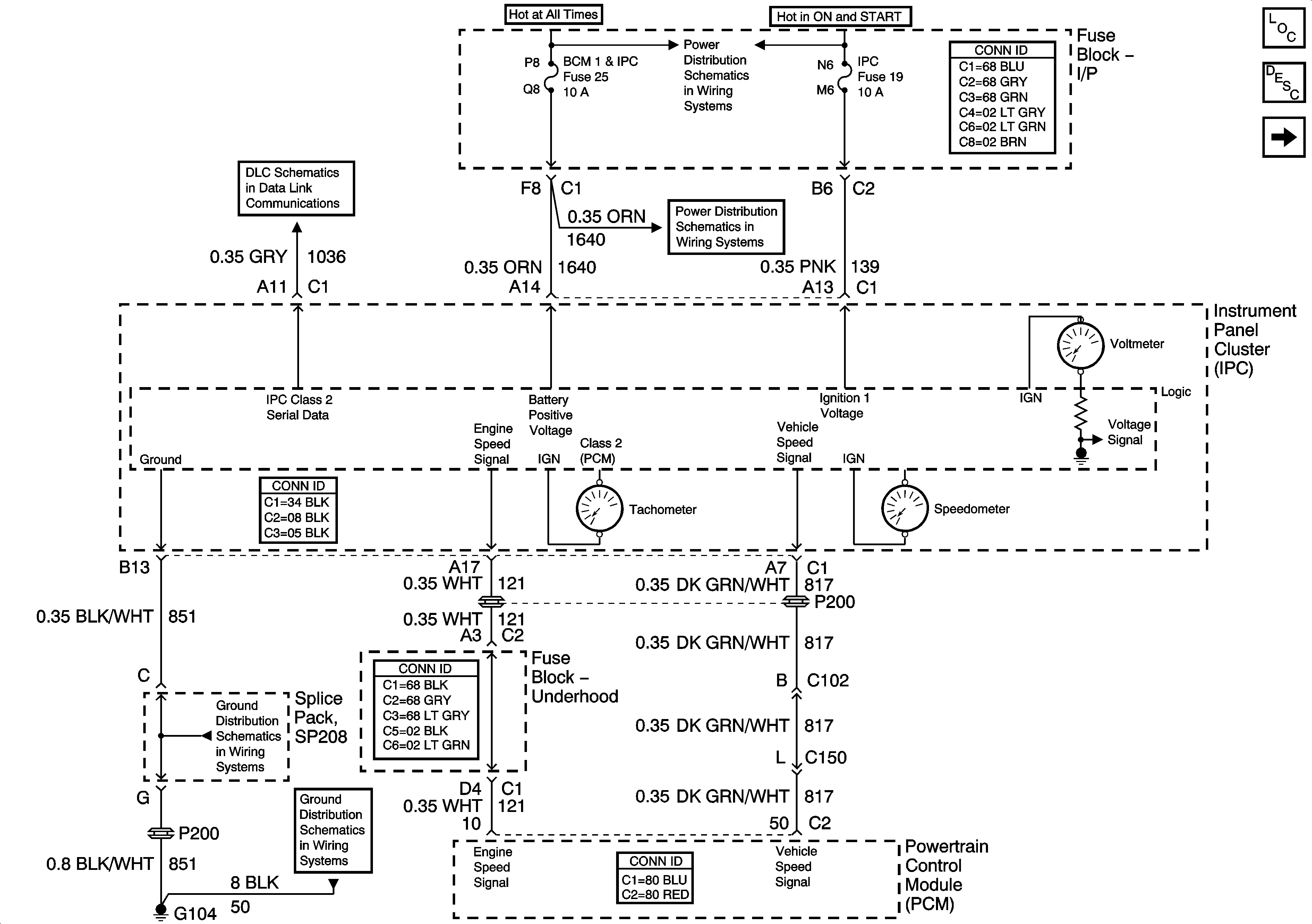
🢒 Power, Ground, Tachometer and Speedometer
Power, Ground, Tachometer and Speedometer
Power, Ground, Tachometer and Speedometer
Master Electrical Component List
Instrument Cluster Description and Operation
Indicators
G104
G104
Fuse Block-I/P Fuses 15, 16, 13, 20 and 19
Fuse Block-I/P Fuses 15, 16, 13, 20 and 19