GM Service Manual Online
For 1990-2009 cars only
Makes
🢒
Chevrolet
🢒
2006
🢒
Epica
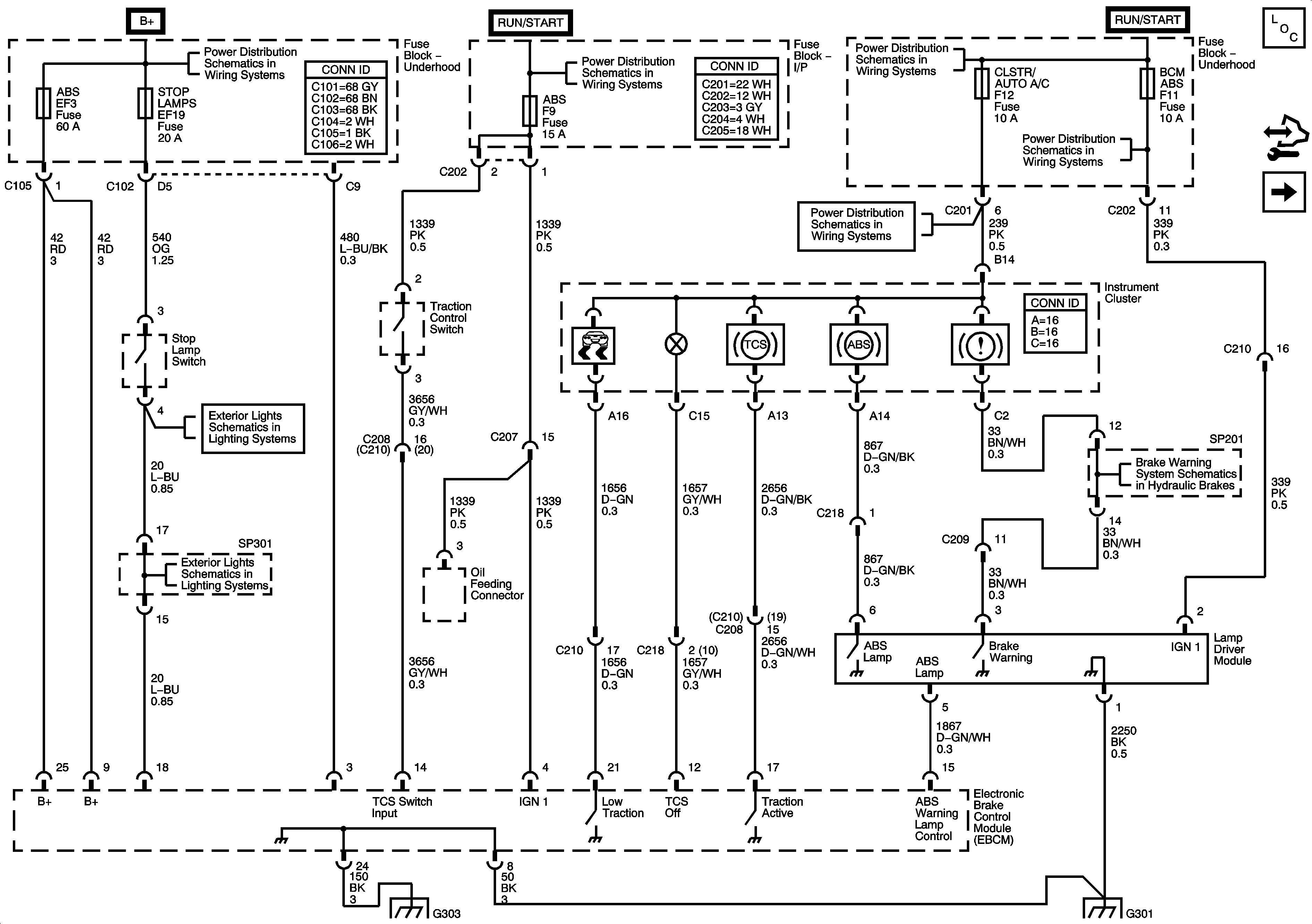
🢒 EBCM, Power, Ground,Indicator Lamps,Stop Lamp Switch, Traction Control Switch
EBCM, Power, Ground,Indicator Lamps,Stop Lamp Switch, Traction Control Switch
EBCM, Power, Ground, Warning Lamps, Stop Lamp Switch, Traction Control Switch
Master Electrical Component List
Wheel Speed Sensors
STOP LAMPS, HI BEAM PASSING, ECM Fuses
WPR, TCM BTSI, BCM ABS, CLSTR AUTO A/C, WSWA Fuses
A/C, IP BATT Fuses, I/P Fuse Block, RADIO, CRUISE, AUTO A/C CLSTR, DLC Fuses
IGN 2 Fuse, Ignition Switch, I/P Fuse Block - AUTO A/C BCM, HVAC EPS, TPMS, ABS, HTD MIR FusesIGN 2 Fuse, Ignition Switch, I/P Fuse Block - AUTO A/C BCM, HVAC EPS, TPMS, ABS, HTD MIR Fuses
A/C, IP BATT Fuses, I/P Fuse Block, RADIO, CRUISE, AUTO A/C CLSTR, DLC Fuses
Stop Lamps
Brake Warning System Schematics
Stop Lamps
G303
G301