GM Service Manual Online
For 1990-2009 cars only
Makes
🢒
Chevrolet
🢒
2005
🢒
Equinox
🢒
Transmission/Transaxle
🢒
Automatic Transaxle - AF33-5
🢒 Automatic Transmission Controls Schematics
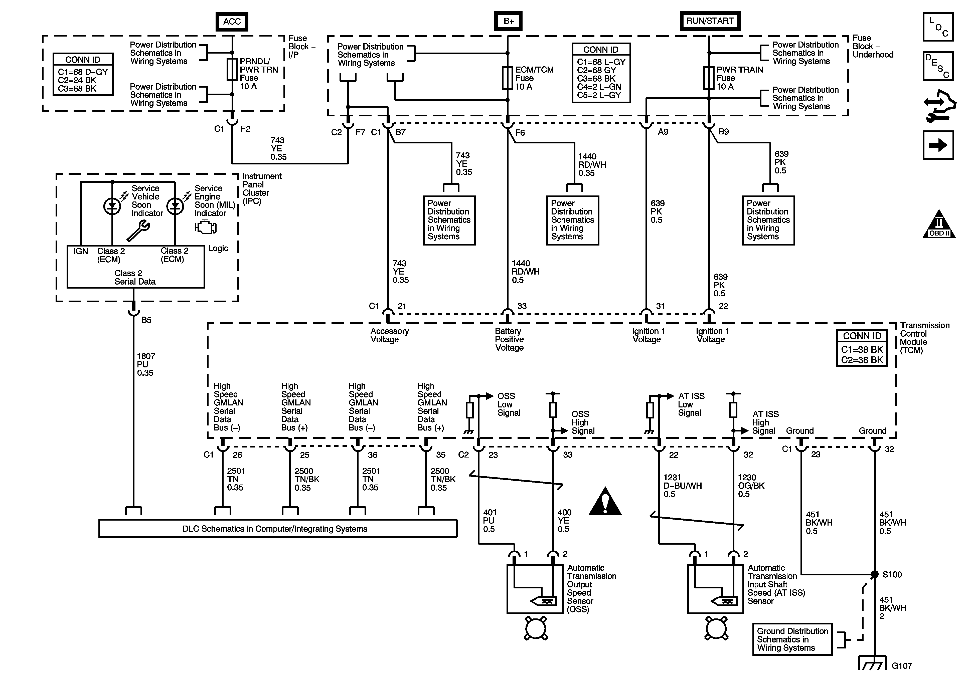
Figure
1:
TCM Power, Ground, Indicators, ISS and OSS Sensors
Master Electrical Component List
Transmission Component and System Description
Control Module References
PNP Switch and Transmission Range Indicator
OBD II Symbol Description Notice
Ignition Circuits
TURN, BCM, RADIO(IGN), HVAC, and HTD SEATS Fuses
B+ Bussing
TURN, BCM, RADIO(IGN), HVAC, and HTD SEATS Fuses
PWD WDW, SUNROOF, ABS, ABS PWR, HVAC BLOWER, AUX1 OUTLET, AUX2/CARGO, CIGAR, and ECM/TCM Fuses
Ignition Circuits
BACKUP Fuse, PWR TRAIN Fuse, ENG IGN Fuse and the 10A ABS Fuse
BACKUP Fuse, PWR TRAIN Fuse, ENG IGN Fuse and the 10A ABS Fuse
Automatic Transmission Schematic Icons
Data Link Communication Schematic
G103, G105, G107, G109, and G207
G103, G105, G107, G109, and G207
Figure
2:
PNP Switch and Transmission Range Indicator
Master Electrical Component List
Transmission Component and System Description
Control Module References
TFT and Solenoids
TCM Power, Ground, ISS and OSS Sensors
OBD II Symbol Description Notice
Data Link Communication Schematic
G103, G105, G107, G109, and G207
Figure
3:
TFT and Solenoids
Master Electrical Component List
Transmission Component and System Description
Control Module References
PNP Switch and Transmission Range Indicator
OBD II Symbol Description Notice