GM Service Manual Online
For 1990-2009 cars only
Makes
🢒
Chevrolet
🢒
1998
🢒
Export Express
🢒
Brakes
🢒
Antilock Brake System
🢒 Antilock Brake System Schematics
Figure
1:
PWR, GND, and WSS
ABS Schematic References
ABS Schematic References
ABS Schematic References
Antilock Brake System Schematic Icons
Antilock Brake System Schematic Icons
Antilock Brake System Schematic Icons
Antilock Brake System Schematic Icons
Antilock Brake System Schematic Icons
ABS Components
ABS Description
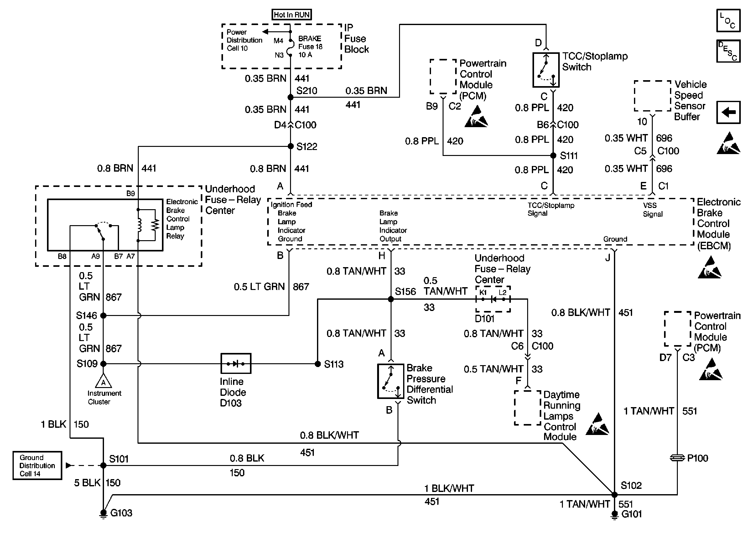
INPUTS and OUTPUTS 1
Figure
2:
INPUTS and OUTPUTS 1
ABS Schematic References
ABS Schematic References
Antilock Brake System Schematic Icons
ABS Schematic References
ABS Schematic References
ABS Schematic References
ABS Components
ABS Description
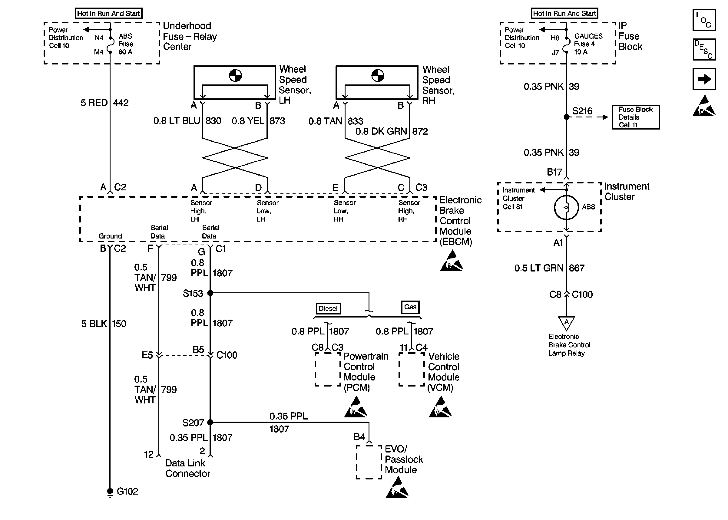
INPUTS and OUTPUTS 2
PWR, GND, and WSS
Figure
3:
INPUTS and OUTPUTS 2
ABS Schematic References
ABS Schematic References
Antilock Brake System Schematic Icons
Antilock Brake System Schematic Icons
Antilock Brake System Schematic Icons
Antilock Brake System Schematic Icons
Antilock Brake System Schematic Icons
ABS Components
ABS Description
INPUTS and OUTPUTS 1