GM Service Manual Online
For 1990-2009 cars only

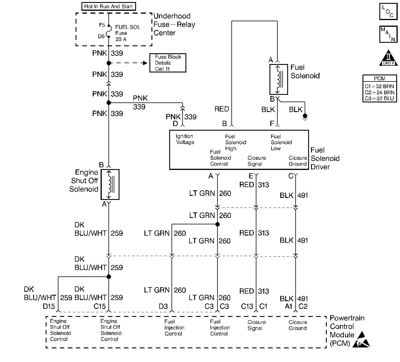
Object Number: 64728  Size: LF
Engine Controls Components
Fuel Controls
OBD II Symbol Description Notice
Handling ESD Sensitive Parts Notice

Circuit Description

The PCM has the ability to put the vehicle in an ESO controlled idle if an engine overspeed condition has been detected. This is a type D DTC.

Conditions for Setting the DTC

5 ESO cycles with an RPM drop.

Action Taken When the DTC Sets

ESO controlled idle (the PCM will control RPM by turning the ESO ON and OFF. The RPM will fluctuate from 800 to 1200 when the DTC is set).

Conditions for Clearing the MIL/DTC

    • A History DTC will clear after forty consecutive warm-up cycles that the diagnostic does not fail (coolant temperature has risen 5°C (40°F) from the start up coolant temperature and the engine coolant temperature exceeds 71°C (160°F) during that same ignition cycle.
    • Use of a Scan tool will clear the DTC codes.

Diagnostic Aids

This DTC will not set if an external fuel source is causing an overspeed condition. A DTC P1216 will set along with DTC P0219.

Test Description

The number(s) below refer to the step number(s) on the Diagnostic Table.

  1. The injection pump is being replaced in this step.

Step

Action

Value(s)

Yes

No

1

Important: Before clearing the DTC(s), use the scan tool Capture Info in order to record the Freeze Frame and the failure records for reference, as the data will be lost when the Clear Info function is used.

Was the Powertrain On-Board Diagnostic (OBD) System Check performed?

--

Go to Step 2

Go to Powertrain On Board Diagnostic (OBD) System Check

2

Replace the injection pump.

Important: If the injection pump is malfunctioning, the new injection pump must be timed. Refer to Checking/Adjust Injection Timing .

Is the action complete?

--

Go to Step 3

--

3

  1. Use the Scan Tool in order to select DTC, Clear Info.
  2. Start the engine.
  3. Allow the engine to idle at normal operating temperature.
  4. Select DTC, Specific, then enter the DTC number which was set.
  5. Operate the vehicle until the Scan Tool indicates that the diagnostic Ran.

Does the Scan Tool indicate that this diagnostic Passed?

--

Go to Step 4

Go to Step 2

4

Use the Scan Tool in order to select Capture Info, Review Info.

Are there any DTCs displayed that have not been diagnosed?

--

Go to the Applicable DTC Table

System OK