GM Service Manual Online
For 1990-2009 cars only
Makes
🢒
Chevrolet
🢒
1998
🢒
Express
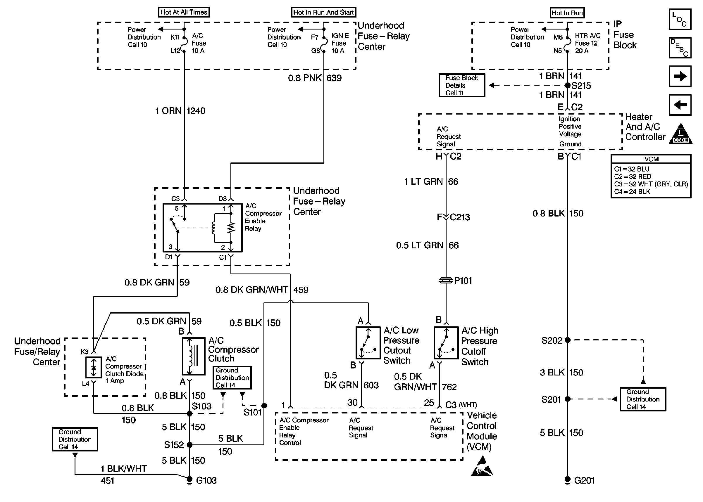
🢒 Cell 21: A/C Controls
Cell 21: A/C Controls
Cell 21: A/C Controls
Engine Controls Components
Information Sensors/Switches Description
Cell 21: PWR, GND and DLC
Cell 21: 4L80-E Transmission Switch Controls
OBD II Symbol Description Notice
VCM Connector End Views
Engine Controls Schematic Icons