GM Service Manual Online
For 1990-2009 cars only
Makes
🢒
Chevrolet
🢒
1998
🢒
Express
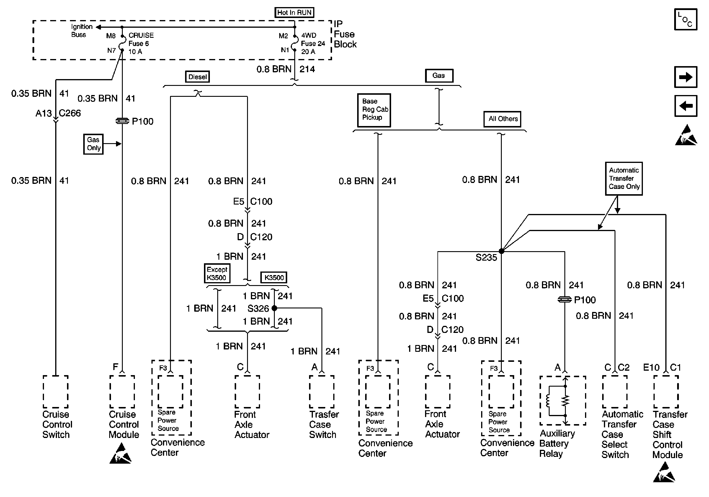
🢒 Cell 10: CRUISE and 4WD Fuses
Cell 10: CRUISE and 4WD Fuses
Cell 10: CRUISE and 4WD Fuses
Power and Grounding Components
Cell 10: BRAKE and HTR-A/C Fuses
Cell 10: RR HVAC Fuse
Cell 10: IGN B Fuse and Ignition Switch
Handling Electrostatic Discharge Sensitive Parts Notice
Handling Electrostatic Discharge Sensitive Parts Notice
Handling Electrostatic Discharge Sensitive Parts Notice