GM Service Manual Online
For 1990-2009 cars only
Makes
🢒
Chevrolet
🢒
1998
🢒
Express
🢒 Cell 50
Cell 50
Cell 50
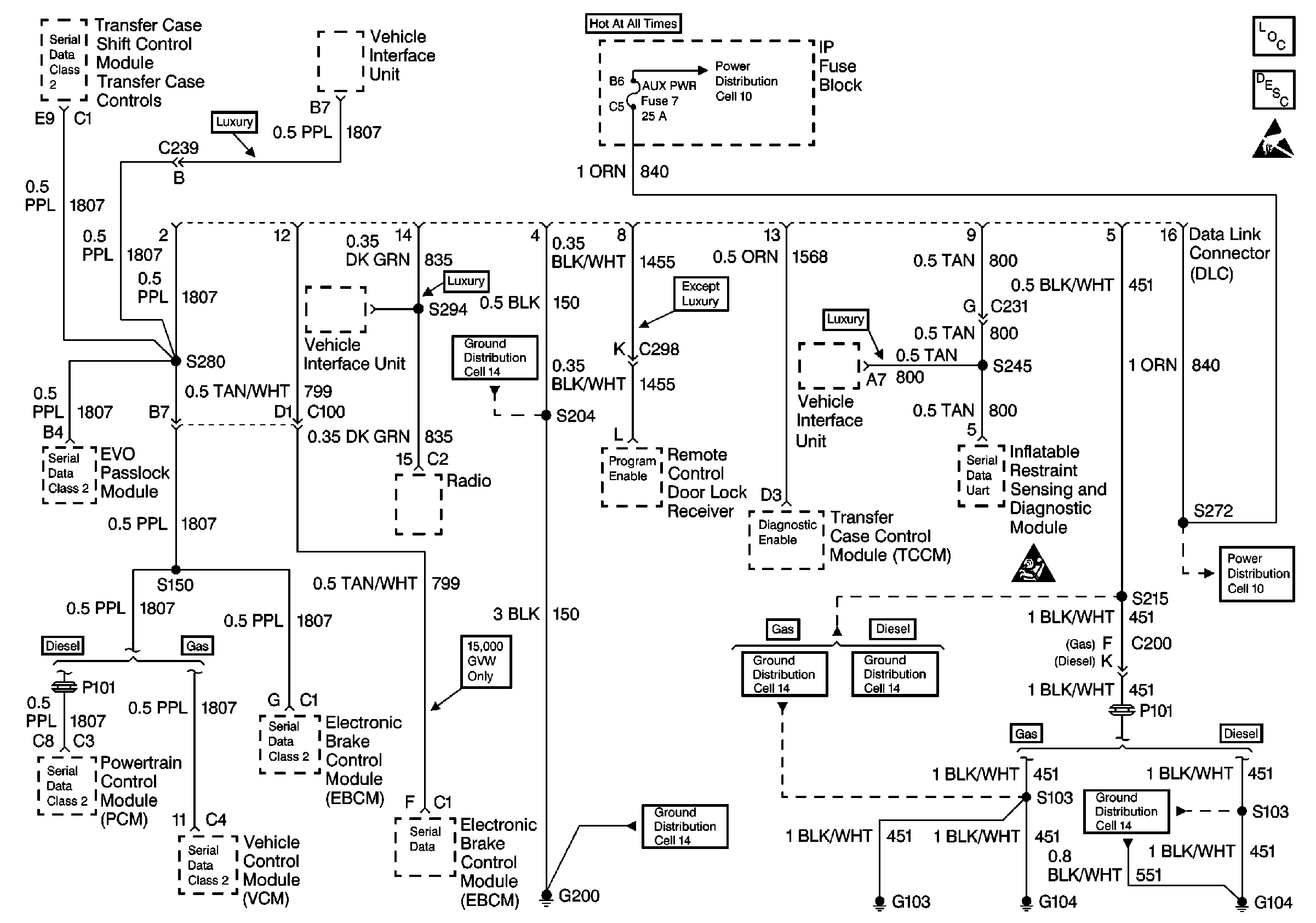
Data Link Communications Components
Data Link Communications Circuit Description
Handling Electrostatic Discharge Sensitive Parts Notice
Cell 10: LIGHTING and BATTERY Fuses
Cell 14: G200 (1 of 4)
SIR Caution
Cell 14: G103 and G104
Cell 11: G104 Diesel
Cell 14: G200 (1 of 4)
Cell 10: STOP/HAZ, RADIO BATT, and AUX PWR Fuses
Cell 11: G104 Diesel