GM Service Manual Online
For 1990-2009 cars only
Makes
🢒
Chevrolet
🢒
1998
🢒
Express
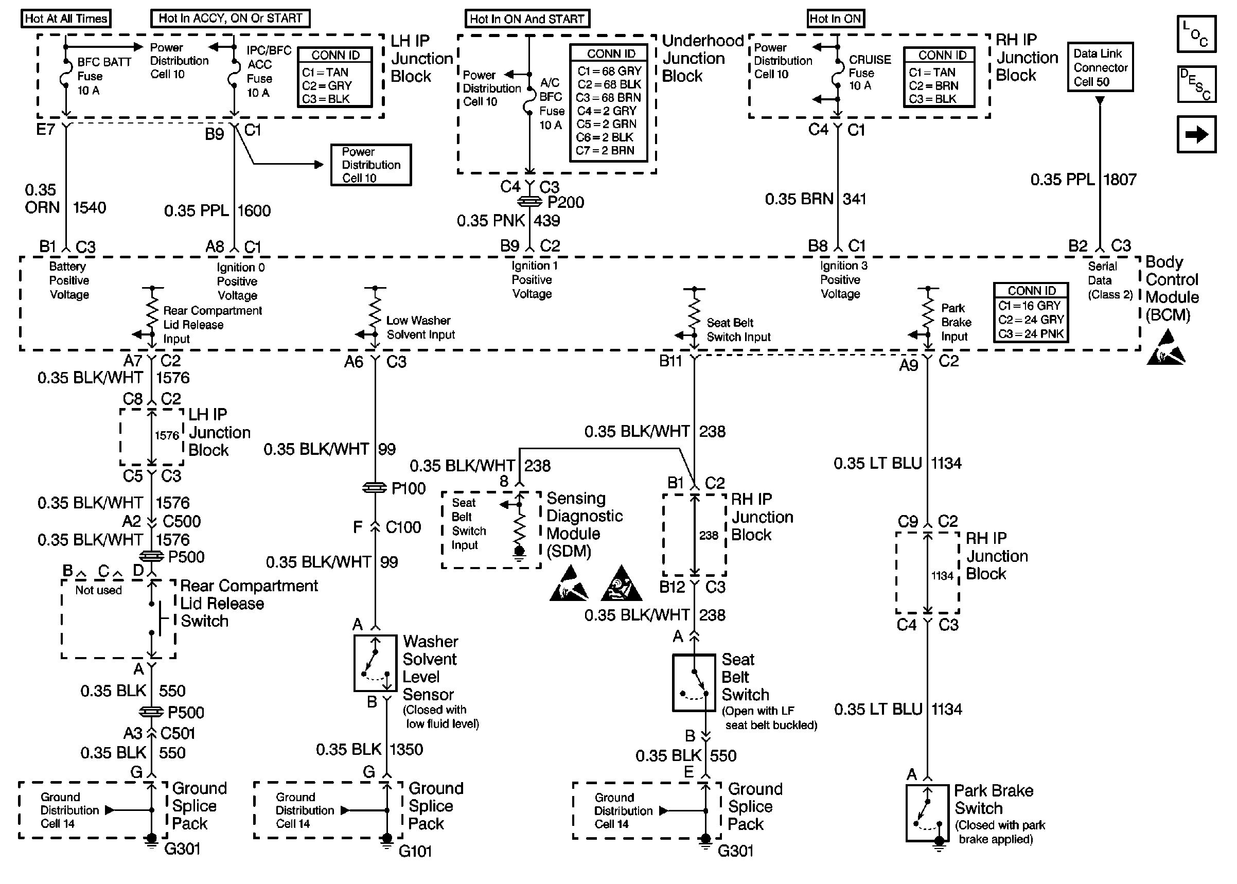
🢒 Cell 51: SDM, Washer Solvent Level Sensor, Seat Belt Switch and Park Brake Switch
Cell 51: SDM, Washer Solvent Level Sensor, Seat Belt Switch and Park Brake Switch
Cell 51: SDM, Washer Solvent Level Sensor, Seat Belt Switch and Park Brake Switch
Body Control Module Components
Body Control System Circuit Description
Cell 51: Ignition Switch, Reading Lamp, Panel Dimmer Switch
SIR Handling Caution
Handling ESD Sensitive Parts Notice
Handling ESD Sensitive Parts Notice
Power Distribution Schematics
Power Distribution Schematics
Power Distribution Schematics
Power Distribution Schematics
Data Link Connector Schematics
Ground Distribution Schematics
Ground Distribution Schematics
Ground Distribution Schematics
Body Control System Connector End Views
Power and Grounding Connector End Views
Power and Grounding Connector End Views
Power and Grounding Connector End Views