GM Service Manual Online
For 1990-2009 cars only
Makes
🢒
Chevrolet
🢒
1998
🢒
Express
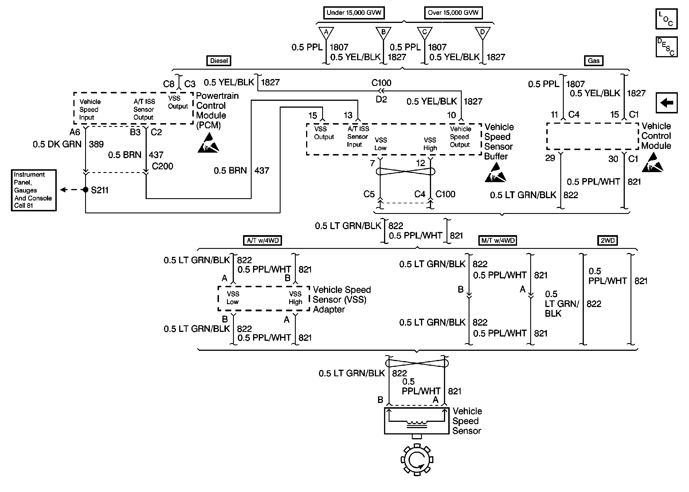
🢒 ABS Schematics (VSS, Buffer, VCM, PCM)
ABS Schematics (VSS, Buffer, VCM, PCM)
ABS Components
ABS Description
ABS Schematics
ABS Schematics 99 C/K
ABS Schematics
Handling Electrostatic Discharge Sensitive Parts Notice
Handling Electrostatic Discharge Sensitive Parts Notice
Handling Electrostatic Discharge Sensitive Parts Notice
Gauges