GM Service Manual Online
For 1990-2009 cars only
Makes
🢒
Chevrolet
🢒
1998
🢒
Express
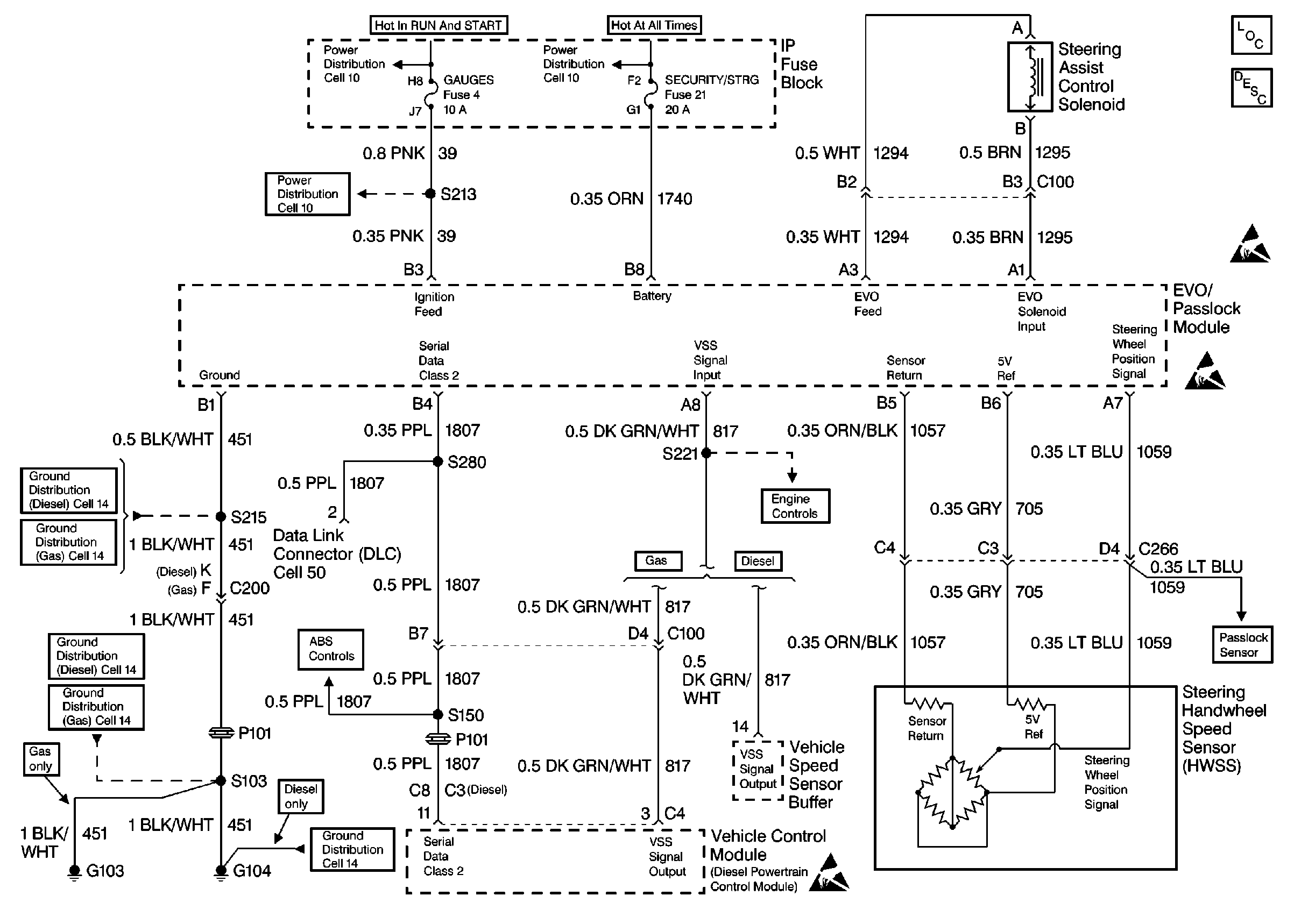
🢒 Variable Effort Steering
Variable Effort Steering
Variable Effort Steering
Cell 11: GAUGES Fuse
Cell 11: GAUGES Fuse
Cell 14: G103 and G104
Cell 14: G103 and G104
ABS Schematics
Automatic Transfer Case, Encoder Motor
Cell 133
Handling ESD Sensitive Parts Notice
Steering Controls Components
Variable Effort Steering Description
Handling ESD Sensitive Parts Notice
Handling ESD Sensitive Parts Notice
Rear Door Connecting Rods at Door Handle