GM Service Manual Online
For 1990-2009 cars only

Refer to Engine Controls Schematics

Cell 23: PWR, GND and DLC


Object Number: 174980  Size: FS
Engine Controls Components
Information Sensors/Switches Description
Cell 23: Ignition Controls
OBD II Symbol Description Notice
VCM Connector End Views
Handling ESD Sensitive Parts Notice
Handling ESD Sensitive Parts Notice
Handling ESD Sensitive Parts Notice
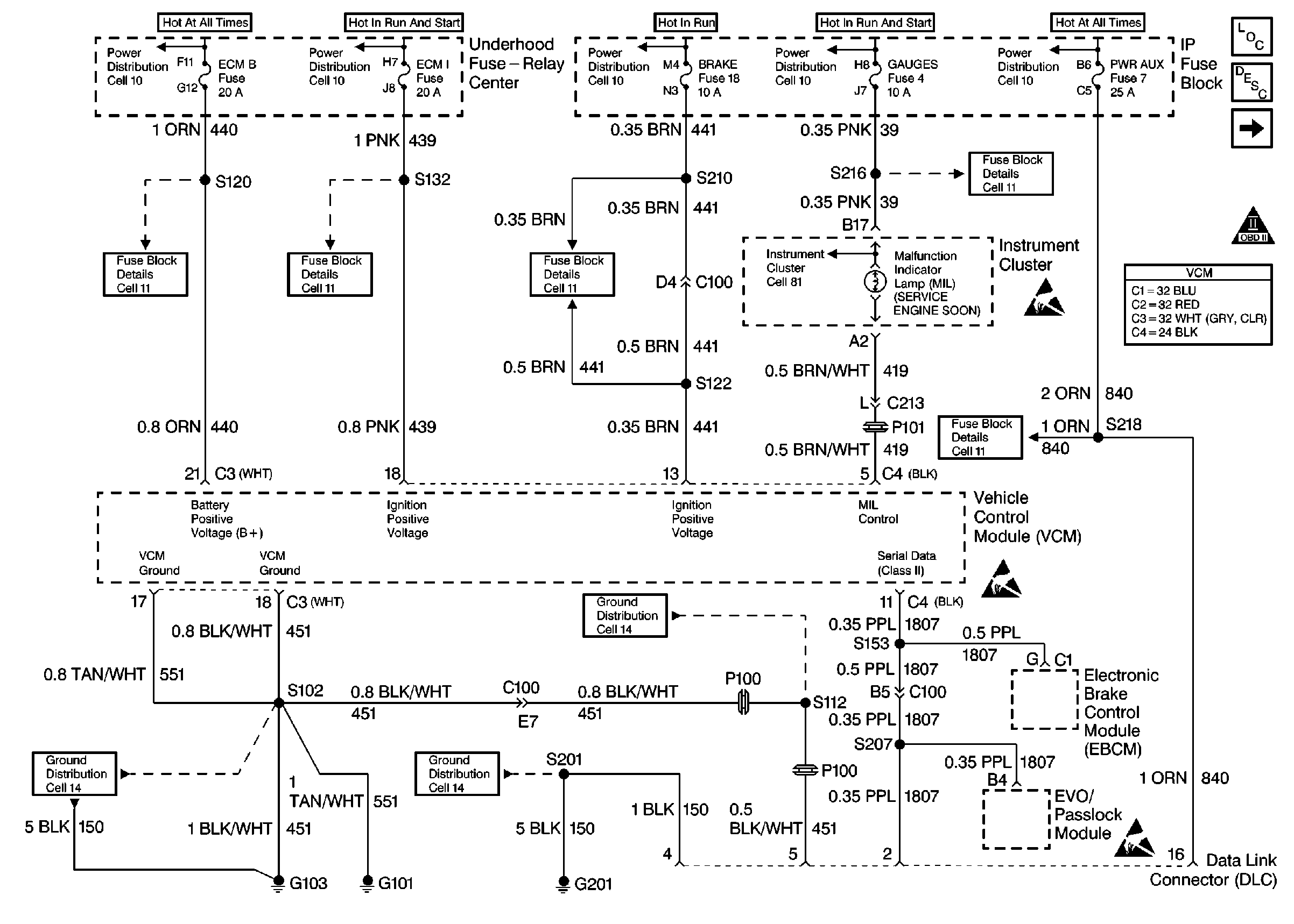
Power Distribution Schematics
Power Distribution Schematics
Power Distribution Schematics
Power Distribution Schematics
Power Distribution Schematics
Fuse Block Schematics
Fuse Block Schematics
Fuse Block Schematics
Fuse Block Schematics
Fuse Block Schematics
Ground Distribution Schematics
Ground Distribution Schematics
Ground Distribution Schematics
Instrument Cluster: Analog Schematics
.

Circuit Description

The crankshaft position (CKP) sensor is the primary input to determine if misfire is occurring. Engine misfire is detected by monitoring crankshaft speed variations between cylinders. If a crankshaft deceleration occurs during a combustion or power stroke, the control module will compare this change in crankshaft speed to the previous cylinder. If the crankshaft speed change is more than a maximum allowable speed, the misfire is detected. Misfire may occur in a specific cylinder or in all cylinders randomly.

When an engine is misfiring, brief decelerations in crankshaft rotational speed will be detected by the CKP. The control module determines which cylinder has misfired based upon the camshaft position (CMP) sensor input. Misfire data is stored for each cylinder in separate accumulators. After 100 combustion events, the misfire totals are compared to a calibrated maximum number. If the misfire is excessive, this diagnostic trouble code (DTC) will set.

Conditions for Running the DTC

Important: If start-up ECT is below -7°C(20°F), misfire detection is delayed until ECT is greater than 21°C(70°F). If start-up ECT is greater than -7°C(20°F), misfire detection begins after a 5 second delay.

    • No active VS sensor DTCs
    • No active TP sensor DTCs
    • No active MAF sensor DTCs
    • No active CKP sensor DTCs
    • No active CMP sensor DTCs
    • The fuel level is greater than 10 %.
    • The engine speed is between 450-5,000 RPM.
    • The system voltage is between 11-16 volts.
    •  The throttle position is steady within 2 % for 100 ms.

Conditions for Setting the DTC

The VCM detects a deceleration in the crankshaft speed characteristic of either an emission type misfire or a catalyst damaging type misfire.

Action Taken When the DTC Sets

If the VCM determines that the engine misfire is significant enough to have a negative impact on emissions, the VCM turns ON the malfunction indicator lamp (MIL) after the misfire has been detected on 2 non-consecutive trips under the same operating conditions. If the misfire is severe enough that catalytic converter damage could result, the MIL flashes while the misfire is present.

Conditions for Clearing the MIL or DTC

    • The control module turns OFF the MIL after 3 consecutive drive trips when the test has run and passed.
    • A history DTC will clear if no fault conditions have been detected for 40 warm-up cycles. A warm-up cycle occurs when the coolant temperature has risen 22°C (40°F) from the startup coolant temperature and the engine coolant reaches a temperature that is more than 70°C (158°F) during the same ignition cycle.
    • Use a scan tool in order to clear the DTCs.

Diagnostic Aids

The Misfire Index counts the number of misfires. The scan tool can monitor the Misfire Index. There is a current and history misfire counter for each cylinder. Use the current misfire counter in order to determine which cylinder is misfiring, or use the history misfire counter for misfires that are not currently present.

Many different conditions could cause an intermittent misfire.

Check for the following conditions:

    • Check the IC control circuit for an intermittent short to ground.
    • Check the spark plug wires and the coil wire for the following conditions:
      • Ensure that the spark plug wires are securely attached to the spark plugs and the distributor cap.
      • Check the wire routing in order to ensure that crossfiring is not occurring.
      • If the misfire occurs when the weather is damp, the problem could be due to worn plug wires.
      • In order to test for this condition, spray the wires with water and with the engine running, watch for spark to jump from the wires. If a spark is visible, replace the wires.
    • Check the fuel condition and quality. Dirty or contaminated fuel could cause a misfire condition.
    • If the fuel level is low, contaminants in the bottom of the fuel tank could enter into the fuel metering system.
    • Sticking intake or exhaust valves on engines with a misfire when cold.
    • Check HO2S for abnormal voltage readings.
    • Check for a vacuum leak as a possible cause of the engine misfire.
    • For more information, refer to fuel supply system.

Test Description

The numbers below refer to the step numbers on the diagnostic table.

  1. The misfire is considered random on all cylinders if, while viewing the misfire counters in the misfire data list, the misfire seems to move to different cylinders.

  2. The misfire is considered consistent if the misfire is occurring on the same cylinder(s) consistently.

  3. When checking the spark at the spark plug wires, the spark should be consistent. A few sparks then nothing is no spark.

Step

Action

Value(s)

Yes

No

1

Important: Before clearing the DTCs, record the Freeze Frame and the Failure records for reference with a scan tool. This data will be lost when you use the Clear DTC Information function.

Did you perform the Powertrain On-Board Diagnostic (OBD) System Check?

--

Go to Step 2

Go to Powertrain On Board Diagnostic (OBD) System Check

2

Install the scan tool.

Are there any other DTCs stored?

--

Go to the applicable DTC table

Go to Step 3

3

Monitor the misfire counters in the misfire Data list with a load on the engine. Refer to Freeze Frame data.

Is the Misfire counter increasing?

--

Go to Step 5

Go to Step 4

4

  1. Turn OFF the engine.
  2. Using a spray bottle filled with water, wet down the secondary ignition system.
  3. Monitor the misfire counters in the misfire Data list with a load on the engine.

Does the scan tool indicate a misfire is present?

--

Go to Enhanced Ignition System Diagnosis

Go to Step 17

5

Is the misfire random an all cylinders?

--

Go to Step 10

Go to Step 6

6

Is the misfire consistent on specific cylinders?

--

Go to Step 7

--

7

  1. Turn OFF the ignition.
  2. Connect the J 26792 Spark Tester to the ignition wire(s) of the cylinders indicating a misfire.
  3. Start and idle the engine.

Does the tester indicate spark is consistent on all tested ignition wires?

--

Go to Step 8

Go to Enhanced Ignition System Diagnosis

8

  1. Remove the spark plug(s) from the cylinders that indicate a misfire. Refer to Spark Plug Replacement in Engine Electrical.
  2. Check for the following;
  3. • Oil fouling
    • Coolant fouling

Did you find a problem?

--

Go to Step 16

Go to Step 09

9

  1. Install the spark plug(s) in the cylinder(s) that were not indicating a misfire.
  2. Monitor the misfire counters in the misfire Data list with a load on the engine.

Did the misfire(s) change cylinder(s)?

--

Go to Step 14

Go to Step 11

10

Perform the fuel system diagnostic. Refer to Fuel System Diagnosis

Repair as necessary.

Did you find a problem?

--

Go to Step 18

Go to Step 15

11

Perform the Fuel Injector Balance test. Refer to Fuel Injector Balance Test with Tech 2

Did you find a problem?

--

Go to Step 12

Go to Step 16

12

  1. Connect the injector test lampJ 34730-380 on the injector harness connector (VCM side).
  2. Crank the Engine.

Does the injector test lamp flash for each injector?

--

Go to Step 13

Go to Fuel Injector Circuit Diagnosis

13

  1. Remove the upper intake plenum. Refer to Intake Manifold Removal in Engine Mechanical.
  2. Check the injector harness for an open between the injector harness main connector, and the injector connector that failed the balance test using a DMM.
  3. Check terminals at both ends for proper terminal contact. Refer to Connector Repairs in Wiring Systems.

Was a Repair made?

--

Go to Step 17

Go to Fuel Injector Solenoid Coil Test

14

Replace the spark plugs. Refer to Spark Plug Replacement in Engine Electrical.

Is the action complete?

--

Go to Step 18

--

15

Physically and visually check for these conditions in the following order:

  1. Contaminated fuel.
  2. Fouled or damaged spark plugs
  3. Ignition coil and connections
  4. Damaged distributor cap
  5. Leaking EGR valve
  6. Restricted exhaust system
  7. VCM grounds
  8. Repair as necessary

Did you find a problem?

--

Go to Step 18

Go to Step 16

16

  1. Check for engine mechanical problems. Refer toBase Engine Misfire Diagnosis in Engine Mechanical.
  2. Repair as necessary.

Did you find a problem?

--

Go to Step 18

Go to Diagnostic Aids

17

Perform the CKP Variation Learn procedure. Refer to Crankshaft Position System Variation Learn .

Is the action complete?

--

Go to Step 18

--

18

  1. Select DTC and Clear DTC information function with a scan tool.
  2. Start the engine.
  3. Allow the engine to idle until the engine reaches normal operating temperature.
  4. Select DTC and the Specific DTC function.
  5. Enter the DTC number which was set.
  6. Operate the vehicle within the conditions for setting this DTC as specified in the supporting text.

Does the scan tool indicate that this diagnostic ran and passed?

--

Go to Step 19

Go to Step 2

19

Does the scan tool display any additional undiagnosed DTC's?

--

Go to the applicable DTC table

System OK