GM Service Manual Online
For 1990-2009 cars only

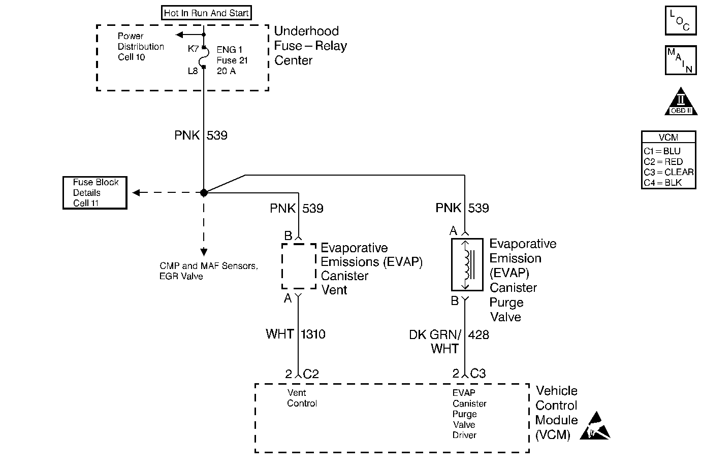
Object Number: 190385  Size: MF
Engine Controls Components
Cell 23: EGR and EVAP Controls
OBD II Symbol Description Notice
Handling ESD Sensitive Parts Notice

Circuit Description

The evaporative system includes the following components:

    • The fuel tank
    • The EVAP vent solenoid
    • The fuel tank pressure sensor
    • The fuel pipes and hoses
    • The vapor lines
    • The fuel cap
    • The evaporative emission canister
    • The purge lines
    • The EVAP purge solenoid

The EVAP purge solenoid valve allows the manifold vacuum to purge the canister. The Vehicle Control Module (VCM) supplies a ground in order to energize the solenoid valve (purge ON). The EVAP purge solenoid control by the VCM is Pulse Width Modulated (PWM) or turned ON and OFF several times a second. The duty cycle (pulse width) is determined by the engine operating conditions including the load, the throttle position, the coolant temperature, and the ambient temperature. The duty cycle is calculated by the VCM, and the purge solenoid is commanded ON when certain conditions have been met.

The system checks for conditions that cause the EVAP system to purge continuously by commanding the EVAP vent solenoid ON and the EVAP purge solenoid OFF (EVAP vent solenoid CLOSED, EVAP purge PWM 0%). If the fuel tank pressure level increases during the test, a continuous purge flow condition is indicated. The following items can cause this condition:

    • A leaking EVAP purge solenoid
    • A grounded EVAP purge solenoid driver circuit

If any of these conditions are present, a DTC P1441 sets.

Conditions for Setting the DTC

The following conditions will set the DTC:

    • No MAP sensor DTCs
    • No TP sensor DTCs
    • No VSS DTCs
    • No HO2S DTCs
    • No ECT DTCs
    • No IAT sensor DTCs
    • Fuel level is greater than 12.5 % and is less than 87.5 %
    • System voltage is greater than 10 volts and is less than 17 volts
    • Throttle position is greater than 0 % but is less than 99 %
    • Purge solenoid is OFF (Closed)
    • Engine vacuum is greater than or equal to 10 KPa
    • Fuel tank vacuum is greater than or equal to 12 in H2O for 2 seconds within less than or equal to 37.5 seconds after 30 second delay

Cold Start Test

    • The BARO is greater than 75 kPa.
    • The ECT is greater than 3.75°C and is less than 30°C
    • The IAT is greater than 3.75°C and is less than 30°C
    • The IAT start up is 1.5° is greater than ECT
    • The ECT start up is 8.25° is greater than IAT
    • Fuel level input is true
    • Fuel level present test is true

Excess Vacuum Test

    • Vent valve commanded OFF
    • Fuel tank vacuum is less than 7 in H2O

Weak Vacuum Test

Throttle position is less than 75 %

Action Taken When the DTC Sets

The VCM will turn ON the MIL after 2 consecutive driving cycles with the fault active.

Conditions for Clearing the MIL or DTC

    • The control module turns OFF the MIL after 3 consecutive drive trips when the test has run and passed.
    • A history DTC will clear if no fault conditions have been detected for 40 warm-up cycles. A warm-up cycle occurs when the coolant temperature has risen 22°C (40°F) from the startup coolant temperature and the engine coolant reaches a temperature that is more than 70°C (158°F) during the same ignition cycle.
    • Use a scan tool in order to clear the DTCs.

Diagnostic Aids

A poor connection, rubbed through wire insulation, or a wire that is broken inside the insulation may cause an intermittent.

Any circuitry, that is suspected as causing the intermittent complaint, should be thoroughly checked for the following conditions:

    • Backed out terminals
    • Improper mating
    • Broken locks
    • Improperly formed or damaged terminals
    • Poor terminal to wiring connections or
    • Physical damage to the wiring harness.

Refer to Symptoms .

Test Description

The numbers below refer to the step numbers on the diagnostic table:

  1. Determines if the EVAP Purge Solenoid is leaking.

  2. Determines if the EVAP canister Purge Valve Driver circuit is shorted to ground.

  3. Determines if the EVAP canister Purge Valve Driver circuit wiring or the VCM are at fault.

Step

Action

Value(s)

Yes

No

1

Important: : Before clearing the DTCs, use the scan tool Capture Info to save the Freeze Frame and Failure Records for reference. The control module's data is deleted once the Clear Info function is used.

Did you perform the Powertrain On-Board Diagnostic (OBD) System Check performed?

--

Go to Step 2

Go to Powertrain On Board Diagnostic (OBD) System Check

2

  1. Disconnect the EVAP Purge line from the EVAP Purge Solenoid.
  2. Connect a vacuum gauge (in. Hg.) to the solenoid purge port.
  3. Start the engine.
  4. After 30 seconds of engine run time, command the EVAP Purge Solenoid OFF with a scan tool.

Does the vacuum gauge indicate any vacuum while commanded OFF?

--

Go to Step 3

Refer to Diagnostic Aids

3

Disconnect the electrical connector from the Purge Solenoid.

Does the vacuum gauge still indicate vacuum?

--

Go to Step 4

Go to Step 5

4

Important:: Check for carbon contamination. Refer to EVAP System Cleaning .

Replace the EVAP Purge Solenoid.

Is the action complete?

--

Go to Step 8

--

5

  1. Turn OFF the ignition.
  2. Disconnect the VCM C3 connector.
  3. Connect a test lamp to B+, probe the EVAP Purge Solenoid Driver circuit.
  4. Turn ON the ignition leaving the engine OFF.

Is the test lamp Illuminated?

--

Go to Step 7

Go to Step 6

6

  1. Replace the VCM.
  2. Program the new VCM. Refer to VCM Replacement/Programming .
  3. Perform the VTD Password Learn Procedure. Refer to Password Learn .
  4. Perform the CKP System Variation Learning Procedure. Refer to Crankshaft Position System Variation Learn .

Is the action complete?

--

Go to Step 8

--

7

Repair the short to ground in the EVAP Canister Purge Valve Driver circuit.

Is the action complete?

--

Go to Step 8

--

8

  1. Using the scan tool, clear the DTCs.
  2. Start the engine.
  3. Select DTC and the Specific DTC function.
  4. Enter the DTC number which was set.
  5. Operate the vehicle, with the conditions for Setting this DTC, until the scan tool indicates the diagnostic Ran.

Does the scan tool indicate the diagnostic Passed?

--

Go to Step 9

--

9

Does the scan tool display any additional undiagnosed DTCs?

--

Go to applicable DTC table

System OK