GM Service Manual Online
For 1990-2009 cars only

Antilock Brake System Schematics Domestic

Figure 1:

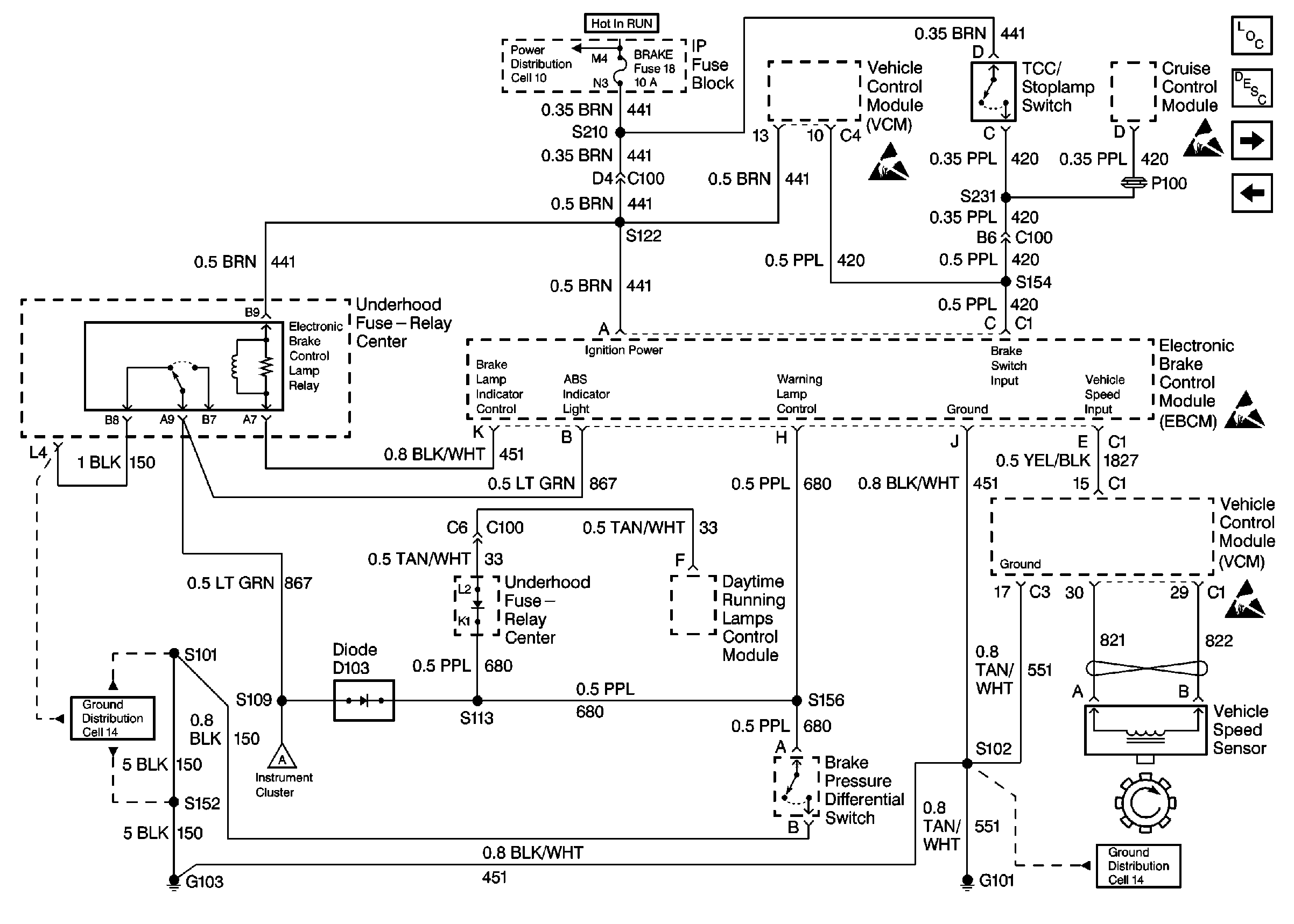
Cell 44: IP, Wheel Speed Sensors, and EBCM


Object Number: 329034  Size: FS
ABS Components Domestic
ABS Description
Cell 44: PWR, GND, And WSS (LH, Gas)
ABS Schematic References Domestic
ABS Schematic References Domestic
ABS Schematic References Domestic
ABS Schematic References Domestic
Antilock Brake System Schematic Icons
Antilock Brake System Schematic Icons
Figure 2:

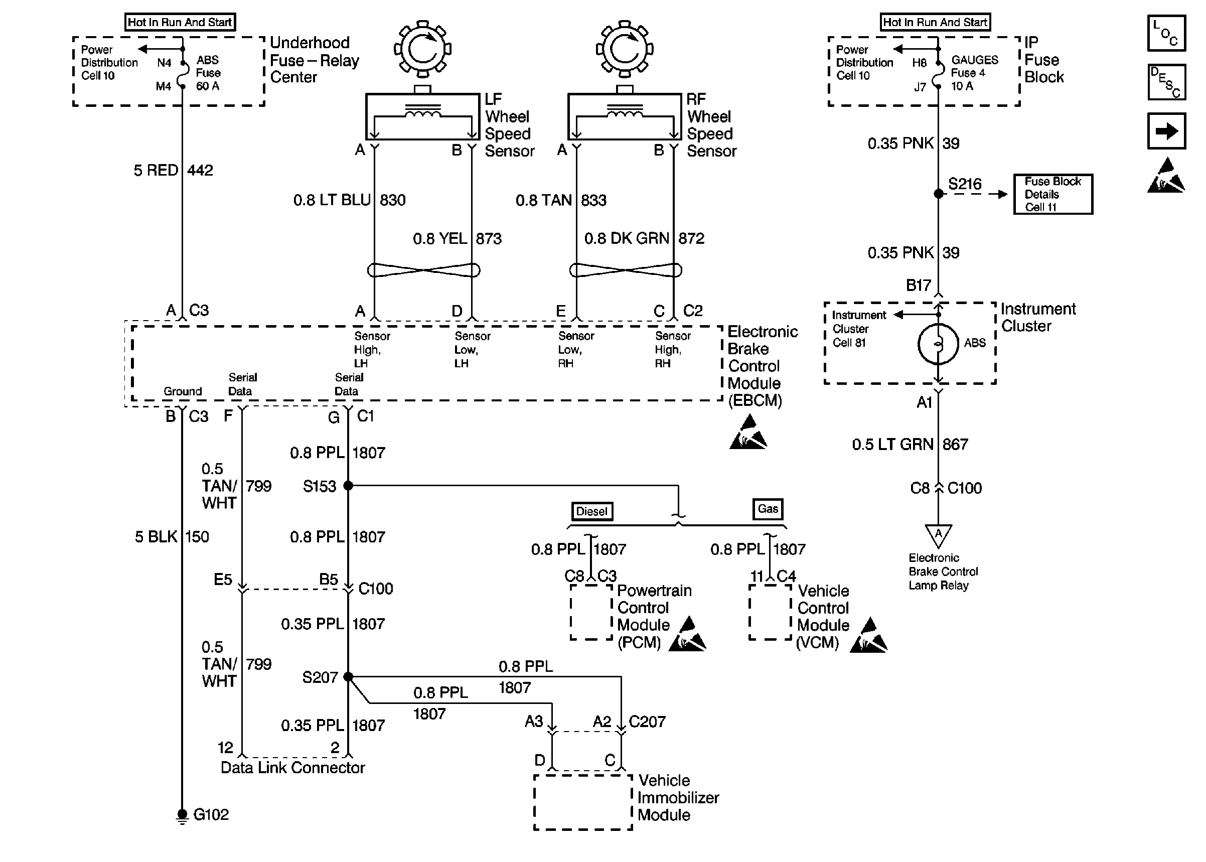
Cell 44: IP, VCM, EBCM, and VSS


Object Number: 329041  Size: FS
ABS Components Domestic
ABS Description
Cell 44: PWR, GND, And WSS (LH, Diesel)
Cell 44: PWR, GND, And WSS (RH)
ABS Schematic References Domestic
ABS Schematic References Domestic
ABS Schematic References Domestic
ABS Schematic References Domestic
Antilock Brake System Schematic Icons
Antilock Brake System Schematic Icons
Figure 3:

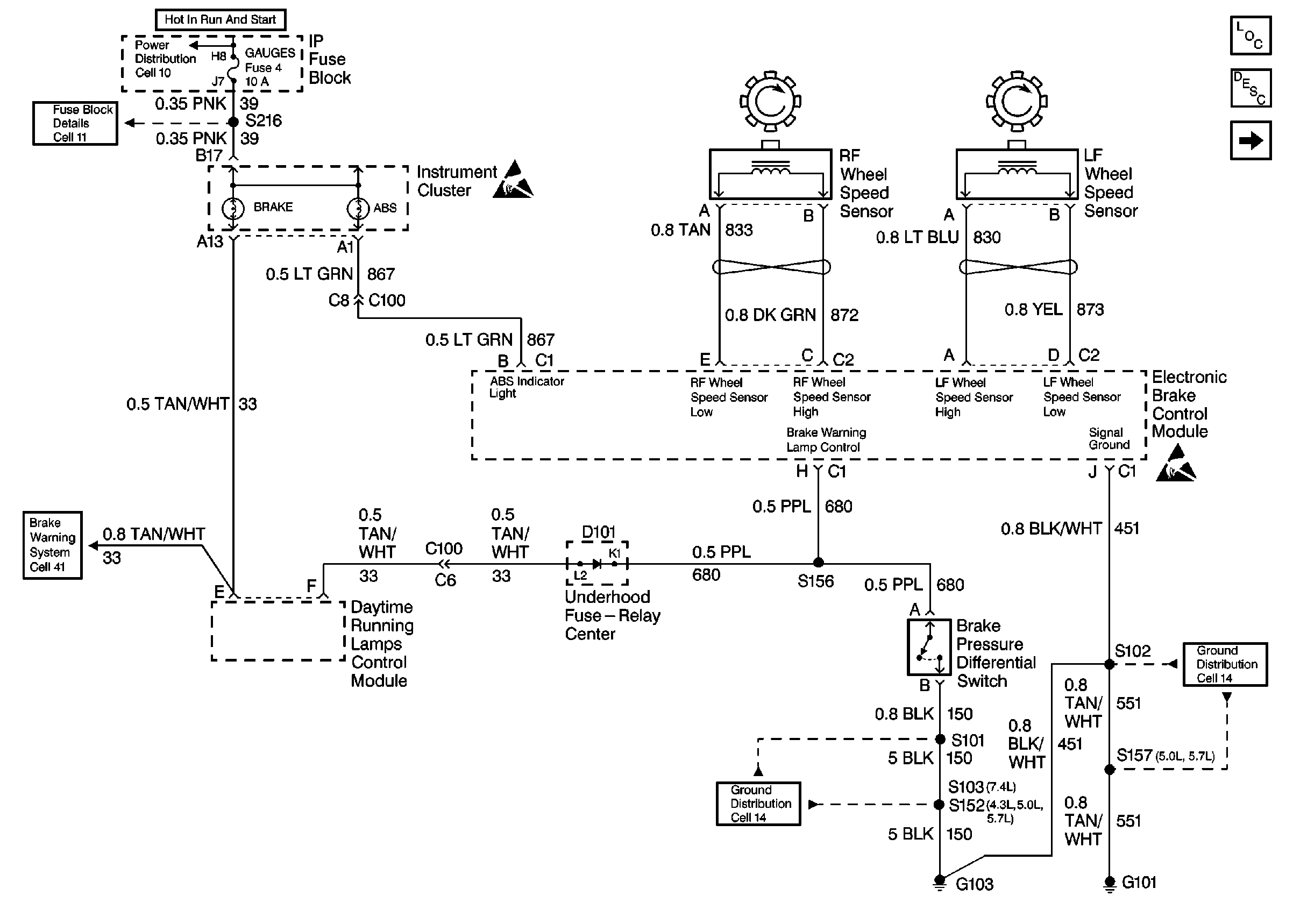
Cell 44: IP, PCM, EBCM, and VSS (Diesel)


Object Number: 329044  Size: FS
ABS Components Domestic
ABS Description
Cell 44: PWR, GND, And WSS (RH)
ABS Schematic References Domestic
ABS Schematic References Domestic
ABS Schematic References Domestic
ABS Schematic References Domestic
ABS Schematic References Domestic
Antilock Brake System Schematic Icons
Antilock Brake System Schematic Icons
Antilock Brake System Schematic Icons

Antilock Brake System Schematics Export

Figure 1:

Cell 44: IP Wheel Speed Sensors, VIM, and EBCM (Export)


Object Number: 367275  Size: FS
ABS Components Export
ABS Description
Cell 44: PWR, GND, And WSS (LH, Gas)
ABS Schematic References Export
ABS Schematic References Export
ABS Schematic References Export
ABS Schematic References Export
Antilock Brake System Schematic Icons
Antilock Brake System Schematic Icons
Figure 2:

Cell 44: VCM, ABS Lamp Relay, and VSS (Export)


Object Number: 367281  Size: FS
ABS Components Export
ABS Description
Cell 44: PWR, GND, And WSS (LH, Diesel)
Cell 44: PWR, GND, And WSS (RH)
ABS Schematic References Export
ABS Schematic References Export
ABS Schematic References Export
ABS Schematic References Export
Antilock Brake System Schematic Icons
Antilock Brake System Schematic Icons
Figure 3:

Cell 44: PCM, ABS Lamp Relay, and VSS (Export) (Diesel)


Object Number: 367283  Size: FS
ABS Components Export
ABS Description
Cell 44: PWR, GND, And WSS (RH)
ABS Schematic References Export
ABS Schematic References Export
ABS Schematic References Export
ABS Schematic References Export
ABS Schematic References Export
Antilock Brake System Schematic Icons
Antilock Brake System Schematic Icons
Antilock Brake System Schematic Icons