GM Service Manual Online
For 1990-2009 cars only
Makes
🢒
Chevrolet
🢒
1999
🢒
Express
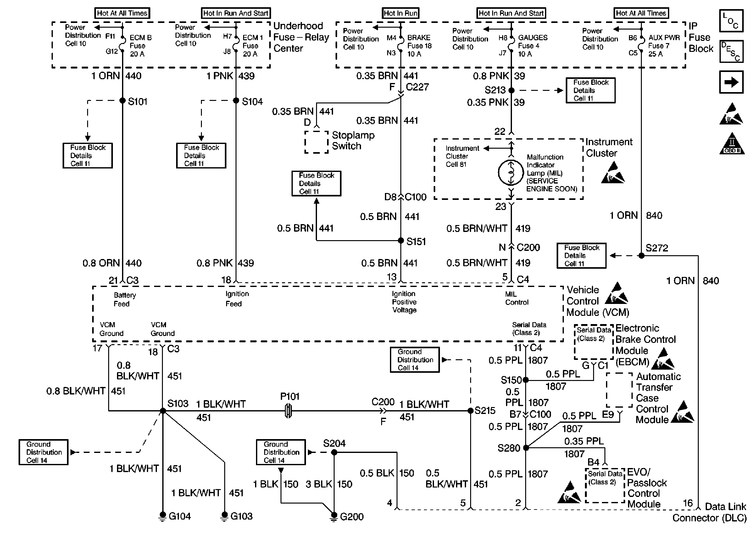
🢒 Power, Ground, MIL and DLC
Power, Ground, MIL and DLC
PWR, GND, and DLC
Engine Controls Components
Information Sensors/Switches Description
CKP, CMP, Knock Sensors and Ignition Controls
OBDII Symbol Description Notice