GM Service Manual Online
For 1990-2009 cars only
Makes
🢒
Chevrolet
🢒
1999
🢒
Express
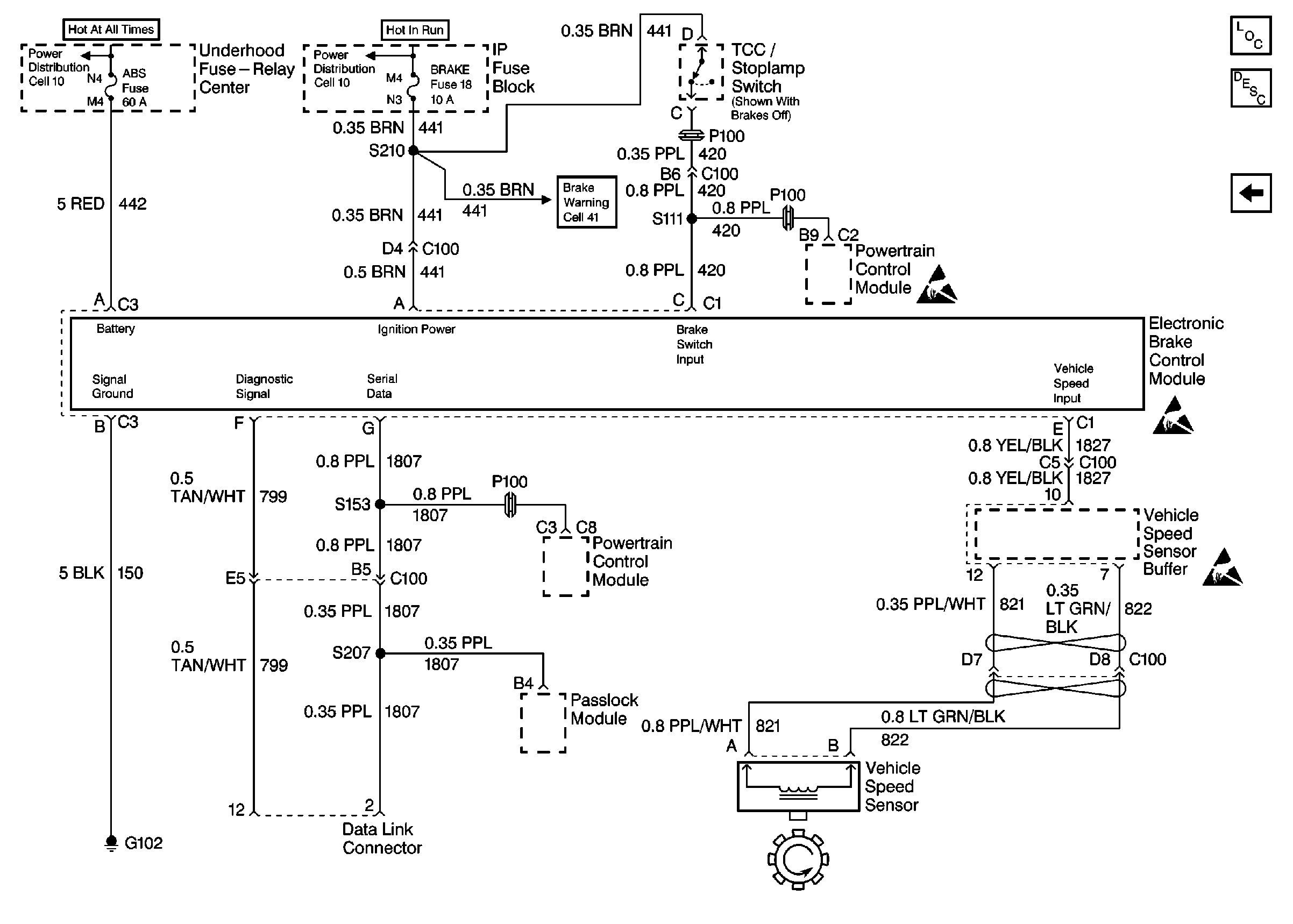
🢒 Cell 44: IP, PCM, EBCM, and VSS (Diesel)
Cell 44: IP, PCM, EBCM, and VSS (Diesel)
Cell 44: IP, PCM, EBCM, and VSS (Diesel)
ABS Components Domestic
ABS Description
Cell 44: PWR, GND, And WSS (RH)
ABS Schematic References Domestic
ABS Schematic References Domestic
ABS Schematic References Domestic
ABS Schematic References Domestic
ABS Schematic References Domestic
Antilock Brake System Schematic Icons
Antilock Brake System Schematic Icons
Antilock Brake System Schematic Icons