GM Service Manual Online
For 1990-2009 cars only
Makes
🢒
Chevrolet
🢒
2000
🢒
Express
🢒 Cell 34: Gasoline Engine
Cell 34: Gasoline Engine
Cell 34: Gasoline Engine
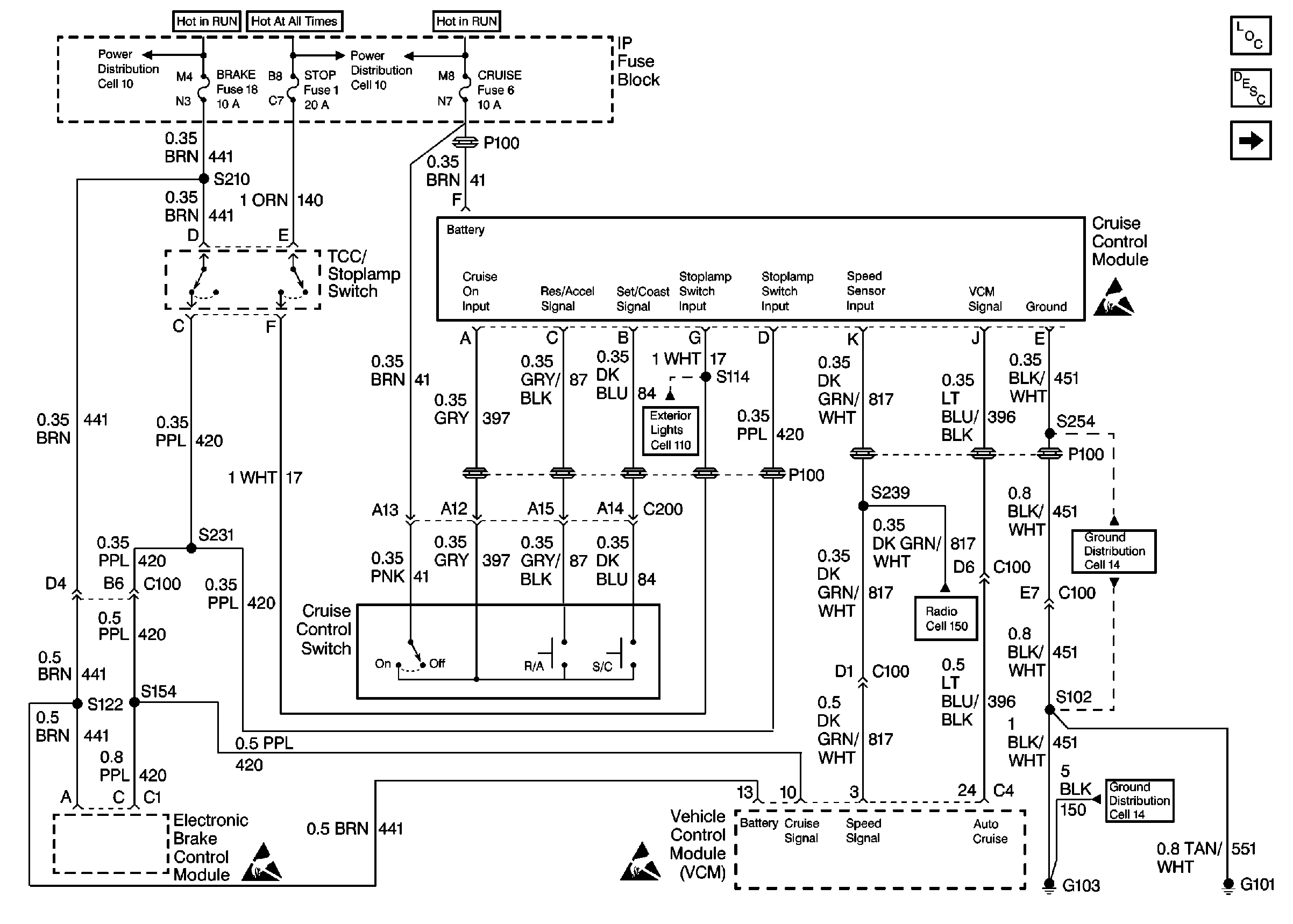
Cruise Control Components
Cruise Control System Description
Handling ESD Sensitive Parts Notice
Exterior Lights Schematics Domestic
Radio/Audio System Schematics
Ground Distribution Schematics Domestic
Ground Distribution Schematics Domestic
Handling ESD Sensitive Parts Notice
Handling ESD Sensitive Parts Notice