GM Service Manual Online
For 1990-2009 cars only
Makes
🢒
Chevrolet
🢒
2000
🢒
Express
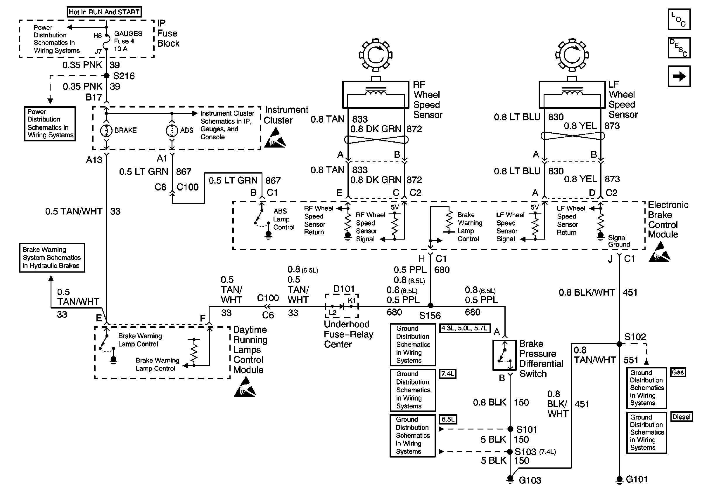
🢒 ABS System Schematics (IP, Wheel Speed Sensors, and EBCM)
ABS System Schematics (IP, Wheel Speed Sensors, and EBCM)
ABS System Schematics (IP, Wheel Speed Sensors, and EBCM)
ABS Components Domestic
ABS Description
Cell 44: PWR, GND, And WSS (LH, Gas)
IGN A, IGN B Fuses, and Ignition Switch
GAUGES Fuse
GAUGES Fuse, WATER-IN-FUEL Indicator Sensor, G103
PWR, Switch and Alarm Delay Module
G103 (4.3L, 5.0L, and 5.7L Engines)
G100, G102, G104, G105, G106, G110, G112, G300
Handling ESD Sensitive Parts Notice
Handling ESD Sensitive Parts Notice
Handling ESD Sensitive Parts Notice