GM Service Manual Online
For 1990-2009 cars only
Makes
🢒
Chevrolet
🢒
2000
🢒
Express
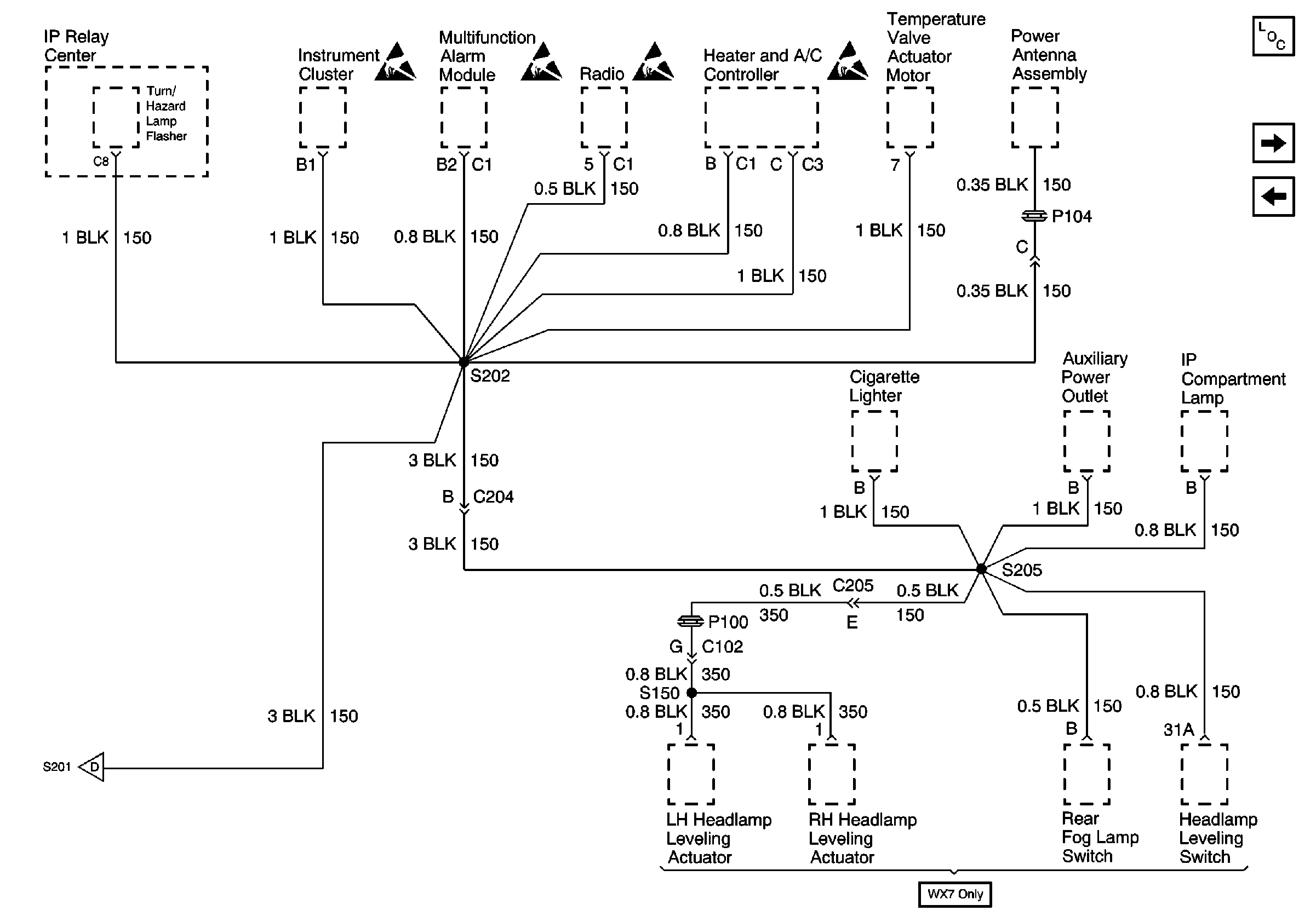
🢒 Components through S202 and S205 to G201
Components through S202 and S205 to G201
Components through S202 and S205 to G201
Power and Grounding Components
G200
G201
Handling ESD Sensitive Parts Notice
Handling ESD Sensitive Parts Notice
Handling ESD Sensitive Parts Notice
Handling ESD Sensitive Parts Notice
G201