GM Service Manual Online
For 1990-2009 cars only
Makes
🢒
Chevrolet
🢒
2000
🢒
Express
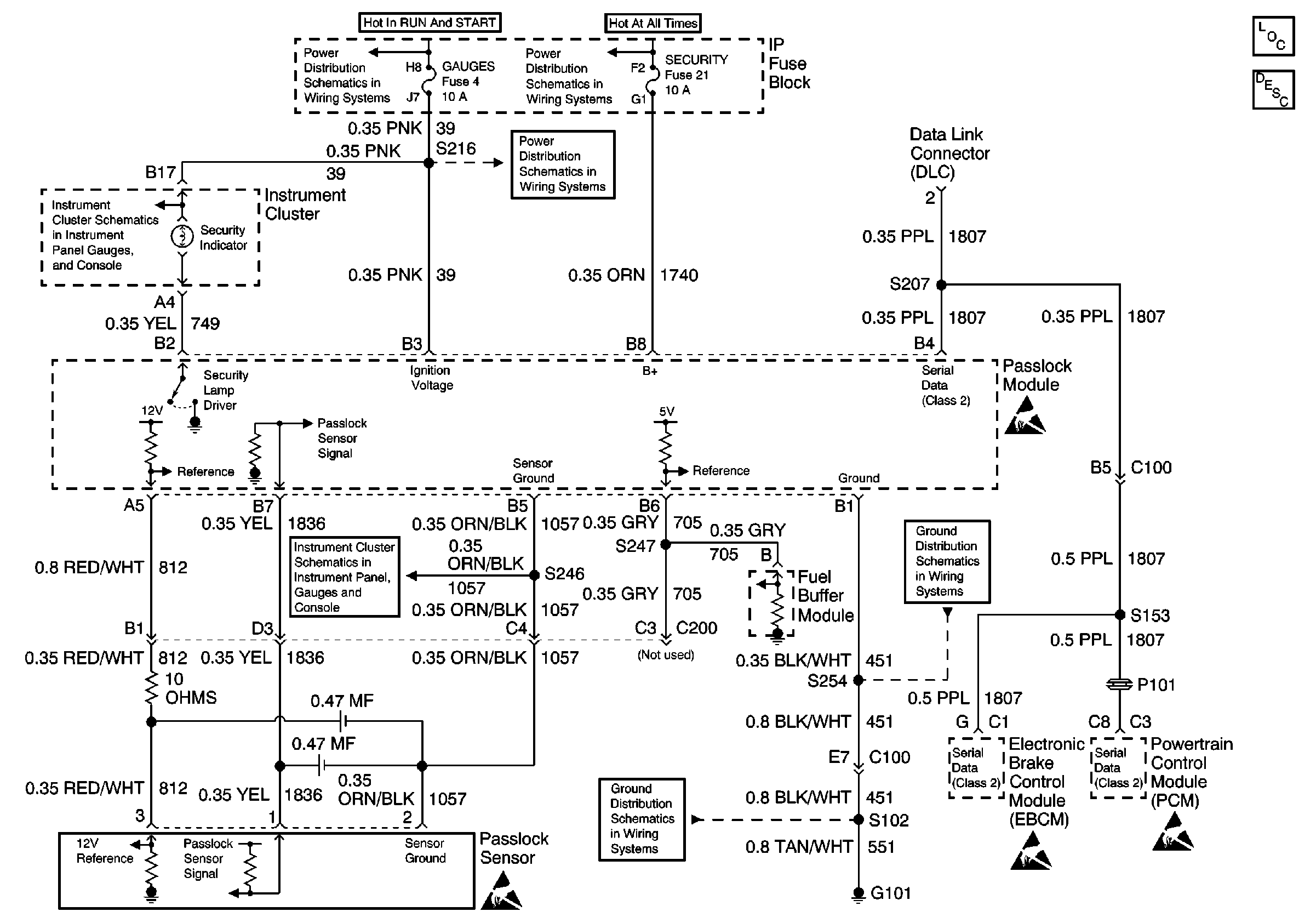
🢒 Passlock ™ Theft Deterrent System (Diesel)
Passlock ™ Theft Deterrent System (Diesel)
Passlock⢠Theft Deterrent System (Diesel)
Theft Deterrent System Components
Vehicle Theft Deterrent (VTD) Operation
Handling ESD Sensitive Parts Notice
Handling ESD Sensitive Parts Notice
Handling ESD Sensitive Parts Notice
Handling ESD Sensitive Parts Notice
GAUGES Fuse, WATER-IN-FUEL Indicator Sensor, G103
IGN A, IGN B Fuses, and Ignition Switch
GAUGES Fuse, Fuel Sender Buffer Module, Low Engine Coolant Level Indicator Module, Low Engine Coolant Indicator Sensor, G103, G201, G209
LIGHTING and BATT Fuses
GAUGES Fuse