GM Service Manual Online
For 1990-2009 cars only
Makes
🢒
Chevrolet
🢒
2001
🢒
Express
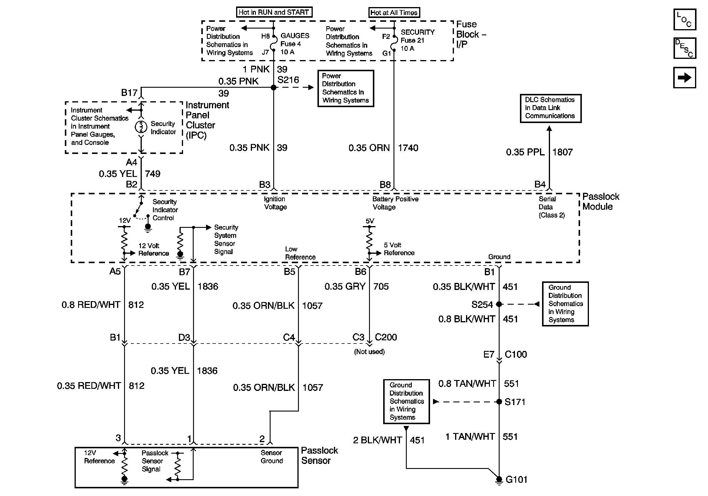
🢒 Passlock (Gas)
Passlock (Gas)
Passlock (Gas)
Master Electrical Component List
Theft Systems Description and Operation
Passlock (Diesel)
Indicators 1 of 2 (Diesel)
Ignition A, Ignition B Fuses, and Ignition Switch
Lighting and Battery Fuses
Gauges Fuse
Data Link Communications
G101 (Gasoline Engines)
G101 (Gasoline Engines)