GM Service Manual Online
For 1990-2009 cars only
Makes
🢒
Chevrolet
🢒
2004
🢒
Express
🢒 Wipers/Washer System Schematics
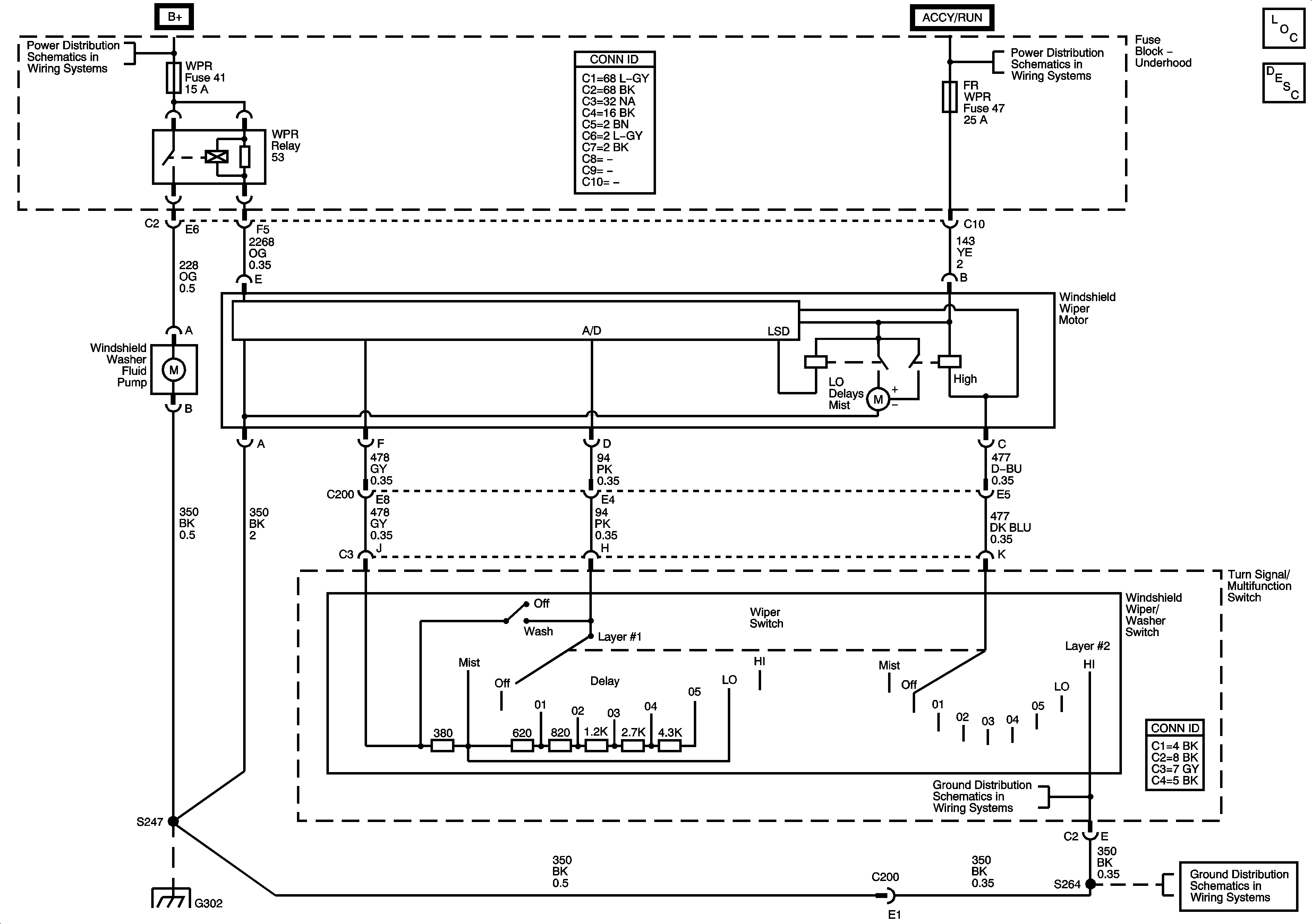
Wipers/Washer System Schematics
Master Electrical Component List
Wiper/Washer System Description and Operation
B+ Bus - Underhood Fuse Block
IGN B Fuse, ACCY/RUN and RUN/START Bus Bars
G302
G302
G302