GM Service Manual Online
For 1990-2009 cars only
Makes
🢒
Chevrolet
🢒
2008
🢒
Express
🢒
Engine
🢒
Engine Controls and Fuel - 6.6L
🢒 Engine Controls Schematics
Figure
1:
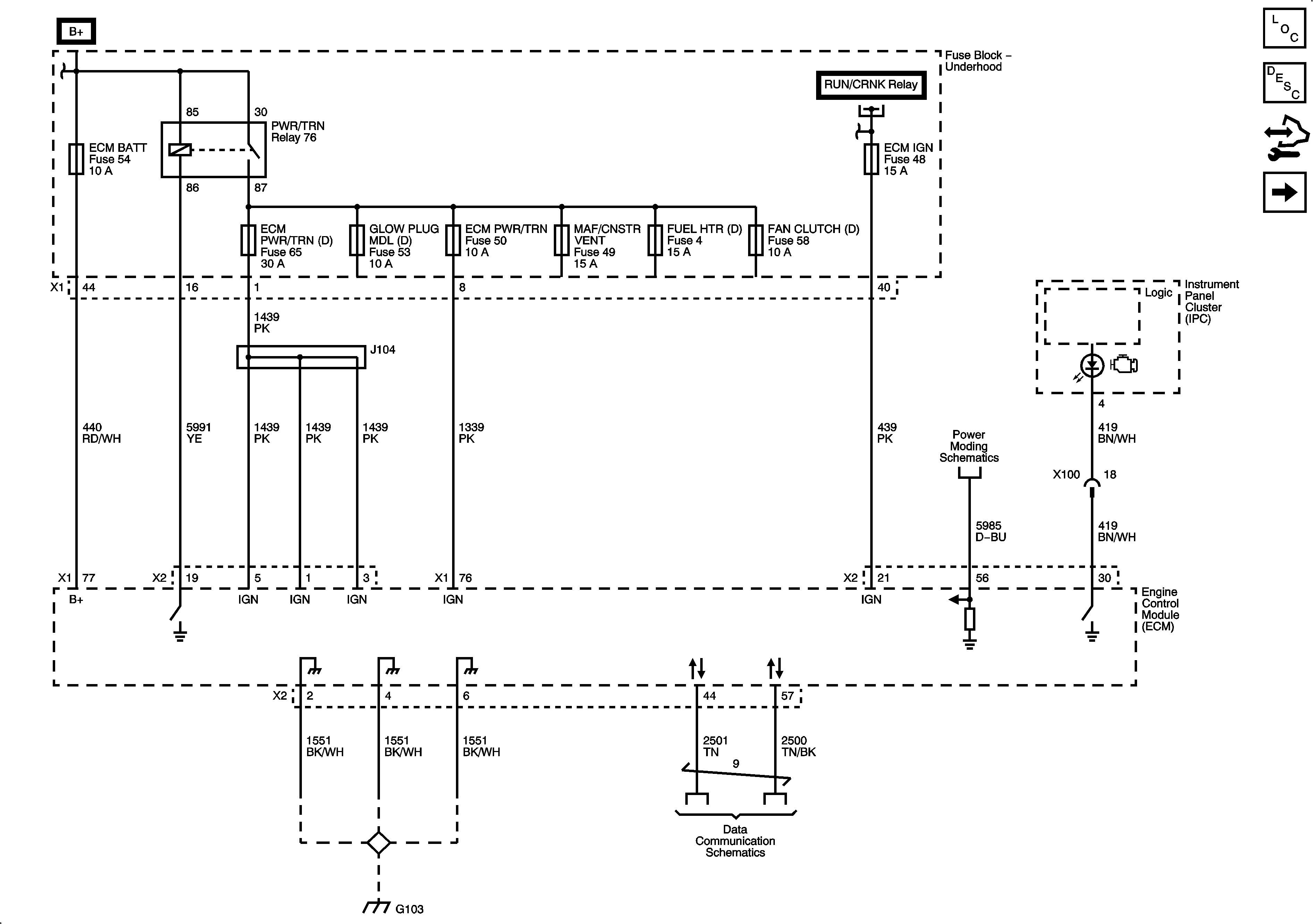
Module Power, Ground, Serial Data and MIL
Master Electrical Component List
Engine Control Module Description
Control Module References
Engine Data Sensors - 5-Volt and Low Reference 1 of 2
Figure
2:
Engine Data Sensors - 5-Volt and Low References (1 of 2)
Master Electrical Component List
Engine Control Module Description
Control Module References
Engine Data Sensors - 5-Volt and Low Reference 2 of 2
Module Power, Ground, Serial Data and MIL
Figure
3:
Engine Data Sensors - 5-Volt and Low References (2 of 2)
Master Electrical Component List
Engine Control Module Description
Control Module References
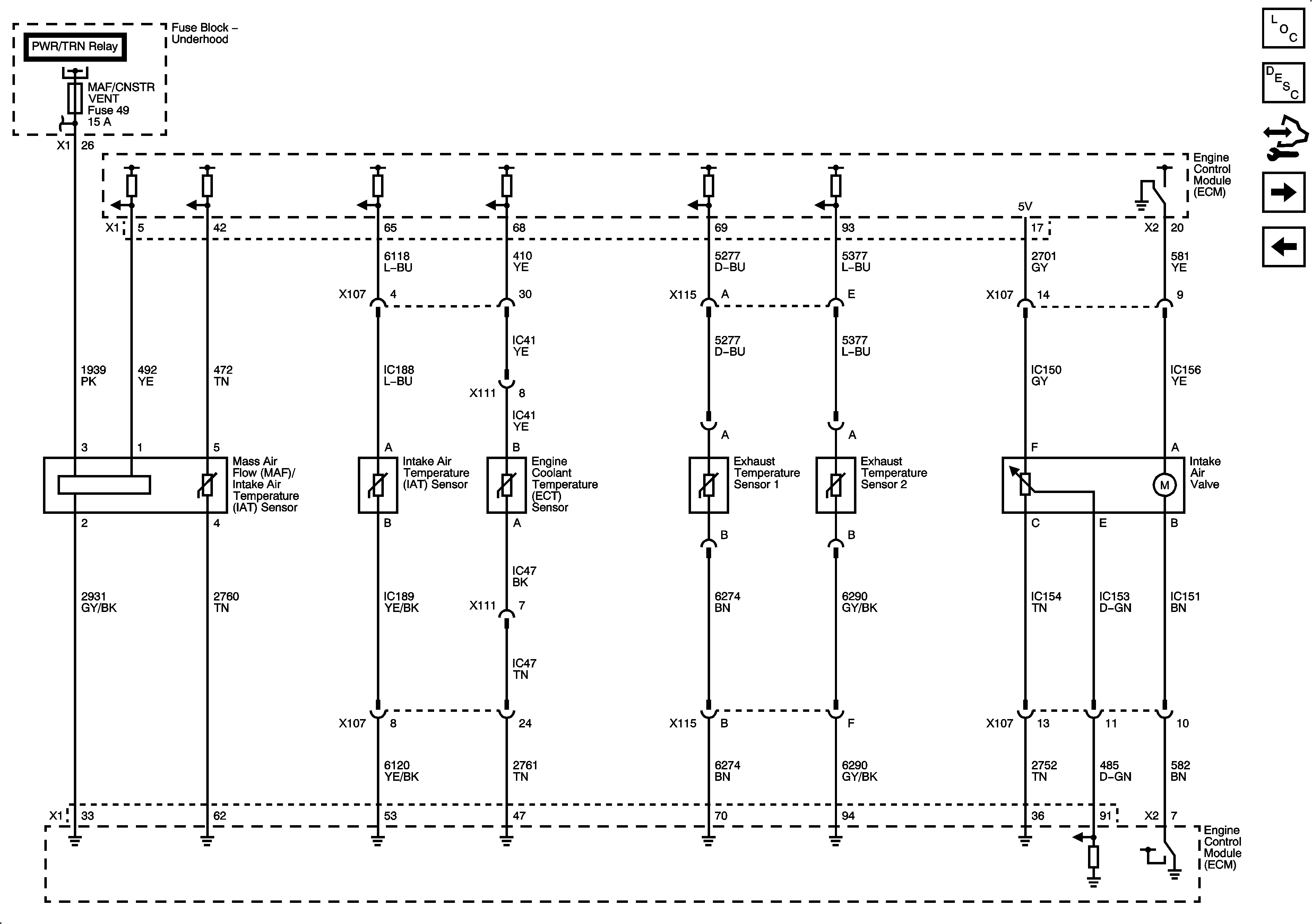
Engine Data Sensors - Temperature, AI and MAF
Engine Data Sensors - 5-Volt and Low Reference 1 of 2
Figure
4:
Engine Data Sensors - Temperature, AI and MAF
Master Electrical Component List
Engine Control Module Description
Control Module References
Engine Data Sensors - Pressure and WIF
Engine Data Sensors - 5-Volt and Low Reference 2 of 2
Figure
5:
Engine Data Sensors - Pressure and WIF
Master Electrical Component List
Engine Control Module Description
Control Module References
Engine Data Sensors - EGR and Turbocharger Controls
Engine Data Sensors - Temperature, AI and MAF
Figure
6:
Engine Data Sensors - EGR and Turbocharger Controls
Master Electrical Component List
Turbocharger System Description
Control Module References
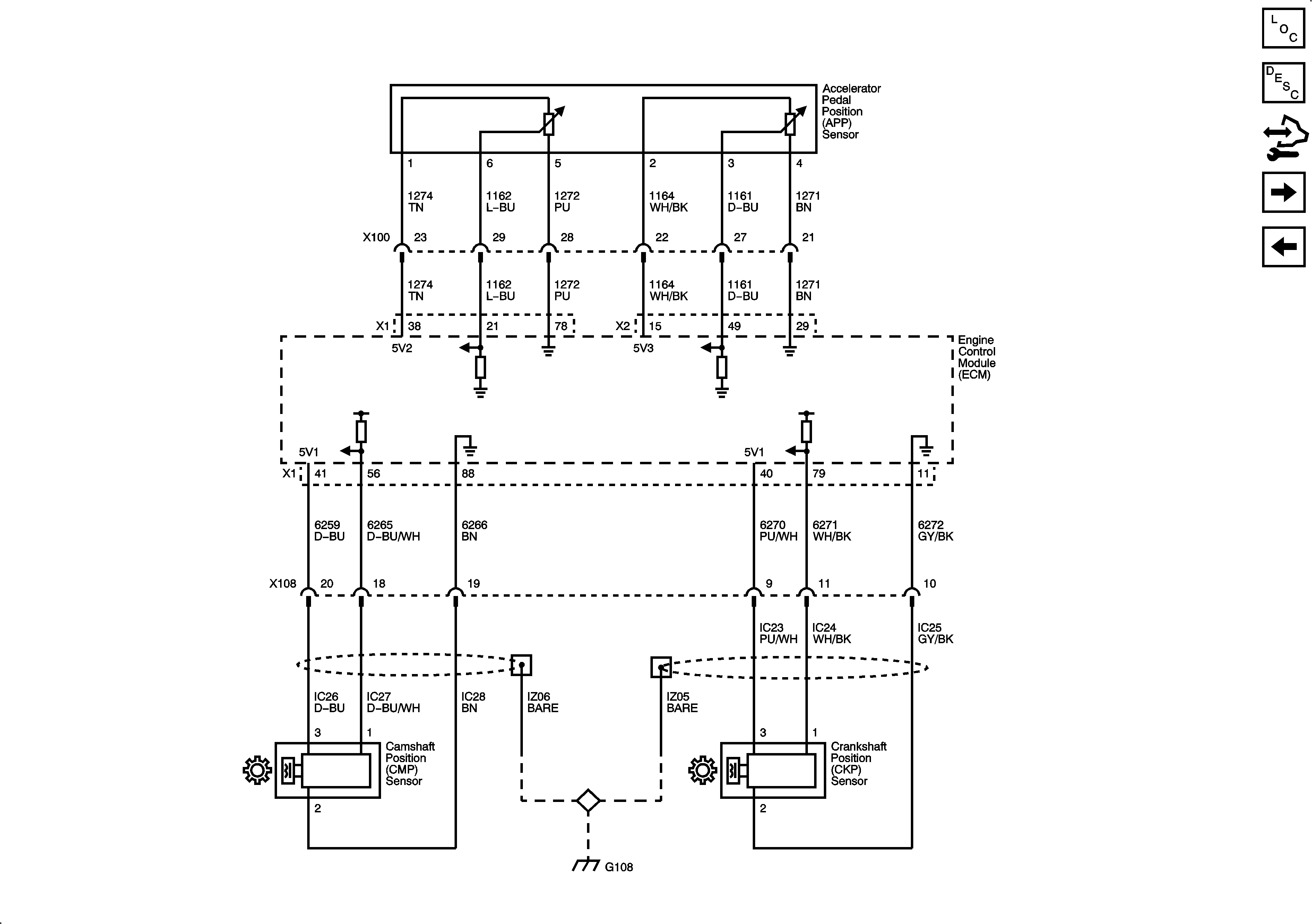
Engine Data Sensors - Pedal Position and Injector Timing
Engine Data Sensors - Pressure and WIF
Figure
7:
Engine Data Sensors - Pedal Position and Injector Timing
Master Electrical Component List
Accelerator Pedal Position System Description
Control Module References
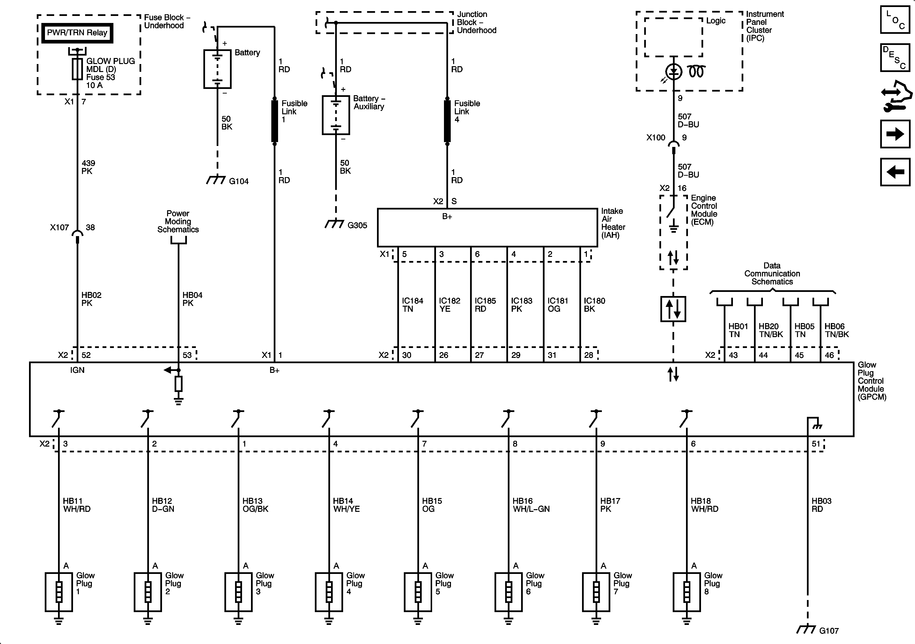
Engine Data Sensors - Glow Plug Controls and Intake Air Heater (IAH)
Engine Data Sensors - EGR and Turbocharger Controls
Figure
8:
Engine Data Sensors - Glow Plug Controls and Intake Air Heater
Master Electrical Component List
Glow Plug System Description
Control Module References
Fuel Controls - Fuel Pump, Temperature and Pressure Controls
Engine Data Sensors - Pedal Position and Injector Timing
Figure
9:
Fuel Controls - Fuel Pump, Temperature and Pressure Controls
Master Electrical Component List
Fuel System Description
Control Module References
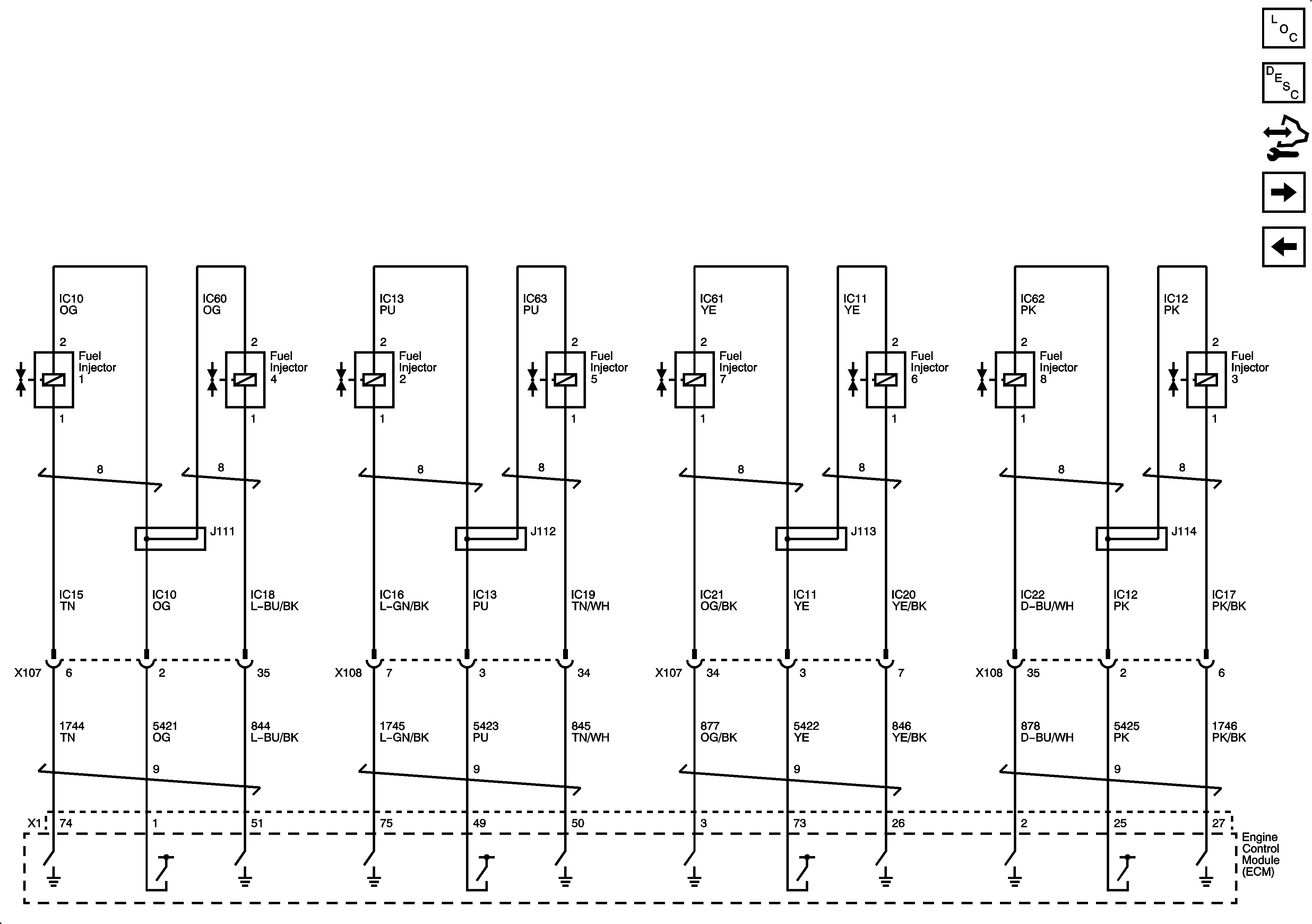
Fuel Controls - Fuel Injectors
Engine Data Sensors - Glow Plug Controls and Intake Air Heater (IAH)
Figure
10:
Fuel Controls - Fuel Injectors
Master Electrical Component List
Fuel System Description
Control Module References
Controlled/Monitored Subsystem References
Fuel Controls - Fuel Pump, Temperature and Pressure Controls
Figure
11:
Controlled/Monitored Subsystem References
Master Electrical Component List
Engine Control Module Description
Control Module References
Fuel Controls - Fuel Injectors