GM Service Manual Online
For 1990-2009 cars only
Figure 1:

Starting System Gas


Object Number: 2080990  Size: FS
Figure 2:

Starting System Diesel


Object Number: 2080992  Size: FS
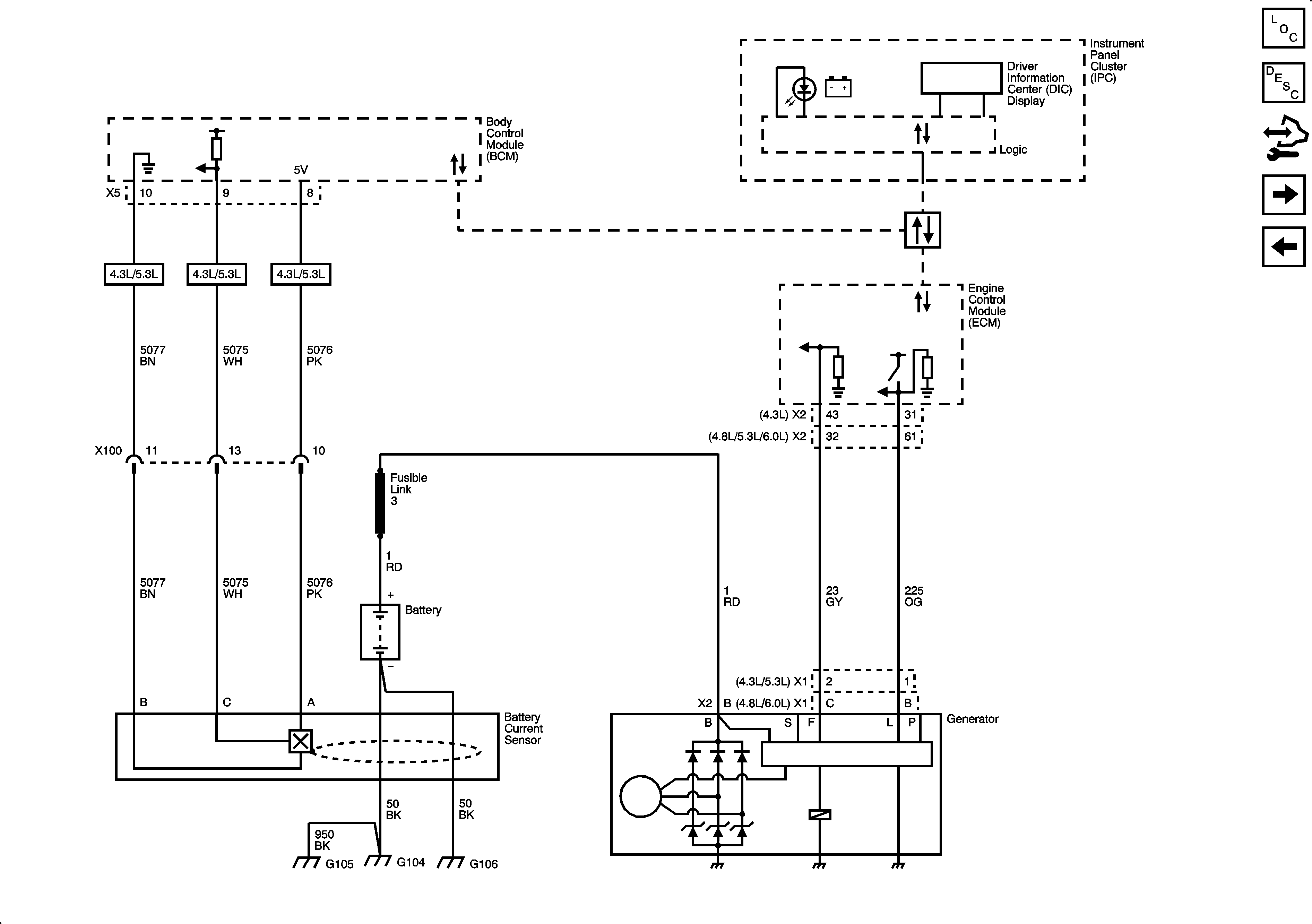
Figure 3:

Charging System Gas


Object Number: 2080993  Size: FS
Figure 4:

Charging System Diesel


Object Number: 2080994  Size: FS