GM Service Manual Online
For 1990-2009 cars only
Figure 1:

Power, Ground, Serial Data and Indicators (JL9)


Object Number: 2079888  Size: FS
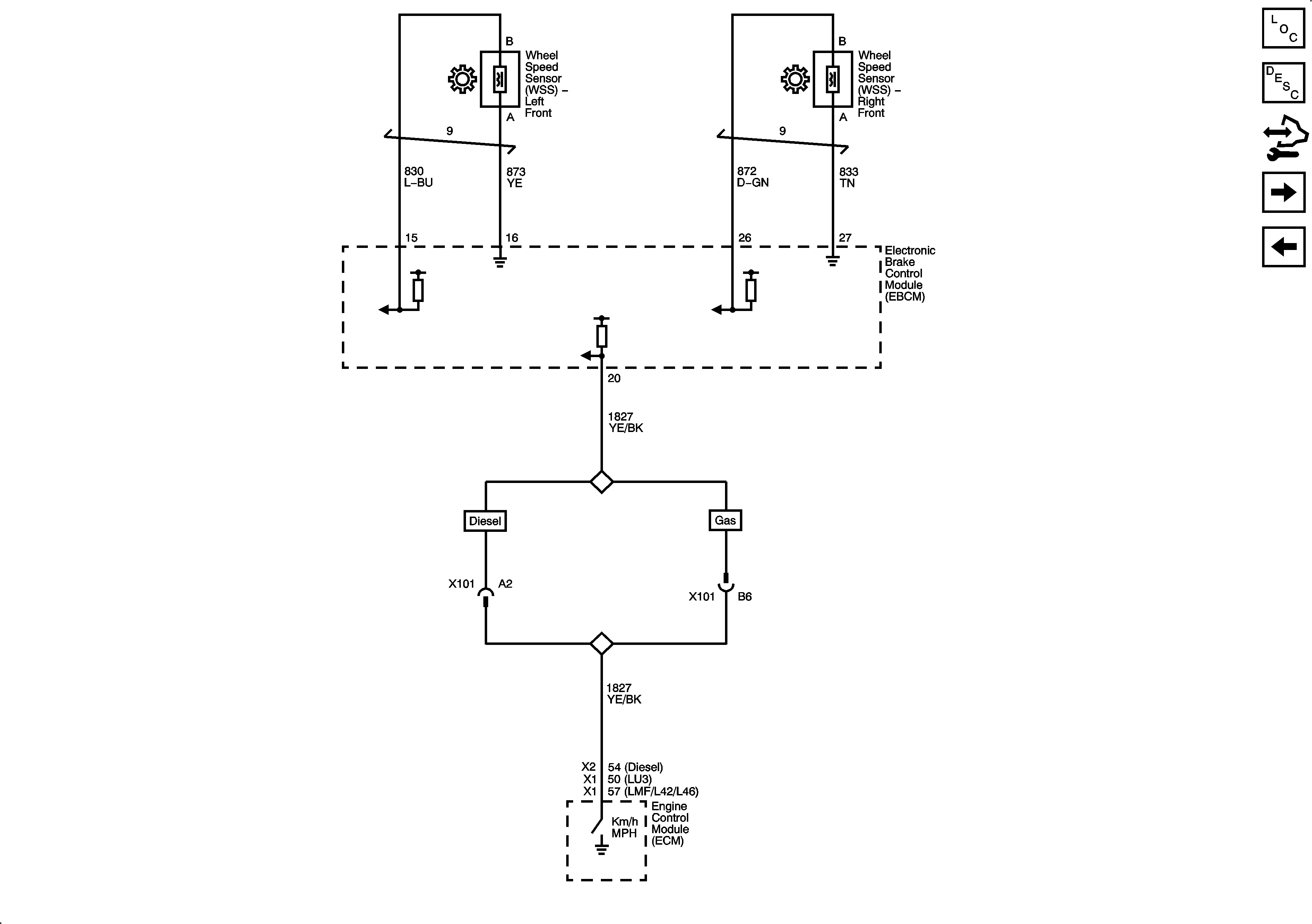
Figure 2:

Speed Signals (JL9)


Object Number: 2079939  Size: FS
Figure 3:

Power, Ground, Serial Data, Indicator and Traction Control Switch (JL4)


Object Number: 2079942  Size: FS
Figure 4:

Speed Signals (JL4)


Object Number: 2079946  Size: FS
Figure 5:

Stabitrak Steering Wheel Position Inputs and Yaw Rate Lateral Accelerometer Sensor (JL4)


Object Number: 2079947  Size: FS