GM Service Manual Online
For 1990-2009 cars only

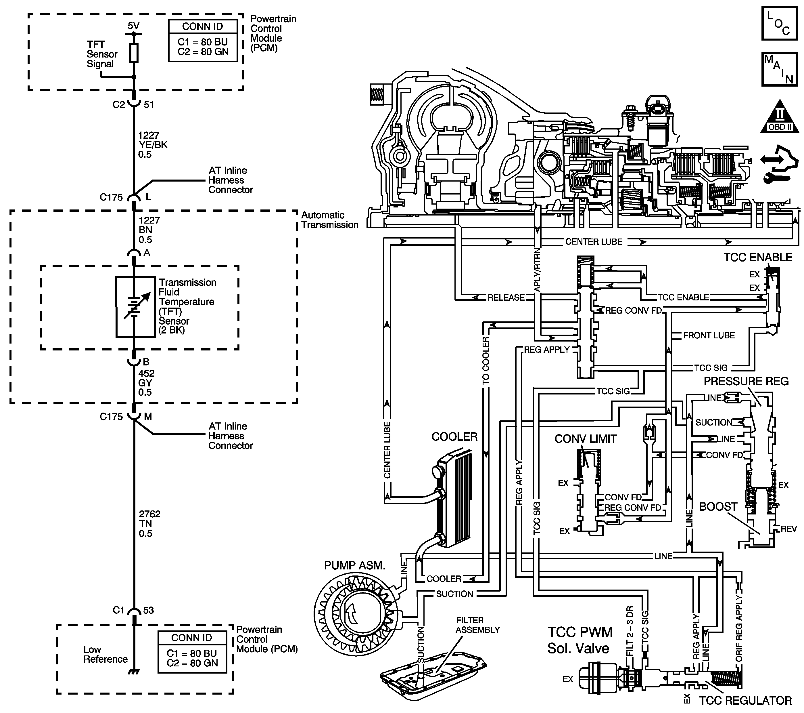
DTC P0218 4.8L and 6.0L


Object Number: 1820109  Size: LF
Master Electrical Component List
Automatic Transmission Controls Schematics (4.8L and 6.0L)
OBD II Symbol Description Notice
Control Module References

Circuit Description

The flow of transmission fluid starts in the transmission pan. It is then drawn through the filter and transmission case into the oil pump assembly. The oil pump assembly pressurizes the fluid, line pressure, which becomes the main supply line of fluid. This fluid is directed to various components and hydraulic circuits within the transmission. The pressure regulator valve receives this fluid and directs it to the converter clutch shift valve. The converter clutch shift valve directs hot fluid leaving the torque converter or regulated converter feed fluid, through the cooler line to the transmission oil cooler. The transmission oil cooler is located in the radiator. The vehicle may also be equipped with an auxiliary oil cooler. The cooled fluid, center lube, is returned to the transmission through the return cooler line and into center lube port of the transmission. The automatic transmission fluid temperature (TFT) sensor, senses the fluid temperature in the transmission pan.

If the powertrain control module (PCM) detects a high TFT for a long period of time, then DTC P0218 sets. DTC P0218 is a type C DTC.

DTC Descriptor

This diagnostic procedure supports the following DTC:

DTC P0218 Transmission Condition Overtemperature

Conditions for Running the DTC

    • No TFT sensor DTC P0711, P0712 or P0713.
    • The system voltage is 10-18 volts.
    • The engine is running greater than 400 RPM for greater than 7 seconds.

Conditions for Setting the DTC

The TFT is greater than 130°C (266°F) for greater than 600 seconds (10 minutes).

Action Taken When the DTC Sets

    • The PCM does not illuminate the malfunction indicator lamp (MIL).
    • The PCM freezes transmission adaptive functions.
    • The PCM records the operating conditions when the Conditions for Setting the DTC are met. The PCM stores this information as Failure Records.
    • The PCM stores DTC P0218 in PCM history.

Conditions for Clearing the DTC

    • A scan tool can clear the DTC.
    • The PCM clears the DTC from PCM history if the vehicle completes 40 warm-up cycles without a non-emission related diagnostic fault occurring.
    • The PCM cancels the DTC default actions when the fault no longer exists and the DTC passes.
    • The TFT sensor is less than 129°C for greater than 5 seconds.

Diagnostic Aids

    • Verify the customer driving habits, such as trailer towing, etc.
    • The scan tool TFT should rise steadily during warm-up cycles then stabilize.
    • DTC P0218 may set approximately 600 seconds (10 minutes) after DTC P0711 has set. Follow the diagnostic table for DTC P0711 before proceeding to the diagnostic table for DTC P0218. Repairing the condition that set DTC P0711 will likely eliminate DTC P0218.

Test Description

The number below refers to the step number on the diagnostic table.

  1. This step inspects for air restrictions and loss of transmission fluid flow, causing an extremely high TFT.

Step

Action

Yes

No

1

Did you perform the Diagnostic System Check - Vehicle?

Go to Step 2

Go to Diagnostic System Check - Vehicle

2

  1. Install a scan tool.
  2. Turn ON the ignition, with the engine OFF.
  3. Important: Before clearing the DTCs, use the scan tool in order to record the Failure Records. Using the Clear Info function erases the Failure Records from the PCM.

  4. Record the Failure Records.
  5. Clear the DTCs.

Was DTC P0711 also set?

Go to DTC P0711

Go to Step 3

3

Perform the Transmission Fluid Checking Procedure. Refer to Transmission Fluid Check .

Did you perform the Transmission Fluid Checking Procedure?

Go to Step 4

Go to Transmission Fluid Check

4

  1. Inspect the engine cooling system for the following conditions:
  2. • Air flow restrictions
    • Air flow blockage
    • System fluid level and condition
    • Debris in the radiator
  3. Inspect the transmission cooling system for the following conditions:
  4. • Air flow restrictions
    • Air flow blockage
    • Debris
    • Damaged cooler lines or hoses
    • Low AT Fluid Cooler flow

Refer to Transmission Fluid Cooler Flushing and Flow Test .

Did you find and correct the condition?

Go to Step 7

Go to Step 5

5

Perform the Line Pressure Check Procedure. Refer to Line Pressure Check .

Did you find and correct the condition?

Go to Step 7

Go to Step 6

6

Inspect the torque converter stator for damage. Refer to Torque Converter Diagnosis .

Did you find and correct the condition?

Go to Step 7

Go to Symptoms - Automatic Transmission

7

Perform the following procedure in order to verify the repair:

  1. Select DTC.
  2. Select Clear Info.
  3. Operate the vehicle under the following conditions.
  4. • Turn ON the ignition, with the engine OFF.
    • The TFT is 129°C (265°F) or less for 5 seconds or greater.
  5. Select Specific DTC.
  6. Enter DTC P0218.

Has the test run and passed?

Go to Step 8

Go to Step 2

8

With the scan tool, observe the stored information, capture info and DTC info.

Does the scan tool display any DTCs that you have not diagnosed?

Go to Diagnostic Trouble Code (DTC) List - Vehicle

System OK

DTC P0218 6.6L


Object Number: 1587863  Size: LF
Master Electrical Component List
Automatic Transmission Controls Schematics (6.6L)
OBD II Symbol Description Notice
Control Module References

Circuit Description

The flow of transmission fluid starts in the transmission pan. It is then drawn through the filter and transmission case into the oil pump assembly. The oil pump assembly pressurizes the fluid, line pressure, which becomes the main supply line of fluid. This fluid is directed to various components and hydraulic circuits within the transmission. The pressure regulator valve receives this fluid and directs it to the converter clutch shift valve. The converter clutch shift valve directs hot fluid leaving the torque converter or regulated converter feed fluid, through the cooler line to the transmission oil cooler. The transmission oil cooler is located in the radiator. The vehicle may also be equipped with an auxiliary oil cooler. The cooled fluid, center lube, is returned to the transmission through the return cooler line and into center lube port of the transmission. The automatic transmission fluid temperature (TFT) sensor, senses the fluid temperature in the transmission pan.

If the transmission control module (TCM) detects a high TFT for a long period of time, then DTC P0218 sets. DTC P0218 is a type C DTC.

DTC Descriptor

This diagnostic procedure supports the following DTC:

DTC P0218 Transmission Condition Overtemperature

Conditions for Running the DTC

    • The system voltage is 8-18 volts.
    • The TFT is between -39°C (-38°F) and 149°C (300°F) for 5 seconds or greater.

Conditions for Setting the DTC

The TFT is greater than 130°C (266°F) for 600 seconds (10 minutes) or greater.

Action Taken When the DTC Sets

    • The TCM does not request the engine control module (ECM) to illuminate the malfunction indicator lamp (MIL).
    • The TCM freezes transmission adaptive functions.
    • The TCM records the operating conditions when the Conditions for Setting the DTC are met. The TCM stores this information as Failure Records.
    • The TCM stores DTC P0218 in TCM history.

Conditions for Clearing the DTC

    • A scan tool can clear the DTC.
    • The TCM clears the DTC from TCM history if the vehicle completes 40 warm-up cycles without a non-emission related diagnostic fault occurring.
    • The TCM cancels the DTC default actions when the fault no longer exists and the DTC passes.
    • The TFT sensor is 129°C (265°F) or less for 5 seconds or greater.

Diagnostic Aids

    • Verify the customer driving habits, such as trailer towing, etc.
    • The scan tool TFT should rise steadily during warm-up cycles then stabilize.
    • DTC P0218 may set approximately 600 seconds (10 minutes) after DTC P0711 has set. Follow the diagnostic table for DTC P0711 before proceeding to the diagnostic table for DTC P0218. Repairing the condition that set DTC P0711 will likely eliminate DTC P0218.

Test Description

The number below refers to the step number on the diagnostic table.

  1. This step inspects for air restrictions and loss of transmission fluid flow, causing an extremely high TFT.

Step

Action

Yes

No

1

Did you perform the Diagnostic System Check - Vehicle?

Go to Step 2

Go to Diagnostic System Check - Vehicle

2

  1. Install a scan tool.
  2. Turn ON the ignition, with the engine OFF.
  3. Important: 

       • Before clearing the DTCs, use the scan tool in order to record the ECM and TCM Failure Records. Using the Clear Info function erases the Failure Records from the ECM and TCM.
       • Using the Clear Info function erases stored DTCs in both the ECM and TCM.

  4. Record the Failure Records.
  5. Clear the DTCs.

Was DTC P0711 also set?

Go to DTC P0711

Go to Step 3

3

Perform the Transmission Fluid Checking Procedure. Refer to Transmission Fluid Check .

Did you perform the Transmission Fluid Checking Procedure?

Go to Step 4

Go to Transmission Fluid Check

4

  1. Inspect the engine cooling system for the following conditions:
  2. • Air flow restrictions
    • Air flow blockage
    • System fluid level and condition
    • Debris in the radiator
  3. Inspect the transmission cooling system for the following conditions:
  4. • Air flow restrictions
    • Air flow blockage
    • Debris
    • Damaged cooler lines or hoses
    • Low AT Fluid Cooler flow

Refer to Transmission Fluid Cooler Flushing and Flow Test .

Did you find and correct the condition?

Go to Step 7

Go to Step 5

5

Perform the Line Pressure Check Procedure. Refer to Line Pressure Check .

Did you find and correct the condition?

Go to Step 7

Go to Step 6

6

Inspect the torque converter stator for damage. Refer to Torque Converter Diagnosis .

Did you find and correct the condition?

Go to Step 7

Go to Symptoms - Automatic Transmission

7

Perform the following procedure in order to verify the repair:

  1. Select DTC.
  2. Select Clear Info.
  3. Operate the vehicle under the following conditions.
  4. • Turn ON the ignition, with the engine OFF.
    • The TFT must be 129°C (265°F) or less for at least 5 seconds.
  5. Select Specific DTC.
  6. Enter DTC P0218.

Has the test run and passed?

Go to Step 8

Go to Step 2

8

With the scan tool, observe the stored information, capture info and DTC info.

Does the scan tool display any DTCs that you have not diagnosed?

Go to Diagnostic Trouble Code (DTC) List - Vehicle

System OK