GM Service Manual Online
For 1990-2009 cars only
Makes
🢒
Chevrolet
🢒
2006
🢒
HHR
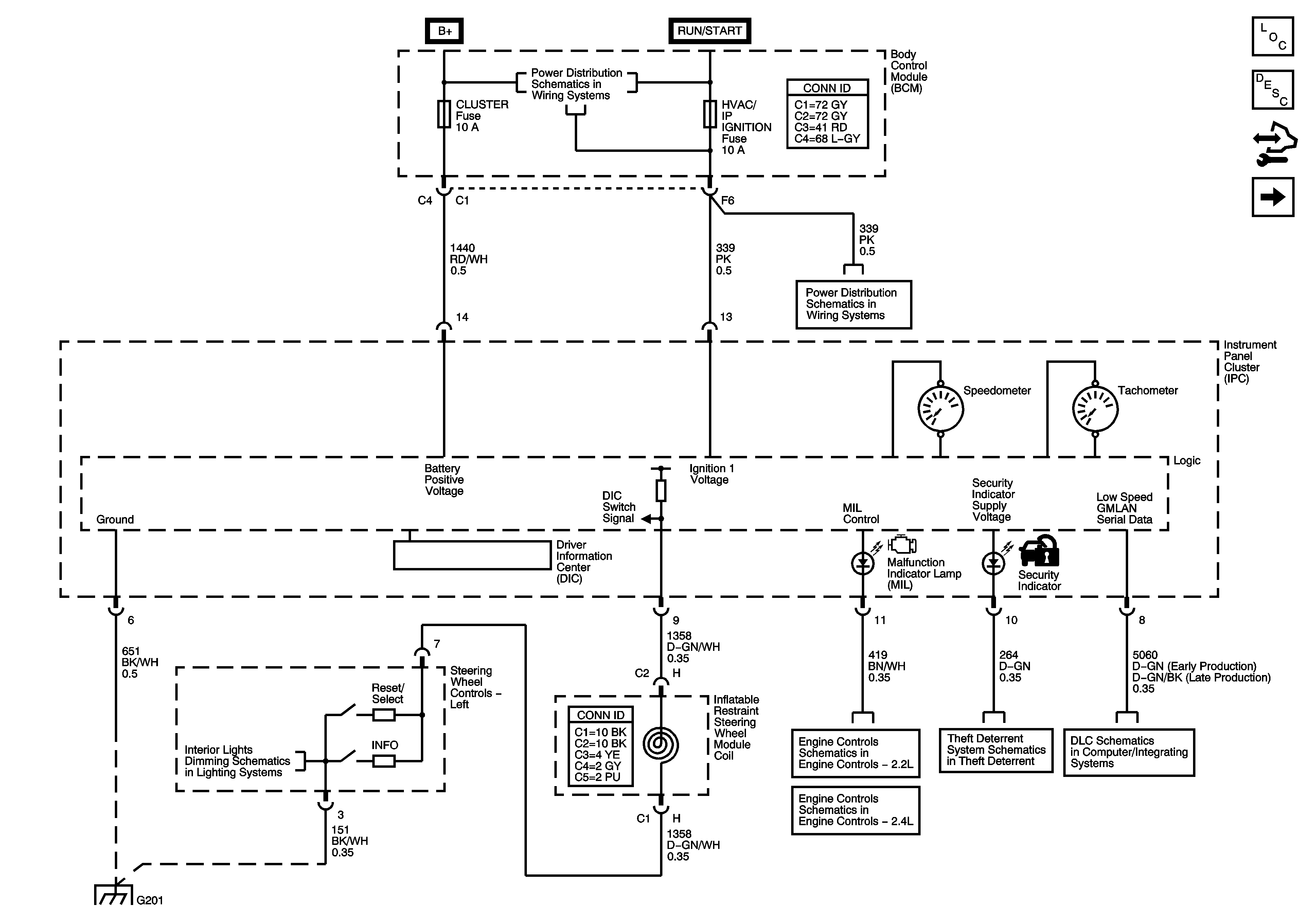
🢒 Power, Ground, DIC, Illumination, MIL, and Security Indicator
Power, Ground, DIC, Illumination, MIL, and Security Indicator
Power, Ground, DIC, Illumination, MIL, and Security Indicator
Master Electrical Component List
Instrument Cluster Description and Operation
Control Module References
Ambient Air Temperature Sensor, EOP Sensor, Fuel Level Sensor, and Indicators
Body Control Module - BCM 2, HVAC / PK3, CLUSTER, IGN SW, STOP LPS, and AMP Fuses
Body Control Module - RUN / CRANK and HVAC Relays, I/P IGN, BCM3, WPR, AIR BAG, EPS / STR WHL CNTRL and HVAC / IP IGNITION Fuses
Power, Ground, MIL, and DLC
Power, Ground, MIL, and DLC
Content Theft Deterrent
DLC Power Ground, and Low Speed GMLAN
Dimmer Switch, Radio, Hazard, Fog Lamps, Steering Wheel Controls, and Rear Wiper/Washer Switches
G201 and G203