GM Service Manual Online
For 1990-2009 cars only
Makes
🢒
Chevrolet
🢒
2007
🢒
HHR
🢒 Steering Wheel
Steering Wheel
Master Electrical Component List
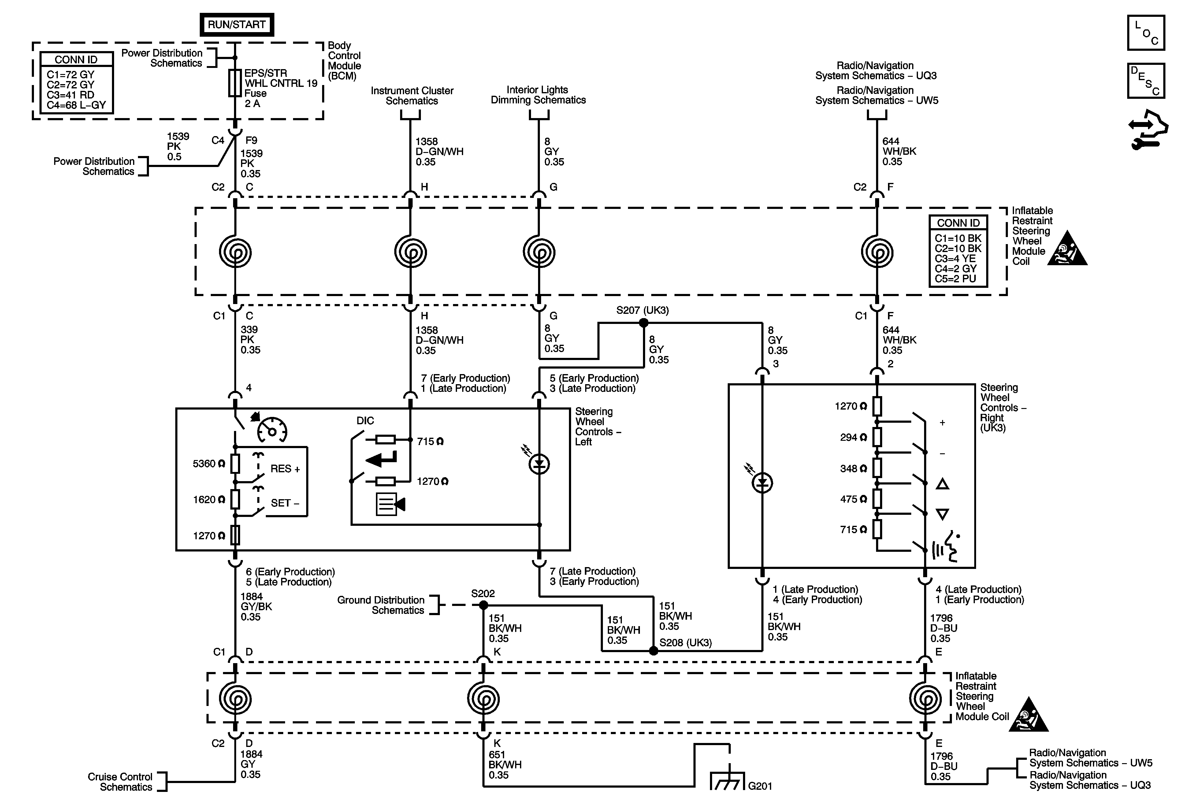
Steering Wheel Controls Description and Operation
Control Module References
Body Control Module - RUN/CRANK and HVAC Relays, I/P IGN, BCM3, WPR, AIR BAG, EPS/STR WHL CNTRL and HVAC/IP IGNITION Fuses
Body Control Module - RUN/CRANK and HVAC Relays, I/P IGN, BCM3, WPR, AIR BAG, EPS/STR WHL CNTRL and HVAC/IP IGNITION Fuses
Power, Ground, DIC, Illumination, MIL, and Security Indicator
Dimmer Switch, Radio, Hazard, Fog Lamp, Steering Wheel Controls and Rear Wiper/Washer Switches
Radio w/UQ3 - 1 of 2
Radio w/UW5
Secondary/Configurable Control Schematic Icons
Power, Ground, and Switches
G201, G203
G201, G203
Secondary/Configurable Control Schematic Icons
Radio w/UW5
Radio w/UQ3 - 1 of 2