GM Service Manual Online
For 1990-2009 cars only

Object Number: 2085307  Size: FS
Master Electrical Component List
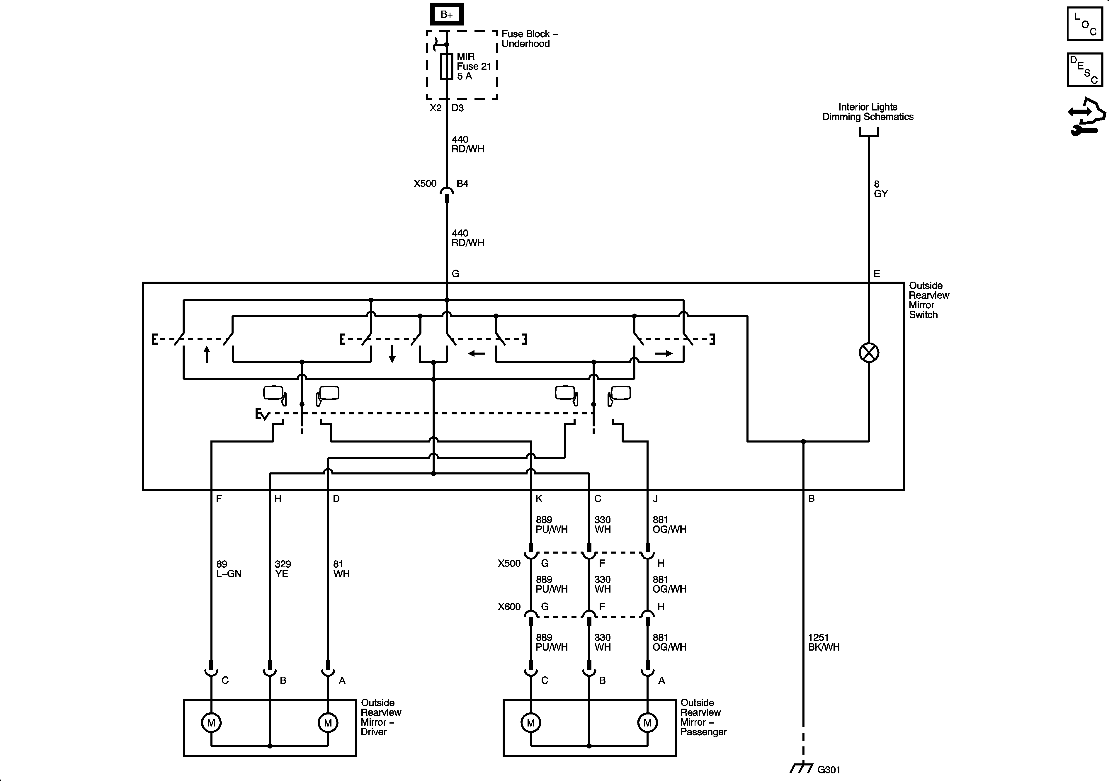
Outside Mirror Description and Operation
Control Module References