GM Service Manual Online
For 1990-2009 cars only
Makes
🢒
Chevrolet
🢒
2000
🢒
Impala
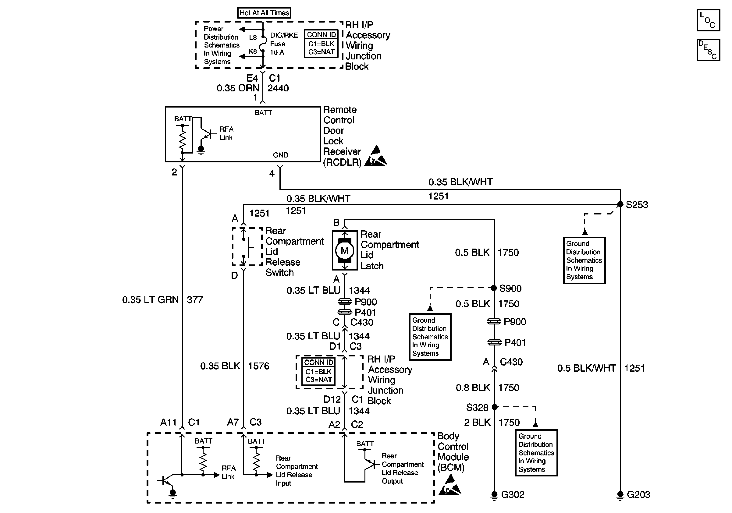
🢒 Rear Compartment Lid Release Schematic
Rear Compartment Lid Release Schematic
Body Rear End Components
Rear Compartment Lid Release Circuit Description