GM Service Manual Online
For 1990-2009 cars only
Makes
🢒
Chevrolet
🢒
2000
🢒
Impala
🢒 Power, Ground, Side Impact Sensor, and Frontal Air Bags
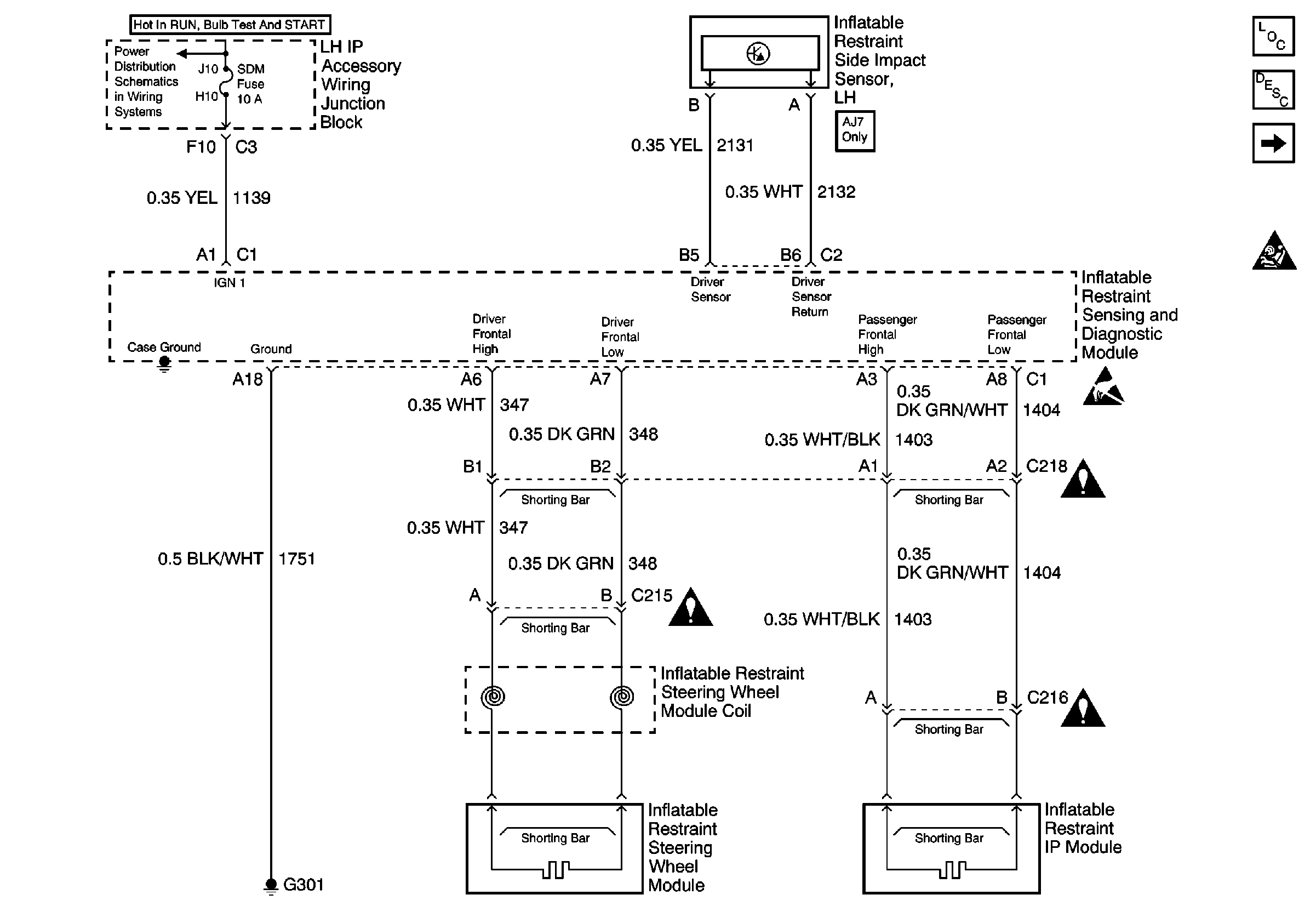
Power, Ground, Side Impact Sensor, and Frontal Air Bags
Power, Ground, Side Impact Sensor, and Frontal Air Bags
SIR Components
SIR System Operation
SIR Lamp, DLC, Driver Side Air Bag, and Seat Belt Switch
SIR Handling Caution