GM Service Manual Online
For 1990-2009 cars only
Makes
🢒
Chevrolet
🢒
2000
🢒
Impala
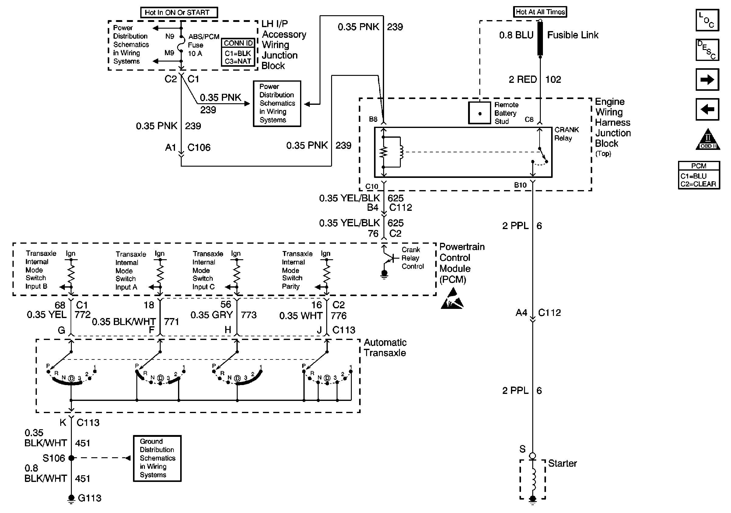
🢒 Automatic Transaxle Position Encoder, Crank Relay
Automatic Transaxle Position Encoder, Crank Relay
Automatic Transaxle Position Encoder, Crank Relay
ABS/PCM, STOP, TURN SIGNAL and SRS Fuses
ABS/PCM, STOP, TURN SIGNAL and SRS Fuses
G113 - Continued
Handling ESD Sensitive Parts Notice
Engine Controls Components
Powertrain Control Module Description
Automatic Transaxle, TCC Switch
EBCM, Generator, PCM, Tachometer
OBD II Symbol Description Notice