GM Service Manual Online
For 1990-2009 cars only

Object Number: 490148  Size: LF
Antilock Brake System Component Views
Antilock Brake System Schematics
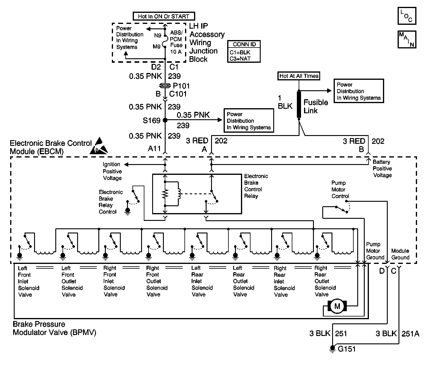
Power Distribution Schematics
Power Distribution Schematics
Power Distribution Schematics
Handling Electrostatic Discharge Sensitive Parts Notice

Circuit Description

The pump motor is an integral part of the Brake Pressure Modulator Valve (BPMV). The electronic brake control relay supplies voltage to the solenoid valves and pump motor. This voltage is referred to as the system voltage. The electronic brake control relay, located in the EBCM, is activated whenever the ignition switch is in the RUN position and no faults are present. The electronic brake control relay remains engaged until the ignition switch is turned off or a failure is detected.

Conditions for Running the DTC

    • The ignition is ON.
    • The pump motor has been commanded OFF for 1 second.
    • The system voltage is greater than 9.36 volts.

Conditions for Setting the DTC

Either of the following conditions are present for greater than 0.20 seconds.

    • The voltage across the pump motor is greater than 10.16 volts
    • The pump motor low side voltage is no more than 2.70 volts.

Action Taken When the DTC Sets

If equipped, the following actions occur:

    • The EBCM disables the ABS/TCS for the duration of the ignition cycle.
    • The ABS indicator turns ON.
    • The Traction Off indicator turns ON.
    • The message center displays the Service Traction System message.

Conditions for Clearing the DTC

    • Condition for DTC is no longer present and scan tool clear DTC function is used.
    • 100 ignition cycles have passed with no DTCs detected.

Step

Action

Value(s)

Yes

No

1

Did you perform the ABS Diagnostic System Check?

--

Go to Step 2

Go to Diagnostic System Check - ABS

2

  1. Remove the EBCM from the BPMV. Refer to Electronic Brake Control Module Replacement .
  2. Inspect the EBCM to BPMV connector for conditions which could cause intermittents, such as damage, corrosion, poor terminal contact, or presence of brake fluid.

Is connector OK and cavity free of brake fluid?

--

Go to Step 4

Go to Step 3

3

  1. If connector corrosion or damage is evident, replace BPMV and/or EBCM as necessary.
  2. If brake fluid is present, replace both BPMV and EBCM. Refer to Brake Pressure Modulator Valve Replacement and Electronic Brake Control Module Replacement located in this ABS section.

Did you complete the repair?

--

Go to Step 7

--

4

With the EBCM removed, measure for continuity between the pump motor terminals and the pump motor case using the J 35616 Connector Test Kit.

Is continuity present between either of the pump motor terminals and the pump motor case?

--

Go to Step 6

Go to Step 5

5

Replace the EBCM. Refer to Electronic Brake Control Module Replacement .

Did you complete the repair?

--

Go to Step 7

--

6

Replace the BPMV. Refer to Brake Pressure Modulator Valve Replacement .

Did you complete the repair?

--

Go to Step 7

--

7

  1. Use the scan tool in order to clear the DTCs.
  2. Operate the vehicle within the Conditions for Running the DTC as specified in the supporting text.

Does the DTC reset?

--

Go to Step 2

System OK