GM Service Manual Online
For 1990-2009 cars only

Object Number: 490171  Size: LF
Antilock Brake System Component Views
Antilock Brake System Schematics
Ground Distribution Schematics
Ground Distribution Schematics
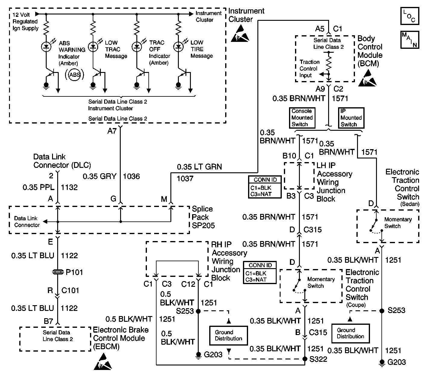
Instrument Cluster: Analog Schematics
Data Link Connector Schematics
Handling Electrostatic Discharge Sensitive Parts Notice
Handling Electrostatic Discharge Sensitive Parts Notice
Handling Electrostatic Discharge Sensitive Parts Notice

Circuit Description

The traction control switch is a momentary switch. The signal circuit of the traction control switch is grounded when the driver presses the traction control switch. The traction control system will change state from traction on to traction off or from traction off to traction on each time the traction control switch is pressed.

Conditions for Running the DTC

    • The battery voltage is between 9.0 volts and 16.0 volts.
    • The park brake is not applied.

Conditions for Setting the DTC

    • The signal circuit voltage of the traction control switch is no more than 2.0 volts.
    • All of the above conditions are present for greater than 60 seconds.

Action Taken When the DTC Sets

    • The BCM stores DTC B2747 in memory.
    • The traction control switch input is ignored until the fault is no longer current.

Conditions for Clearing the DTC

    • A current DTC B2747 will clear if the BCM no longer detects a short to ground for longer than 60 seconds.
    • A history DTC B2747 will clear after 100 consecutive ignition cycles if the condition for the malfunction is no longer present.
    • A scan tool may be used to clear the DTC.

Diagnostic Aids

Check for a traction control switch that may be sticking in the pressed position. For an intermittent condition refer to Testing for Intermittent Conditions and Poor Connections .

Test Description

The number(s) below refer to the step number(s) on the diagnostic table.

  1. This step verifies that the fault is present.

  2. This step tests for a shorted switch.

Step

Action

Value(s)

Yes

No

1

Did you perform the ABS Diagnostic System Check?

--

Go to Step 2

Go to Diagnostic System Check - ABS

2

  1. Install a scan tool.
  2. Turn ON the ignition, with the engine OFF.
  3. With a scan tool, observe the TCS Switch State input parameter in the Body Control Module (BCM) input data list.

Does the scan tool display Active?

--

Go to Step 3

Go to Diagnostic Aids

3

  1. Turn OFF the ignition.
  2. Disconnect the traction control switch.
  3. Turn ON the ignition, with the engine OFF.
  4. With a scan tool, observe the TCS Switch State input parameter.

Does the scan tool display Inactive?

--

Go to Step 6

Go to Step 4

4

Test the traction control switch input/signal circuit for a short to ground. Refer to Circuit Testing and Wiring Repairs in Wiring Systems.

Did you find and correct the condition?

--

Go to Step 9

Go to Step 5

5

Inspect for poor connections at the harness connector of the BCM. Refer to Testing for Intermittent Conditions and Poor Connections and Connector Repairs in Wiring Systems.

Did you find and correct the condition?

--

Go to Step 9

Go to Step 7

6

Inspect for poor connections at the harness connector of the traction control switch. Refer to Testing for Intermittent Conditions and Poor Connections and Connector Repairs in Wiring Systems.

Did you find and correct the condition?

--

Go to Step 9

Go to Step 8

7

Replace the BCM. Refer to Body Control Module Replacement in Body Control System.

Important: Perform the set up procedure for the Body Control Module. Refer to Body Control Module (BCM) Programming/RPO Configuration in Body Control System.

Did you complete the replacement?

--

Go to Step 9

--

8

Replace the traction control switch. Refer to Electronic Traction Control Switch Replacement in Instrument Panel, Gauges and Console.

Did you complete the replacement?

--

Go to Step 9

--

9

  1. Use the scan tool in order to clear the DTCs.
  2. Operate the vehicle within the Conditions for Running the DTC as specified in the supporting text.

Does the DTC reset?

--

Go to Step 2

System OK