GM Service Manual Online
For 1990-2009 cars only

Object Number: 568360  Size: LF
Engine Controls Components
Engine Data Sensors - A/C Refrig Press, TP, MAP, ECT, IAT
OBD II Symbol Description Notice

Circuit Description

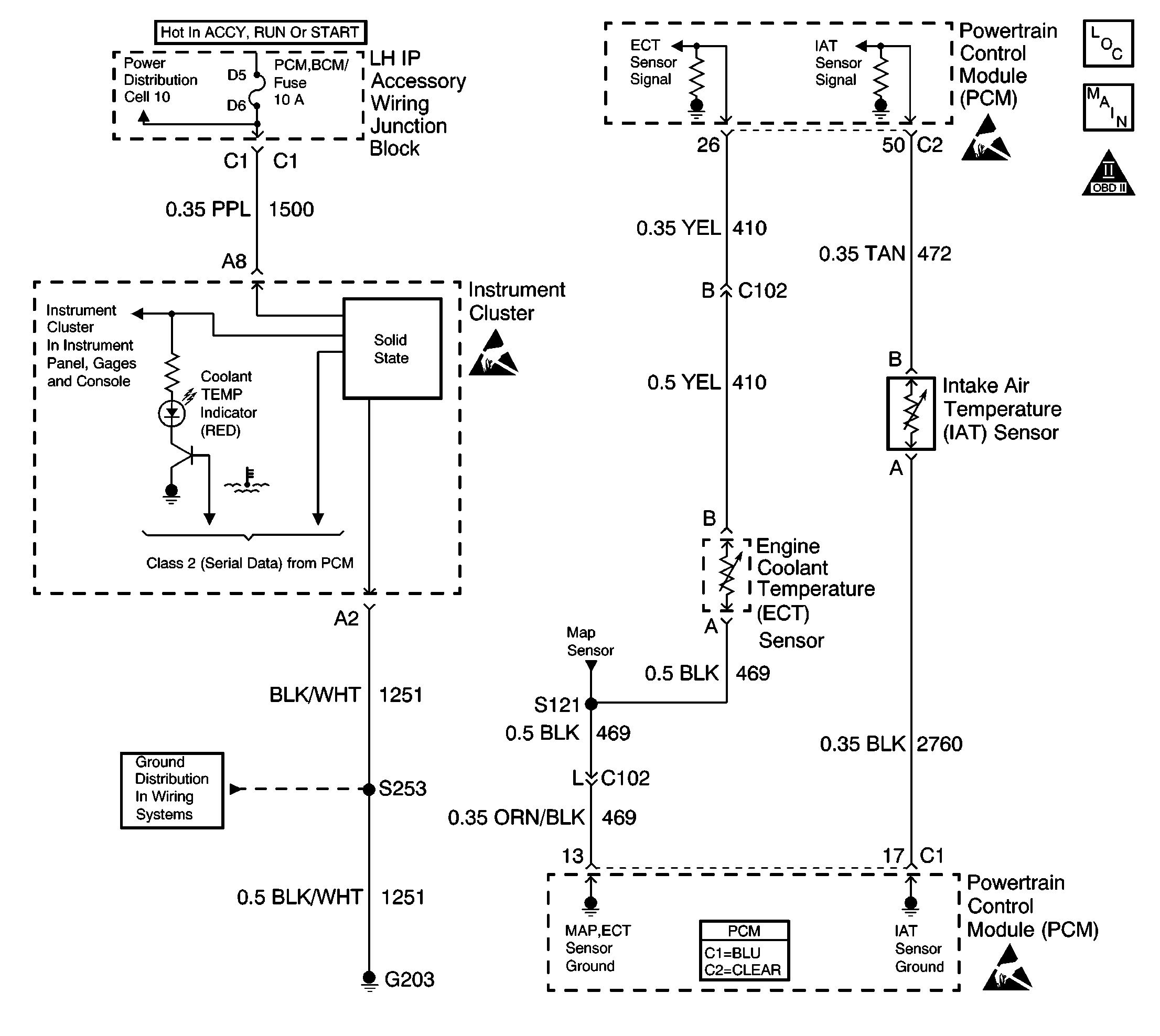
The intake air temperature (IAT) sensor is a thermistor which measures the temperature of the air entering the engine. The Powertrain Control Module (PCM) applies 5.0 volts through a pull up resistor. When the intake air is cold, the sensor resistance is high and the PCM will monitor a high signal voltage on the IAT sensor signal circuit. As the intake air warm, the sensor resistance becomes lower causing the PCM to monitor a lower voltage. If the PCM detects an excessively low IAT sensor signal voltage, high temperature indicated, DTC P0112 will set.

Conditions for Running the DTC

    •  No active ECT, MAF or VSS diagnostic trouble codes (DTCs) are present.
    •  The engine has been running for more than 10 seconds.
    •  The vehicle speed is more than 25 mph.

Conditions for Setting the DTC

    • The IAT signal voltage indicates an intake air temperature that is more than 135°C (275°F).
    •  The above conditions are present for at least 20 seconds.

Action Taken When the DTC Sets

    • The PCM will illuminate the malfunction indicator lamp (MIL) during the second consecutive trip in which the diagnostic test has been run and failed.
    • The PCM will store conditions which were present when the DTC set as Freeze Frame/Failure Records data.

Conditions for Clearing the MIL/DTC

    • The PCM will turn OFF the malfunction indicator lamp (MIL) during the third consecutive trip in which the diagnostic has run and passed.
    • The history DTC will clear after 40 consecutive warm-up cycles have occurred without a malfunction.
    • The DTC can be cleared by using a scan tool.

Diagnostic Aids

Inspect for the following conditions:

Many situations may lead to an intermittent condition. Perform each inspection or test as directed.

Important: :  Remove any debris from the connector surfaces before servicing a component. Inspect the connector gaskets when diagnosing or replacing a component. Ensure that the gaskets are installed correctly. The gaskets prevent contaminate intrusion.

    • Loose terminal connection
       -  Use a corresponding mating terminal to test for proper tension. Refer to Testing for Intermittent Conditions and Poor Connections , and to Connector Repairs in Wiring Systems for diagnosis and repair.
       -  Inspect the harness connectors for backed out terminals, improper mating, broken locks, improperly formed or damaged terminals, and faulty terminal to wire connection. Refer to Testing for Intermittent Conditions and Poor Connections , and to Connector Repairs in Wiring Systems for diagnosis and repair.
    • Damaged harness--Inspect the wiring harness for damage. If the harness inspection does not reveal a problem, observe the display on the scan tool while moving connectors and wiring harnesses related to the sensor. A change in the scan tool display may indicate the location of the fault. Refer to Wiring Repairs in Wiring Systems for diagnosis and repair.
    •  Inspect the powertrain control module (PCM) and the engine grounds for clean and secure connections. Refer to Wiring Repairs in Wiring Systems for diagnosis and repair.

If the condition is determined to be intermittent, reviewing the Snapshot or Freeze Frame/Failure Records may be useful in determining when the DTC or condition was identified.

Test Description

The numbers below refer to the step numbers on the diagnostic table.

  1. Verifies that the fault is present.

  2. If DTC P0112 can be repeated only by duplicating the Failure Records conditions. Refer to the Temperature vs Resistance table. The table may be used to test the IAT sensor at various temperatures in order to evaluate the possibility of a shifted sensor that may be shorted above or below a certain temperature. If this is the case, replace the IAT sensor. If the IAT sensor appears to be OK, the fault is intermittent refer to Diagnostic Aids.

  3. This vehicle is equipped with a PCM which utilizes an electrically erasable programmable read only memory (EEPROM). When the PCM is being replaced, the new PCM must be programmed. Refer to PCM Replacement/Programming.

DTC P0112 IAT Sensor Circuit Low Voltage

Step

Action

Values

Yes

No

1

Did you perform the Powertrain On-Board Diagnostic (OBD) System Check?

--

Go to Step 2

Go to Powertrain On Board Diagnostic (OBD) System Check

2

  1. Turn ON the ignition, with the engine OFF.
  2. With a scan tool, observe the IAT parameter.

Does the scan tool indicate the IAT parameter is more than specified value?

135°C (275°F)

Go to Step 4

Go to Step 3

3

  1. With a scan tool, review and record Failure Records data.
  2. Operate vehicle within Failure Records conditions as noted.

Does scan tool indicate DTC P0112 failed this ignition?

--

Go to Step 4

Go to Diagnostic Aids

4

  1. Turn OFF the ignition.
  2. Disconnect the IAT sensor.
  3. Turn ON the ignition, with the engine OFF.
  4. With a scan tool, observe the IAT parameter.

Does the scan tool indicate the IAT parameter is less than the specified value?

-37°C (-35°F)

Go to Step 6

Go to Step 5

5

  1. Turn OFF the ignition.
  2. Test the signal circuit of the IAT sensor for a short to ground. Refer to Wiring Repairs in Wiring Systems.

Did you find and correct the condition?

--

Go to Step 8

Go to Step 7

6

Replace the IAT sensor. Refer to Intake Air Temperature Sensor Replacement .

Did you complete the replacement?

--

Go to Step 8

--

7

Important: :  The Replacement PCM must be programmed.

Replace the PCM. Refer to Powertrain Control Module Replacement/Programming .

Did you complete the replacement?

--

Go to Step 8

--

8

  1. Use the scan tool in order to clear the DTCs.
  2. Operate the vehicle within the Failure Record conditions as noted.

Does the DTC reset?

--

Go to Step 2

System OK