GM Service Manual Online
For 1990-2009 cars only

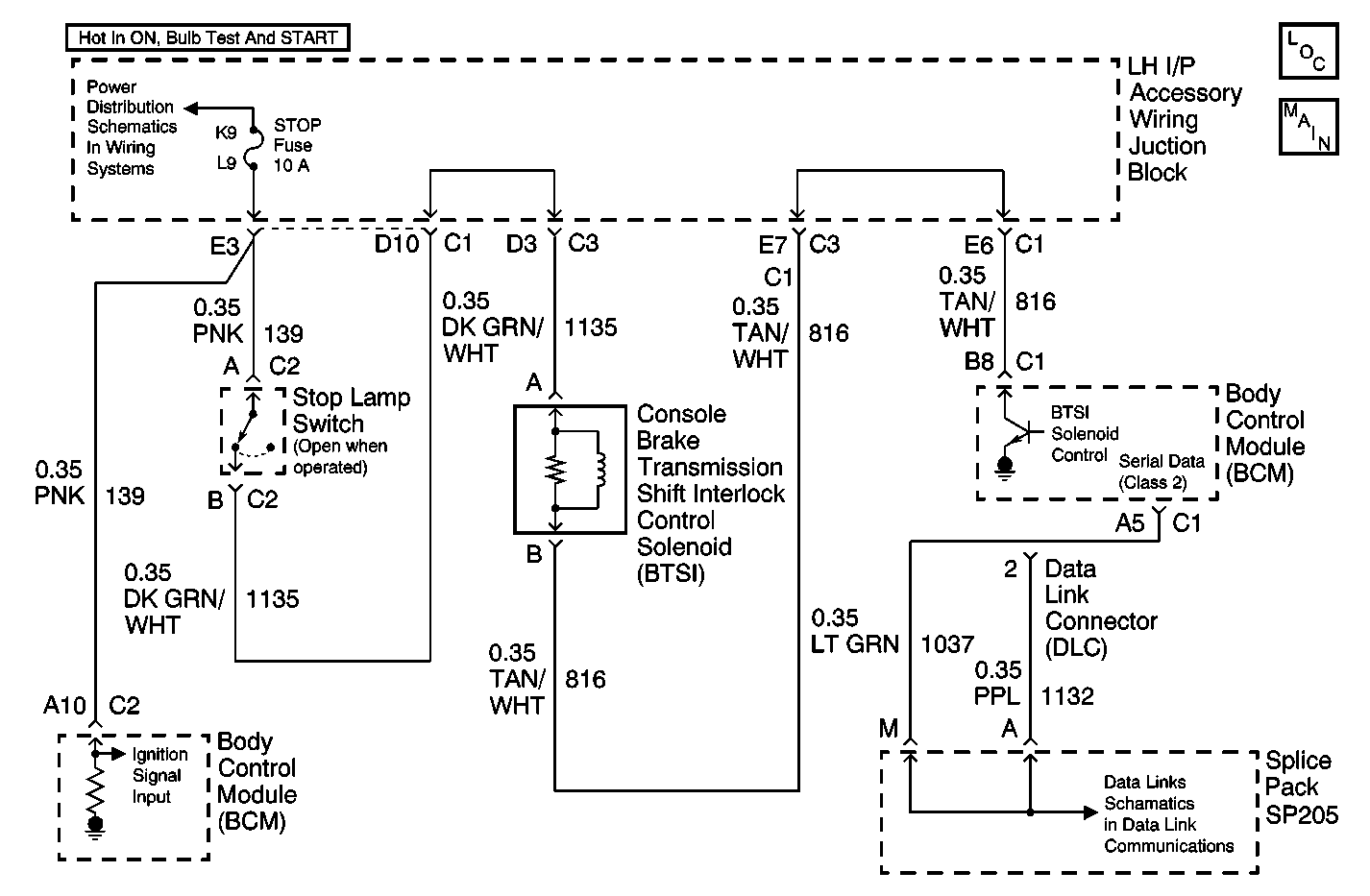
Object Number: 597786  Size: MF

Circuit Description

The body control module (BCM) controls the automatic transmission shift lock control solenoid ground circuit and monitors the voltage of the ground control circuit.

Conditions for Running the DTC

The controlled ground circuit of the automatic transmission shift lock control solenoid controlled must be OFF.

Conditions for Setting the DTC

    • The body control module (BCM) detects the controlled ground circuit voltage is approximately equal to ground in the OFF state.
    • The condition above must be present for more than 0.3 seconds.
    • This DTC will be set after 20 seconds due to possible false failures.

Action Taken When the DTC Sets

The BCM stores DTC B2712 in memory.

Conditions for Clearing the DTC

    • A current DTC B2712 will clear if the short to ground or open in the controlled ground circuit of the automatic transmission shift lock control solenoid is no longer detected by the body control module (BCM).
    • A history DTC B2712 will clear after 100 consecutive ignition cycles if the condition for the malfunction is no longer present.
    • A scan tool may be used to clear the DTC.

Diagnostic Aids

    • If the DTC B2712 is a history DTC, the fault may be intermittent. Refer to Testing for Intermittent Conditions and Poor Connections in Wiring Systems.
    • The following conditions may cause an intermittent malfunction to occur:
       - An intermittent short to ground or open in the controlled ground circuit of the automatic transmission shift lock control solenoid.
       - The automatic transmission shift lock control solenoid coil is intermittently shorted to ground internally.
       - The body control module (BCM) is intermittently shorted to ground internally.

Step

Action

Value(s)

Yes

No

1

Did you perform A Diagnostic System Check - Automatic Transmission Shift Lock Control?

--

Go to Step 2

Go to Diagnostic System Check - Automatic Transmission Shift Lock Control

2

  1. Disconnect the automatic transmission shift lock control solenoid.
  2. Connect a test lamp between the controlled ground circuit of the automatic transmission shift lock control solenoid at the automatic transmission shift lock control solenoid and a good ground.
  3. Turn ON the ignition, with the engine OFF.

Does the test lamp illuminate?

--

Go to Step 3

Go to Step 4

3

Test the controlled ground circuit of the automatic transmission shift lock control solenoid for a short to ground. Refer to Circuit Testing and Wiring Repairs in Wiring Systems.

Did you find and correct the condition?

--

Go to Step 7

Go to Step 5

4

Test the controlled ground circuit of the automatic transmission shift lock control solenoid for an open. Refer to Circuit Testing and Wiring Repairs in Wiring Systems.

Did you find and correct the condition?

--

Go to Step 7

Go to Step 5

5

Inspect for poor connection at the body control module (BCM). Refer to Testing for Intermittent Conditions and Poor Connections and Connector Repairs in Wiring Systems.

Did you find and correct the condition?

--

Go to Step 7

Go to Step 6

6

Replace the body control module (BCM). Refer to Body Control Module Replacement in Body Control System.

Did you complete the replacement?

--

Go to Step 7

--

7

  1. Use the scan tool in order to clear the DTCs.
  2. Operate the vehicle within the Conditions for Running the DTC as specified in the supporting text.

Does the DTC reset?

--

Go to Step 2

System OK