GM Service Manual Online
For 1990-2009 cars only

DTC P0756 2-3 Shift Solenoid Valve Performance - No First or Second Gear 3.8L Monte Carlo


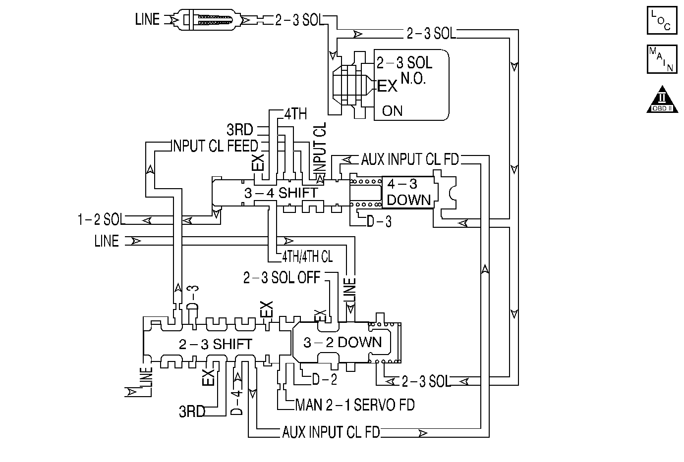
Object Number: 28123  Size: MF
Automatic Transmission Components
Automatic Transmission Controls Schematics
OBD II Symbol Description Notice

Circuit Description

The 2-3 shift solenoid (2-3 SS) valve is supplied with fused ignition voltage. The ground path is provided by the PCM, depending on the commanded state of the solenoid. When the PCM commands the solenoid OFF, a ground path is not provided and the filtered line pressure that is fed to the solenoid is exhausted. When the PCM commands the solenoid ON, a ground path is provided and the exhaust port is blocked, stopping the exhaust of line pressure.

The PCM identifies a 2-3 SS valve performance condition by monitoring the commanded gear versus the gear ratio.

If the PCM detects a 4th gear ratio when 1st gear is commanded and a 3rd gear ratio when 2nd gear is commanded, then DTC P0756 sets. DTC P0756 is a type A DTC.

Conditions for Running the DTC

    • No TP sensor DTC P0121, P0122 or P0123.
    • No VSS DTC P0502 or P0503.
    • No AT ISS sensor DTC P0716 or P0717.
    • No transmission slipping DTC P0730.
    • No 1-2, 3-4 SS valve electrical DTC P0753.
    • No 2-3 SS valve electrical DTC P0758.
    • No TFP manual valve position switch DTC P1810.
    • No torque converter overstress DTC P1814.
    • No TCC PWM solenoid valve DTC P1860.
    • The system voltage is 8-18 volts.
    • The engine speed is greater than 500 RPM for 5 seconds and not in fuel shut off.
    • The engine torque is 81-270 N·m (60-200 lb ft).
    • The transmission fluid temperature is between 20°C (68°F) and 129°C (264°F).
    • The transmission is not in PARK , NEUTRAL or REVERSE.
    • The vehicle speed is greater than 8 km/h (5 mph).
    • The TP angle is greater than 10%.
    • The transmission ISS is 150-8000 RPM.
    • The transmission OSS is greater than 300 RPM.
    • The time since the last gear range change is greater than 1 second.

Conditions for Setting the DTC

The following conditions both occur twice in one trip:

Condition 1

The PCM commands 1st gear and the gear ratio indicates 4th gear (0.65:1 to 0.75:1) for 1 second.

Condition 2

The PCM commands 2nd gear and the gear ratio indicates 3rd gear (0.95:1 to 1.05:1) for 1 second.

Action Taken When the DTC Sets

    • The PCM illuminates the malfunction indicator lamp (MIL).
    • The PCM commands 3rd gear.
    • The PCM commands maximum line pressure.
    • The PCM freezes shift adapts.
    • The PCM records the operating conditions when the Conditions for Setting the DTC are met. The PCM stores this information as Freeze Frame and Failure Records.
    • The PCM stores DTC P0756 in PCM history.

Conditions for Clearing the MIL/DTC

    • The PCM turns OFF the MIL during the third consecutive trip in which the diagnostic test runs and passes.
    • A scan tool can clear the MIL/DTC.
    • The PCM clears the DTC from the PCM history if the vehicle completes 40 consecutive warm-up cycles without an emission-related diagnostic fault occurring.
    • The PCM cancels the DTC default actions when the fault no longer exists and the ignition switch is OFF long enough in order to power down the PCM.

Diagnostic Aids

    • Inspect the transmission fluid for sediment.
    • Inspect the transmission filter for debris.
    • Using a Scan Tool , ensure that the solenoid state and gear ratio are correct for each gear. Refer to the Shift Solenoid Valve State and Gear Ratio table.

Test Description

The numbers below refer to the step numbers on the diagnostic table.

Important: Do not drive the vehicle for an extended period of time, as additional internal damage may occur.

  1. This step confirms that the PCM commanded all the shifts, but all the shifts did not occur.

DTC P0756 2-3 Shift Solenoid Valve Performance -- No First or Second Gear (3.8 L Monte Carlo)

Step

Action

Value(s)

Yes

No

1

Did you perform the Powertrain Diagnostic System Check?

--

Go to Step 2

Go to Powertrain On Board Diagnostic (OBD) System Check (3.4 L) or Powertrain On Board Diagnostic (OBD) System Check (3.8 L) in Engine Controls

2

Did you perform the transmission fluid checking procedure?

--

Go to Step 3

Go to Transmission Fluid Check

3

  1. Install a Scan Tool .
  2. Turn ON the ignition with the engine OFF.
  3. Important: Before clearing the DTCs, use the Scan Tool in order to record the Freeze Frame and Failure Records for reference. Using the Clear Info function will erase the stored Freeze Frame and Failure Records from the PCM.

  4. Record the Freeze Frame and Failure Records.
  5. Clear the DTCs.
  6. Accelerate the vehicle in D4 range.
  7. With the Scan Tool , observe Current Gear and Gear Ratio for each gear.

Did the gear ratios indicate a 4-3-3-4 shift pattern?

1st: 2.87:1 to 2.97:1

2nd: 1.52:1 to 1.62:1

3rd: 0.95:1 to 1.05:1

4th: 0.65:1 to 0.75:1

Go to Step 4

Go to Diagnostic Aids

4

Inspect the 2-3 shift solenoid valve/hydraulic circuit for the following conditions:

    • An internal malfunction.
    • Damaged seals on the shift solenoid valve.

Refer to the following procedures:

    •  Symptom Diagnosis
    •  Transmission Overhaul in the 4T65-E Section of the Transmission Unit Repair Manual

Did you find and correct the condition?

--

Go to Step 5

--

5

Perform the following procedure in order to verify the repair:

  1. Select DTC.
  2. Select Clear Info.
  3. Drive the vehicle in D4 with the TP angle at least 10% until the transmission shifts to second gear.
  4. Ensure that the gear ratios are within the values shown for 1st and 2nd gear.
  5. Select Specific DTC.
  6. Enter DTC P0756.

Has the test run and passed?

1st: 2.87:1 to 2.97:1

2nd: 1.52:1 to 1.62:1

3rd: 0.95:1 to 1.05:1

4th: 0.65:1 to 0.75:1

System OK

Go to Step 1