GM Service Manual Online
For 1990-2009 cars only

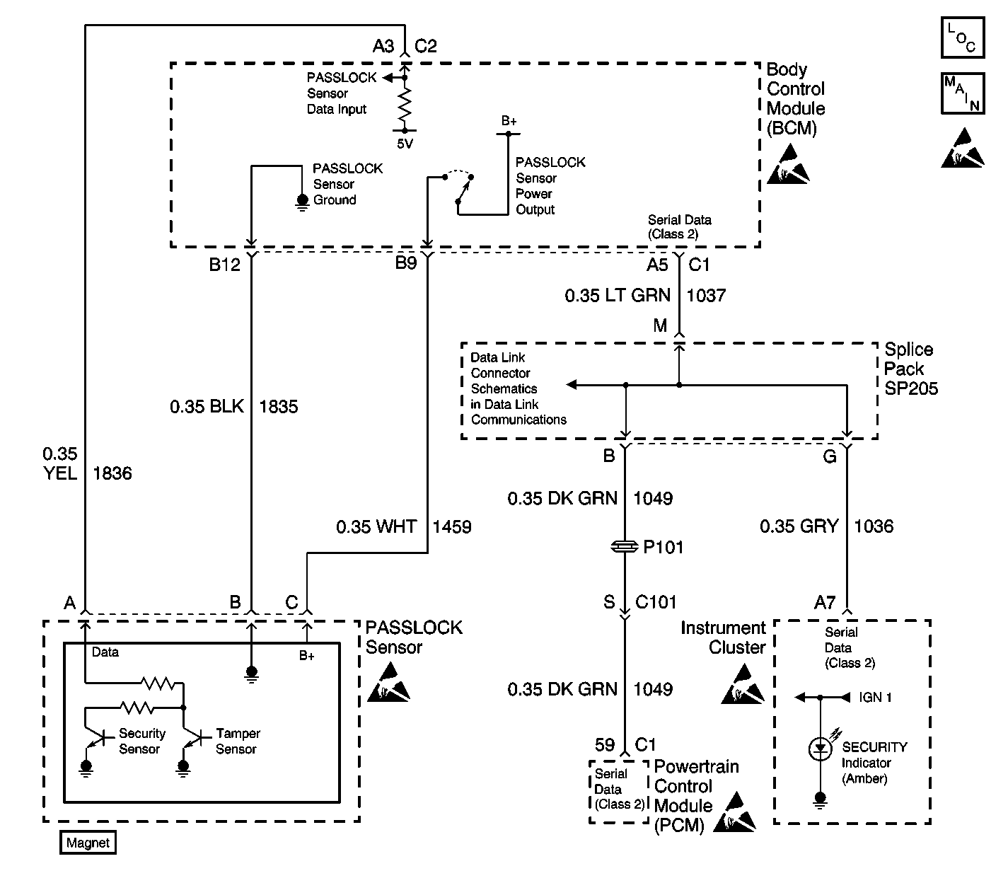
Object Number: 597558  Size: LF

Circuit Description

The Passlock theft deterrent system contains a Passlock sensor that is part of the ignition lock cylinder assembly. The body control module (BCM) provides voltage (B+) to the Passlock sensor through the Passlock sensor power circuit when the ignition switch is in the ACCESSORY, ON, or START position. The BCM also provides a 5-volt reference to the Passlock data circuit. The BCM provides ground to the Passlock sensor through the Passlock sensor ground circuit. The Passlock sensor interfaces with the BCM through the Passlock sensor data circuit.

When you turn the ignition switch to the START position with the proper key, the Passlock sensor applies a unique resistance value to the Passlock Data Circuit which pulls the 5-volt reference down to a unique voltage value, which is measured by the BCM. This voltage signal is unique and varies from vehicle to vehicle. When you attempt to start the engine, the BCM compares a previously stored (learned) voltage value with the circuit voltage value:

    • When the values match, the BCM sends a fuel enable password via the class 2 serial data link to the powertrain control module (PCM). The PCM then enables the crank relay, and allows fuel delivery to the engine.
    • When the values do not match, the BCM sends a fuel disable password via the class 2 serial data link to the powertrain control module (PCM). As a result, the PCM disables the crank relay, and does not allow fuel delivery to the engine.

Conditions for Setting the DTC

    • The data voltage signal sampled by the BCM on the Passlock sensor data circuit is one of 9 valid but incorrect Passlock sensor voltage signals. This indicates an invalid Passlock signal.
    • This condition must be present during an engine start attempt, or for one second anytime after the engine has started.

Action Taken When the DTC Sets

The BCM will take one of two actions:

  1. If the Passlock sensor data voltage signal sample is out of range when attempting to start the vehicle, then the BCM performs the following tasks:
  2. • Stores DTC B2960 in memory
    • Sends a message to the instrument cluster to flash the SECURITY indicator
    • Sends a message to the PCM via class 2 serial data link in order to disable the crank relay, and stop fuel delivery to the engine.
    • Disables the sampling of the Passlock sensor data voltage signal for a time-out period of 10 minutes
    • If the ignition switch is left on for at least 10 minutes, the BCM enters the theft deterrent re-learn mode. Refer to Programming Replacement Lock Cylinder, Body Control Module or Powertrain Control Module .
  3. If the Passlock sensor data voltage signal sample is out of range after the vehicle starts, then the BCM performs the following tasks:
  4. • Stores DTC B2960 in the BCM memory
    • Enters fail-enable mode
    • Sends a message to the instrument cluster to turn on the SECURITY indicator
    • Upon subsequent engine start attempts, the BCM sends a message to the PCM via class 2 serial data link to enable the crank relay, and to deliver fuel to the engine.

Conditions for Clearing the DTC

    • A current DTC B2960 clears when the BCM detects the correct data voltage signal on the data circuit to the Passlock sensor.
    • A history DTC clears after 100 consecutive ignition cycles if the condition for the malfunction is no longer present.
    • A clear-DTC command from the scan tool

Diagnostic Aids

    • The following conditions may cause an intermittent malfunction to occur:
       - Excessive resistance in the Passlock sensor data circuit .
       - Poor connections at the BCM or the Passlock sensor electrical connector. Refer to Testing for Intermittent Conditions and Poor Connections in Wiring Systems.
    • If the Passlock sensor data voltage signal is incorrect, the BCM will not communicate with the PCM to enable the crank relay and to enable fuel delivery to the engine. This vehicle disable period state will last approximately 10 minutes and the SECURITY indicator will flash when the ignition switch is ON. Disconnecting the battery will not clear the timer sequence, which will resume when battery power is restored. Even if a proper data circuit voltage signal is read from the Passlock sensor during the vehicle disable period, the vehicle will not start until the 10-minute time period has elapsed. After this 10-minute time period, the SECURITY indicator will change from a flashing state to a solid on state. At this time, the BCM enters the theft deterrent re-learn mode. The engine will now start if the BCM detects the correct data circuit voltage signal from the Passlock sensor .
    • Inspect for poor connections at both the BCM and the ignition lock cylinder assembly, which could cause an open, an incorrect Passlock sensor voltage signal, or an intermittent malfunction. If the DTC is a history DTC, the problem may be intermittent. Refer to Testing for Intermittent Conditions and Poor Connections in Wiring Systems.
    • DTC B2958 may set in the BCM when the ignition switch is ON and the Passlock sensor electrical connector is disconnected. When the BCM diagnostics and repairs are completed for DTC B2960, clear the BCM DTCs and perform the BCM Diagnostic System Check. Refer to Diagnostic System Check - Theft Deterrent .
    • DTC P1626 will set in the powertrain control module (PCM) when the ignition switch is ON and the body control module (BCM) is disconnected. When you have completed the BCM diagnostics and repairs, refer to Powertrain On Board Diagnostic (OBD) System Check (3.4L) or Powertrain On Board Diagnostic (OBD) System Check (3.8L) in Engine Controls for additional information on PCM related DTCs.

Test Description

The numbers below refer to the step numbers on the diagnostic table.

  1. Always perform the Theft Deterrent diagnostic system check before attempting to diagnose this DTC.

  2. This DTC may set when the Theft Deterrent Re-Learn procedure was not performed after a ignition lock cylinder assembly replacement.

  3. DTC B2958 identifies an open or short to B+ in the Passlock sensor data circuit .

  4. Tests for power to the Passlock sensor.

  5. Tests for a faulty BCM not grounding the Passlock sensor.

  6. Tests for an open in the Passlock ground circuit .

  7. Tests for an open in the Passlock power circuit .

  8. Determines whether the BCM is not properly reading the voltage signal from the Passlock sensor.

  9. Determines whether the Passlock sensor is faulty and not due to excessive voltage level sample in the Passlock sensor data circuit.

Step

Action

Value(s)

Yes

No

1

Was the Theft Deterrent diagnostic system check performed?

--

Go to Step 2

Go to Diagnostic System Check - Theft Deterrent

2

  1. Install a scan tool.
  2. Determine if the DTC is a history DTC.

Is the DTC a history DTC?

--

Go to Testing for Intermittent Conditions and Poor Connections

Go to Step 3

3

Was the ignition lock cylinder replaced?

--

Go to Step 9

Go to Step 4

4

Is DTC B2958 also set as a current DTC in the BCM?

--

Go to Diagnostic Trouble Code (DTC) List/Type

Go to Step 5

5

  1. Disconnect the Passlock sensor electrical connector. Refer to Ignition and Start Switch Replacement .
  2. Use a DMM in order to measure the resistance of the ground circuit between the Passlock sensor harness connector and the BCM harness connector .

Is the resistance measured less than the specified value?

2ohms

Go to Step 6

Go to Step 10

6

  1. Turn ON the ignition switch.
  2. Use a DMM in order to measure the voltage between the Passlock sensor harness connector terminal C and ground.

Is the voltage measured within the specified range?

B+ (10-14V)

Go to Step 7

Go to Step 11

7

  1. Turn OFF the ignition switch.
  2. Reconnect the Passlock sensor electrical connector.
  3. Use a DMM in order to measure the reference voltage output of the BCM by backprobing the Passlock sensor data circuit at the BCM harness connector C1.
  4. Turn the ignition switch to START, then to the ON position.
  5. Use a scan tool in order to monitor the Passlock voltage output.

Is the Passlock voltage output displayed on the scan tool within 0.5V of the voltage measured with the DMM?

--

Go to Step 8

Go to Step 12

8

  1. Turn OFF the ignition switch.
  2. Disconnect the Passlock sensor electrical connector. Refer to Ignition and Start Switch Replacement .
  3. Use a DMM in order to measure the resistance of the Passlock sensor data circuit between the BCM harness connector and the Passlock sensor harness connector.

Is the resistance measured less than the specified value?

2ohms

Go to Step 13

Go to Step 14

9

  1. Perform the theft deterrent re-learn procedure. Refer to Programming Replacement Lock Cylinder, Body Control Module or Powertrain Control Module
  2. Use a scan tool in order to clear the BCM DTCs.
  3. Turn the ignition switch from OFF to START , then leave it in the ON position.
  4. Use scan tool in order to test for BCM current DTCs.

Does this DTC reset as a current DTC?

--

Go to Step 4

System OK

10

Test for a poor connection or an open in the Passlock sensor ground circuit . Refer to Circuit Testing and Testing for Intermittent Conditions and Poor Connections in Wiring Systems.

Did you find and correct the condition?

--

Go to Step 15

Go to Step 12

11

Test for a poor connection or an open in the Passlock power circuit. Refer to Circuit Testing and Testing for Intermittent Conditions and Poor Connections in Wiring Systems.

Did you find and correct the condition?

--

Go to Step 15

Go to Step 12

12

  1. Inspect the BCM connectors for a poor electrical connection, and repair as necessary. Refer to Connector Repairs in Wiring Systems.
  2. If the BCM connections are OK, then replace the BCM. Refer to Body Control Module Replacement in Body Control System.
  3. After the BCM replacement, setup the BCM . Refer to Body Control Module (BCM) Programming/RPO Configuration and Programming Replacement Lock Cylinder, Body Control Module or Powertrain Control Module in Body Control System.

Is the repair complete?

--

Go to Step 15

--

13

  1. Replace the ignition lock cylinder. The Passlock sensor is part of the ignition lock cylinder, therefore the Passlock sensor is not serviceable separately. Refer to Ignition and Start Switch Replacement .
  2. Perform the theft deterrent re-learn procedure. Refer to Programming Replacement Lock Cylinder, Body Control Module or Powertrain Control Module

Is the repair complete?

Go to Step 15

--

14

Test for a poor connection or an open in the Passlock sensor data circuit. Refer to Circuit Testing and Testing for Intermittent Conditions and Poor Connections in Wiring Systems.

Is the repair complete?

--

Go to Step 15

--

15

  1. Turn OFF the ignition switch.
  2. Reinstall the connectors/components.
  3. Turn ON the ignition switch.
  4. Clear the BCM DTCs.
  5. Turn OFF the ignition switch.
  6. Turn the ignition switch to START, then to the ON position.
  7. Use a scan tool in order to test for BCM DTCs.

Are any current BCM DTCs present?

--

Go to Diagnostic System Check - Theft Deterrent

System OK