GM Service Manual Online
For 1990-2009 cars only
Makes
🢒
Chevrolet
🢒
2001
🢒
Impala
🢒
Body and Accessories
🢒
Wiring Systems
🢒 SIR Schematics
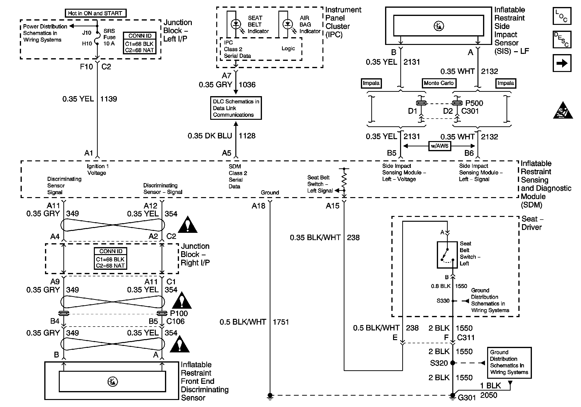
Figure
1:
Data Link, Ground, Power, Seat Belt Switch, and Sensors
Master Electrical Component List
SIR System Description and Operation
Deployment Loops
SIR Schematic Icons
SIR Schematic Icons
SIR Schematic Icons
ABS/PCM, SRS, STOP, and TURN SIGNAL Fuses
SIR Schematic Icons
G301 (1 of 2)
G301 (1 of 2)
DLC Schematics
Figure
2:
Deployment Loops
Master Electrical Component List
SIR System Description and Operation
Data Link, Ground, Power, Seat Belt Switch, and Sensors
SIR Schematic Icons