GM Service Manual Online
For 1990-2009 cars only
Makes
🢒
Chevrolet
🢒
2002
🢒
Impala
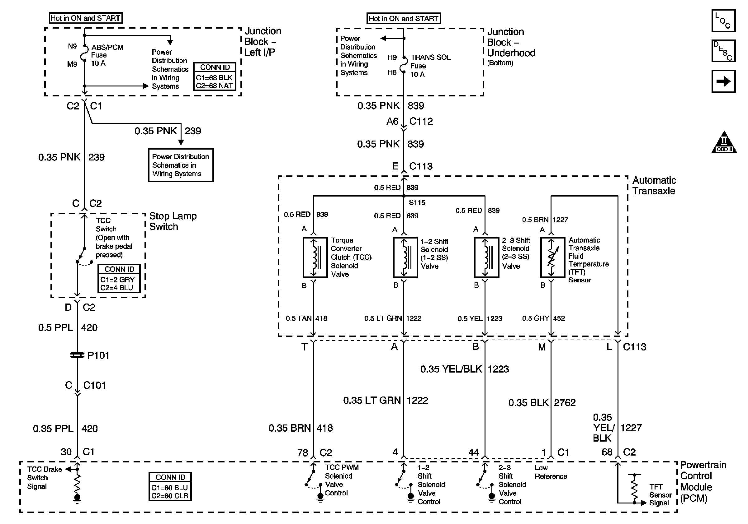
🢒 Solenoids, TCC, and TFT
Solenoids, TCC, and TFT
Solenoids, TCC, and TFT
Master Electrical Component List
Transmission Component and System Description
ISS, Pressure Control, Switches, and VSS
ABS/PCM, SRS, STOP, and TURN SIGNAL Fuses
Automatic Transmission Schematic Icons
ABS/PCM, SRS, STOP, and TURN SIGNAL Fuses
Junction Block - Underhood (Bottom) Bussing