GM Service Manual Online
For 1990-2009 cars only
Makes
🢒
Chevrolet
🢒
2004
🢒
Impala
🢒
Body
🢒
Instrument Panel, Gages, and Console
🢒 Instrument Cluster Schematics
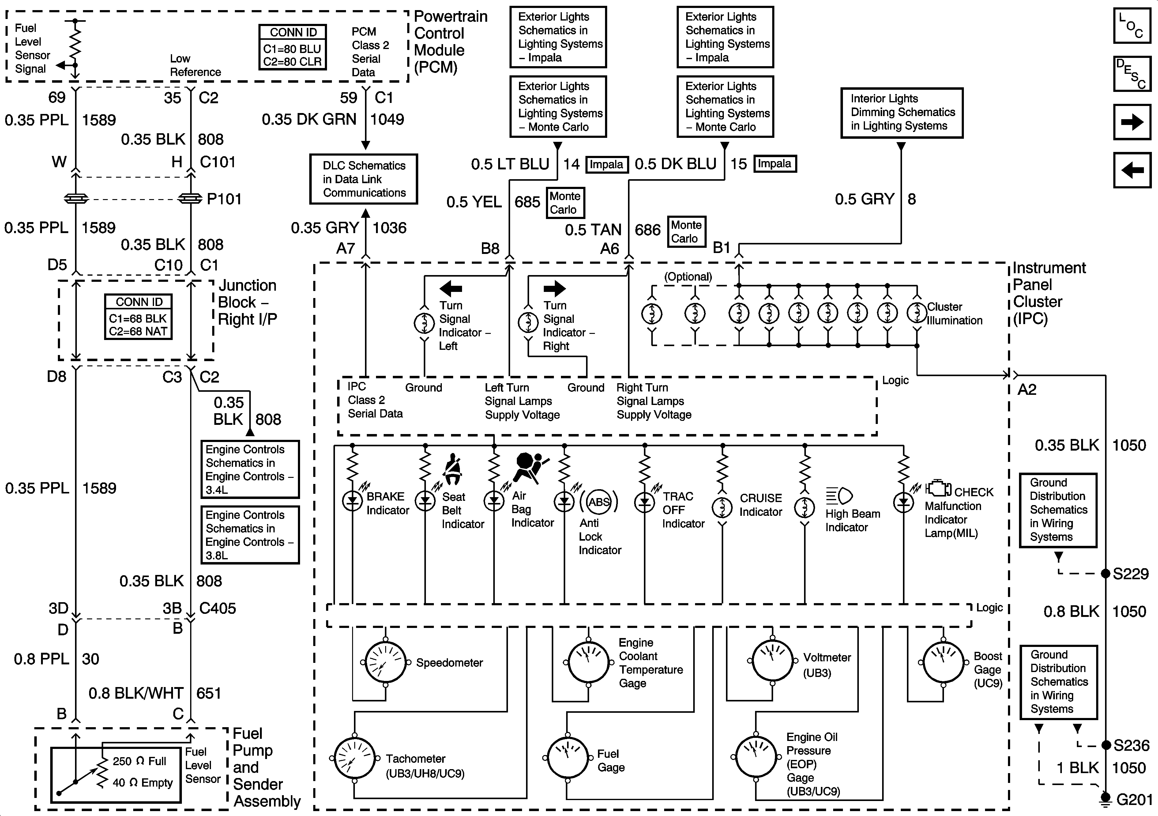
Figure
1:
Ground, Odometer/PRNDL, Power, and VSS
Master Electrical Component List
Instrument Cluster Description and Operation
Gages, Illumination, and Indicators
CLSTR/BCM, DK LK, LEFT IP, LT HTD ST/BCM, and PWR MIR
CLSTR/BCM, DK LK, LEFT IP, LT HTD ST/BCM, and PWR MIR
A/C Cruise, A/C Fan, CRUISE, PCM/BCM CLSTR, and PCM Fuses
G203 [1 of 3]
G203 [1 of 3]
DLC
Courtesy Lamps Control, and I/P
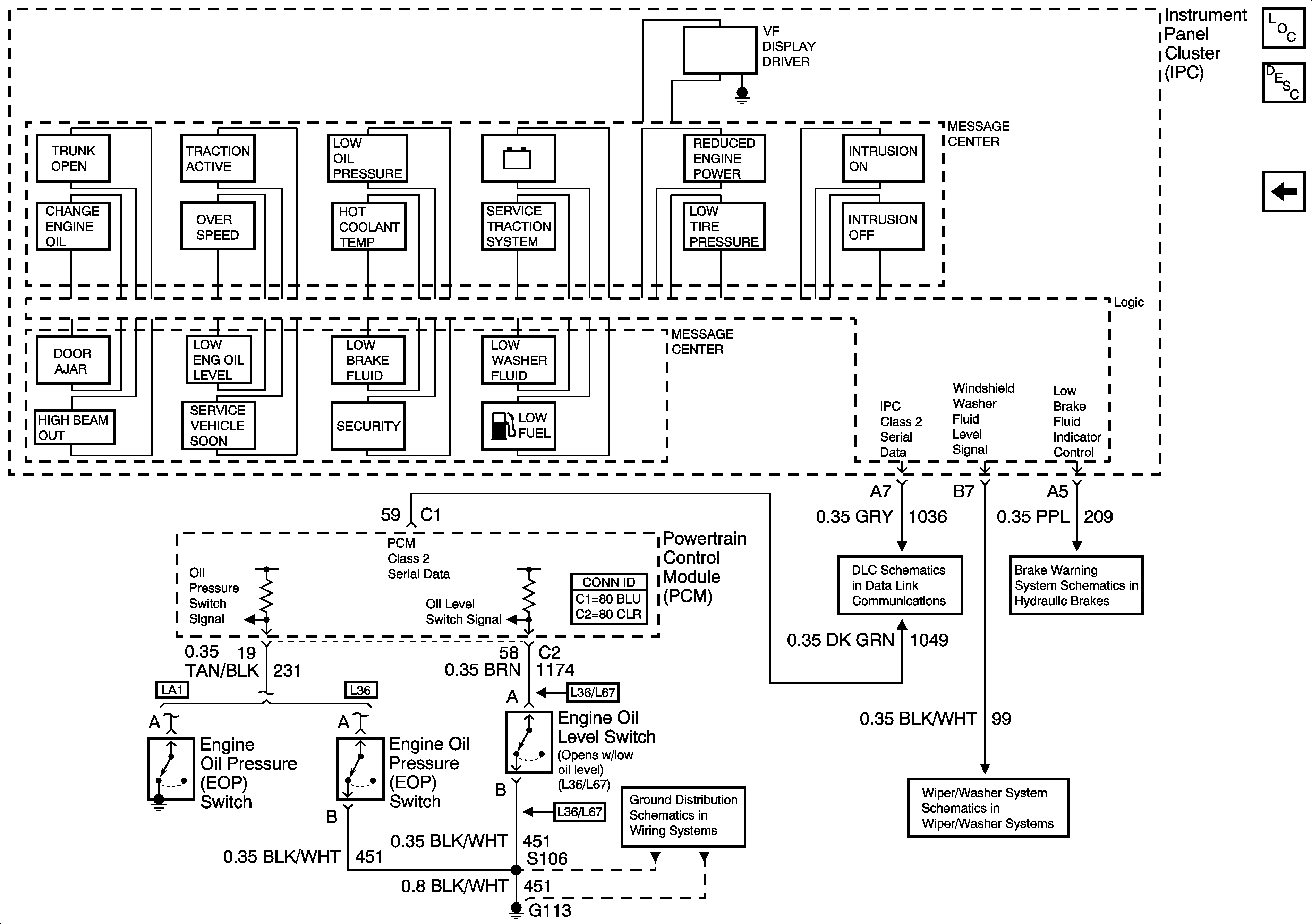
Figure
2:
Gages, Illumination, and Indicators
Master Electrical Component List
Indicator/Warning Message Description and Operation
Message Center
Ground, Odometer/PRNDL, Power, and VSS
DLC
Front Park, and Turn/Hazard Lamps [Impala]
Front Park, and Turn/Hazard Lamps [Impala]
Turn/Hazard Lamps Control [Monte Carlo]
Turn/Hazard Lamps Control [Monte Carlo]
I/P
G201 [2 of 2]
G201 [1 of 2]
5 Volt and Low Reference Bussing
5 Volt, and Low Reference Bussing
Figure
3:
Message Center
Master Electrical Component List
Indicator/Warning Message Description and Operation
G203 [3 of 3]
G113 [2 of 2]
DLC
Wiper/ Washer System
Brake Warning System