GM Service Manual Online
For 1990-2009 cars only
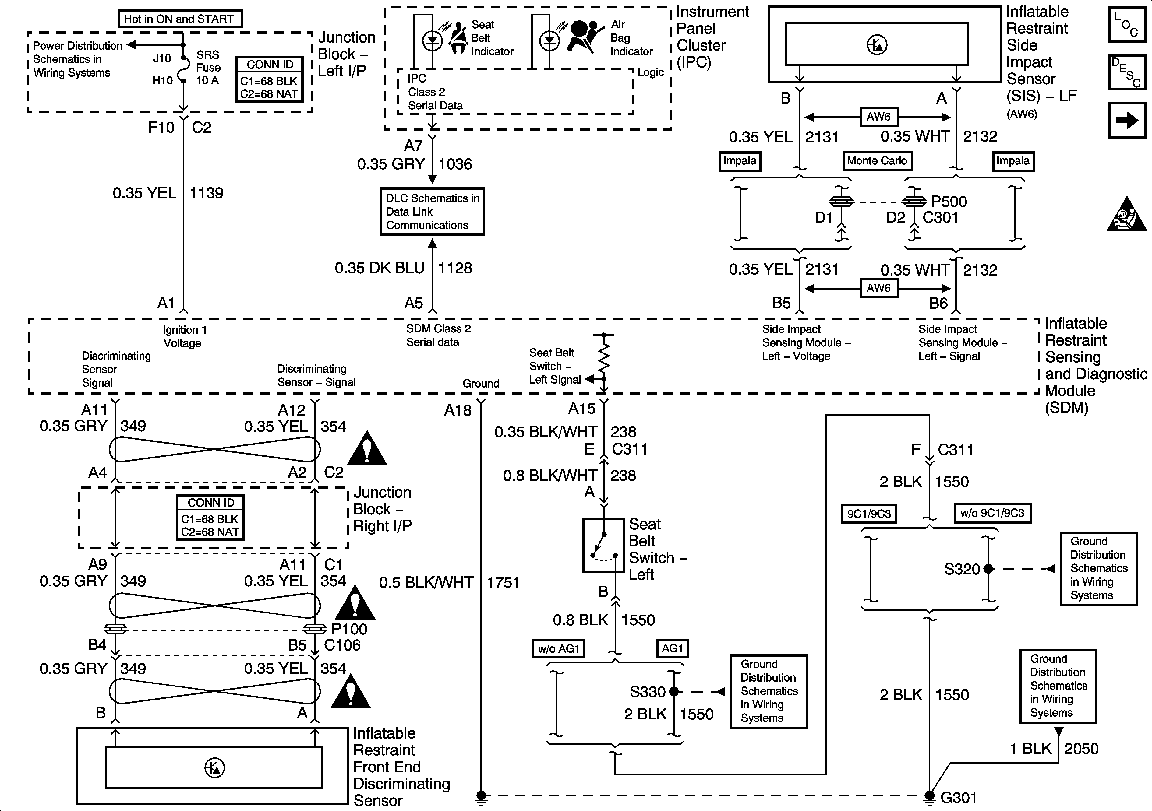
Figure 1:

Data Link, Ground, Power, Seat Belt Switch, and Sensors


Object Number: 1326412  Size: FS
Master Electrical Component List
SIR System Description and Operation
ABS/PCM, SRS, STOP, and TURN SIGNAL Fuses
Deployment Loops
SIR Schematic Icons
SIR Caution for Zoning
SIR Caution for Zoning
SIR Caution for Zoning
G301 [1 of 2]
G301 [1 of 2]
DLC
G301 [1 of 2]
Figure 2:

Deployment Loops


Object Number: 1350371  Size: FS
Master Electrical Component List
SIR System Description and Operation
Data Link, Ground, Power, Seat Belt Switch, and Sensors
SIR Schematic Icons